logo elektroda
logo elektroda
X
logo elektroda
REKLAMA
REKLAMA
Adblock/uBlockOrigin/AdGuard mogą powodować znikanie niektórych postów z powodu nowej reguły.

VW Passat 91 r. digifant silnik 2.0E

WITEK1952 23 Maj 2008 19:33 8749 27
REKLAMA
  • #1 5173003
    WITEK1952
    Poziom 28  
    Witam serdecznie.Może ktoś mi podpowie jaki ma być potencjometr przepustnicy w tym samochodzie.W Info Techu podają rezystancję 400-510 Ohm a w samochodzie siedzi taki sam jak w VW T4 o rezystancji ponad 2000 Ohm.Auto ma bogatą mieszankę i tylko właściwie zostało mi do sprawdzenia. Sprawdziłem już na piechotkę (bo nie mogłem znaleźć kabla do podłączenia próbnika flash kodów,jest tylko czarna kostka z + i -białej ani śladu chociaż sporo zdemontowałem.Na schemacie ma wychodzić z zacisku 43 sterownika ale nie jestem tego schematu pewny) czujnik temperatury płynu,potencjometr CO,przepływomierz, cisnienie paliwa w listwie,wtryskiwacze,zawór zimnego startu układ zapłonowy,Dziękuję za ewentualną pomoc.
  • REKLAMA
  • Pomocny post
    #2 5173335
    goldwinger
    VIP Zasłużony dla elektroda
    Zobacz napięcie na TPS między 2 i 3 pin
    VW Passat 91 r. digifant silnik 2.0E
  • #3 5173979
    WITEK1952
    Poziom 28  
    Dzięki Goldwinger.Jak zwykle jesteś skarbnicą wiedzy.W poniedziałek sprawdzę bo tym razem to służbowy wrak z odzysku.Pozdrowienia.
  • REKLAMA
  • #4 5188504
    WITEK1952
    Poziom 28  
    Witam niestety potencjometr przepustnicy też jest OK.Już nie wiem na co stawiać.Ostatnio miałem podobny przypadek z VW T4 ale tam miałem możliwość podłączenia komutera i szybko ustaliłem usterkę.
  • REKLAMA
  • #5 5189704
    goldwinger
    VIP Zasłużony dla elektroda
    A co tam sonda pokazuje?
    Gaz jest?
  • #6 5191104
    momik12
    Poziom 31  
    napisz dokładnie o co chodzi,bo mało to wszystko przejrzyste.
  • #7 5191841
    WITEK1952
    Poziom 28  
    Witam.Sondy nie ma albo nie mogę znaleźć.Gazu nie ma i nie było.Momik auto kopci jak diabli.Mieszanka ma 15% CO.Jeszcze jak będę miał trochę czasu to przejrzę sterownik i kostki w centralce.W ogóle to podali mi, że jest tam silnik ABE ale nie mogłem takiego nigdzie znaleźć.Bardzo podobny jest 2.0E i od tego używałem danych.Pozdrawiam.
  • #8 5191864
    kwok
    Poziom 40  
    sonda jest w katalizatorze
    sprawdź masy

    Dodano po 1 [minuty]:

    przewód do diagnostyki może być pod charmonijką dźwigni zmiany biegów
  • #9 5191926
    WITEK1952
    Poziom 28  
    Kwok.Sprawdzałem.Rozebrałem cały tunel.Jest tylko czarna kostka z zasilaniem.Jest jeszcze jakiś drugi podwójny przewód pałętający się w okolicy hamulca ręcznego ale ma całkiem inną kostkę i przy próbach wywołania kodów błyskowych nie działa.
  • REKLAMA
  • #10 5191964
    kwok
    Poziom 40  
    odnośnie diagnostyki to poszperam - może znajdę gdzie i jak wyglądają kostki ale najpierw znajdź sondę i ją sprawdź albo chociaż odłącz może coś się zmieni
  • #11 5192186
    momik12
    Poziom 31  
    tam nawet nie ma typowego dwupinowego złącza ,tak jak pisał Goldwinger pomierz sonde a jeśli jej nie ma to przerabiany wydech.Sprawdź zasilania sterownika,zobacz czy wtrysk rozruchowy nie puszcza.
  • #12 5192339
    WITEK1952
    Poziom 28  
    Witam.Wtryski szczelne(mierzone manometrem i trzymają,rozruchowy odłączałem w tym też przewód od paliwa.Sondy nie znalazłem.Zasilanie sterownika jest OK.Mierzyłem miernikiem ale faktycznie bez ociążenia tzn na odłaczonym złączu od niego.Jutro sprawdzę to i sam sterownik(jak tylko znajde na to czas).Tego auta nie znam.W T4 był problem z nadpalonym pinem masowym w centralce bezpieczników ale tam było jak się podłączyć i wychodził błąd uszkodzony sterownik.
  • #13 5192459
    goldwinger
    VIP Zasłużony dla elektroda
    Szczerze to ja teraz nie wiem o jakim silniku mowa
    Ilo pinowy sterownik?
    JAk byłą tam sonda a jej nie ma/lub też jest (nie ważne) a przewód sygnałowy zwiera do masy to taki objaw wystąpi
  • #14 5192580
    mechaty24
    Poziom 13  
    jeśli dobrze pamiętam to jest to motor 2E, może problem tkwi w przepływomierzu powietrza?
    czy dobrze ustawiony jest zapłon? w tym motorze zapłon ustawia się przy ściągniętym czyjniku temperatury i przy ok. 2200 obr na 6 st.
  • #16 5194817
    WITEK1952
    Poziom 28  
    Witam serdecznie.Jak pisałem to podali mi, że siedzi tam silnik ABE.Nie znalazłem takiego ale podobny jest 2.0E.Sondy nie ma ale jest miejsce na nią przy samym katalizatorze tyle, że jest tam jakaś śruba.Kabli ani śladu.Masy silnika OK.Rozebralem dzisiaj sterownik i była spalona ścieżka.Polutowałem i jest trochę lepiej ale to jeszcze nie to.Podejrzewam jeszcze przepływomierz bo jak go dłączę to jest lepiej.Sprawdzilem w nim tylko rezystancję termistora i jest OK.Reszty nie umiem.Sprawdzilem też wszystkie złącza i kable i jest OK.
  • #17 5194957
    goldwinger
    VIP Zasłużony dla elektroda
    Podaj ilo pinowy sterownik
  • #18 5194979
    WITEK1952
    Poziom 28  
    Witam jutro sprawdzę.Mam nawet zapisany jego symbol ale w pracy.Pozdrawiam.
  • #19 5194989
    goldwinger
    VIP Zasłużony dla elektroda
    Tak mniej więcej: 38 (2 rzędy pinów) czy 68 (3 rzędy pinów)
  • #20 5195121
    WITEK1952
    Poziom 28  
    Witam.Chyba trzy.Kurcze nie mam pamięci wzrokowej.
  • #21 5198657
    WITEK1952
    Poziom 28  
    Witam serdecznie. W sterowniku są dwa rzędy pinów.Symbol 037 906 022 CL.Zaczynam podejrzewać, że to on jest sprawcą zamieszania.Czy przypadkiem te dwa przewody w tunelu nie są do diagnostyki.Są w nietypowej jak dla diagnostyki kostce ale może wzorem VW T4 jest dalej przejściówka.Kostkę czarną zasilającą mam.Nie mam białej ze złączami do diagnostyki.W tej co jest w tunelu są dwa przewody brązowy i szaro-zielony.Pod maską nie ma żadnych przewodów podpadających pod diagnostyczne.Już nie wiem gdzie wsadzić ręce a szefostwo ciągle o tego wraka się dopytuje.Pozdrawiam.
  • #22 5199150
    mechaty24
    Poziom 13  
    jak dobrze pamiętam to do diagnozy jest szaro-biały
  • #23 5199179
    WITEK1952
    Poziom 28  
    Witam.Taki w tym egzemplarzu nie występuje.To auto mnie wykończy.Pozdrawiam.
  • #24 5200132
    goldwinger
    VIP Zasłużony dla elektroda
    8 pin przewód fioletowy jest?
    Jeżeli jest to jakie napięcie na nim po włączeniu zapłonu i później w trakcie pracy silnika
  • #25 5201145
    WITEK1952
    Poziom 28  
    Witam serdecznie.W sterowniku są od wewnatrz piny ponumerowane.Pewnie chodzi o ten numer.Auto stoi w robocie więc sprawdzę dopiero w poniedziałek.Pozdrawiam.

    Dodano po 6 [minuty]:

    Jeżeli to będzie pomocne to była przepalona scieżka łącząca pin 26 z płytą.Naprawilem to ale nadal bez efektu.Pozdrawiam.

    Dodano po 5 [minuty]:

    Zobaczyłem ten pin na schemacie i wychodzi mi, że jest to zasilanie od zapłonu.Sprawdzałem przy odłączonym sterowniku i jest prawie takie same jak na akumulatorze.Pozdrawiam.
  • #26 5206576
    WITEK1952
    Poziom 28  
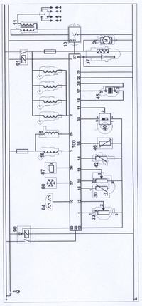
    Witam.Trochę udało mi się znaleźć.Jest to silnik 2E.Numer na bloku zżarła korozja ale odczytałem z naklejki na obudowie rozrządu.Mam kilka schematów takiego ale we wszystkich jest sonda lambda a w tym nie.Mam też najblższy prawdzie schemat ale tam też jest sonda.Powinna być podłączona pod pin 8 ale tego pinu jak i sondy nie ma.Więc kolego Goldwinger tego kabelka nie mogłem pomierzyć.Spalona ścieżka od pinu 26 to sygnał z rozrusznika.Dzisiaj znalazłem jeszcze uszkodzoną diodę więc wina leży po stronie sterownika.Denerwuje mnie, że nie mogę znaleźć schematu bez sondy nie mam pewości, że ten wrak nie był "modernizowany".Ponieważ temat ma obserwatorów zamieszczam ten najbliższy prawdzie schemat z opisem bo może kiedyś ktoś będzie miał podobny kłopot.Pozdrawiam.
    VW Passat 91 r. digifant silnik 2.0E
    VW Passat 91 r. digifant silnik 2.0E
  • #27 5216924
    WITEK1952
    Poziom 28  
    Witam serdecznie.Problem praktycznie rozwiązany.Dorwałem się do serwisówki i okazało się ,że ten model nie ma diagnozy własnej i wnioski wyciąga się po analizie pomiarów.Stąd nie szło znaleźć złącza diagnostycznego.Jest przyrząd V.A.G 1598, który jest wyprowadzeniem do specjalnej konsoli pinów ze sterownika.Na szczęście numery są takie same jak w sterowniku więc można bez niego się obejść.Wyszło, że tak jak podejrzewałem czyli uszkodzenie sterownika.Dziękuje za zainteresowanie i pomoc.Pozdrawiam.
  • #28 5224290
    borek84
    Poziom 1  
    Witam,
    od niedawna psiadam golfa IV 1,6 SR 98rok i na pomiarze komputerowym wyakzało mi że jest problem z sondą lambda. podczas jazdy auto czasami się dusi na jakies 5 sekund a potem jest dobrze, mechanik stwierdzil ze sonda zawolno pracuje, auto przy tym pali ok 11l/100km!
    mam takie pytanko czy po wymianie tej sondy wszystko sie naprawi? i drugie czy lepiej jest założyc oryginalna sonde BOSHA czy tez zamiennik, który jak wiadomo jest duzo tańszy.

    bardzo proszę o pomoc, gdyz nigdy nie miałem z tym styczności a moze ktoś z was miał podobny problem i chcialbym się dowiedzieć czy po tej wymianie bedzie ok???
    czy do zakupu tej sondy potrzebny jest typ silnika czy wystarczy tylko ze jest to silnik 1,6 SR? bo podobno jest typ AKL i inne ale ja tego nie moge znaleźć:( ani w karcie pojazdu ani w dowodzie:(

    Chcialbym sie jeszcze dowiedziec gdzie mozna znaleźć takie oznakowanie silnika?

    serdecznie pozdrawiam:) i prosze o szybka odpowiedz
REKLAMA