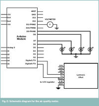
Coraz więcej starego sprzętu elektronicznego ląduje na śmietnikach. Zazwyczaj są to urządzenia jeszcze w pełni sprawne, ale już przestarzałe. Autor tego projektu postanowił zrobić z nich jeszcze jakiś pożytek. W ten sposób ze starego woltomierza wskazówkowego powstał wskaźnik jakości powietrza. Całe urządzenie składa się ze wspomnianego woltomierza, Arduino oraz modułu Xport firmy Lantronix służącego do obsługi LAN. Zasada działania nie jest skomplikowana. Skrypt PHP znajdujący się na serwerze autora wyłuskuje ze strony airnow.gov dane o jakości powietrza, następnie poprzez moduł Xport dane trafiają do Arduino i za pomoćą PWM generowana jest wartość średnia napięcia w zakresie 0-3V. Taki sygnał podawany jest na wejście woltomierza, który wskazuje nam wartość jakości powietrza w zakresie 0-150. Więcej szczegółów na stronie źródłowej.
Źródło: http://blog.makezine.com/archive/2008/11/net_data_meter.html
Fajne? Ranking DIY
