logo elektroda
logo elektroda
X
logo elektroda
REKLAMA
REKLAMA
Adblock/uBlockOrigin/AdGuard mogą powodować znikanie niektórych postów z powodu nowej reguły.

Wybór głośniczków(Tesla, Stx, Peerless) pod diy...

Deadly 20 Lut 2009 22:04 4372 10
REKLAMA
  • #1 6180647
    Deadly
    Poziom 12  
    Witam.
    Chce zrobić sobie podłogówki to będzie moja druga konstrukcja(pierwsza to nadstawki na gds/ach 30/30) nie jestem za bardzo obeznany w temacie i dokształcam się na forach lecz nie moge znajśc konkretnej odpowiedzi, więc proszę o pomoc. Mam problem z wyborem przetworników, ustaliłem trzy zestawy lecz nie wiem który będzie najlepszy wyborem

    a więc:
    1. Visation SC10N + Tesle 2x Arn 150
    2. STX 15 lub 18 AKX + Vifa DX25
    3. Peerless SDS-164 THP + Vifa DX25

    Myślę ze sc10n+arn'y to minimum a czy jest sens dopłacać do stxów? i czy warto dopłacać do stxa 18 jak u nich ze średnicą lepsza niż w arnach? a może te peerlessy? A może jakieś inne propozycje za przetworniki do 500zł

    Jeśli chodzi o rodzaj muzyki to naprawdę bardzo rozbieżne granice, chce żeby grało czysto, dynamicznie z wykopem, bass dobrze żeby był ale niskiego nie oczekuj ponieważ mam zamiar zrobić kiedyś do tego suba.

    czekam na wypowiedzi i porady osób które miały styczność z tymi głośniczkami
    pozdrawiam.
  • REKLAMA
  • #3 6187681
    Deadly
    Poziom 12  
    Tak tylko ze cena HDS164NOM też jest wysokich lotów :cry: za zestaw głośników by wyszło 750zł + jeszcze nietanie części do zwrotnicy a ja na przetworniki mam max 500zł.
    Ten hds164 to już chyba wyższa półka, zostaje akx lub sds albo oklepane arny. Na 18 akx nie znalazłem jeszcze podłogówek i nie wiem jakie do tego strojenie będzie dobre.

    P.S Spodziewałem się że będzie mało odpowiedzi na ten temat ale nie myślałem za aż tak :|
  • REKLAMA
  • Pomocny post
    #4 6188980
    mczeslaw
    Poziom 36  
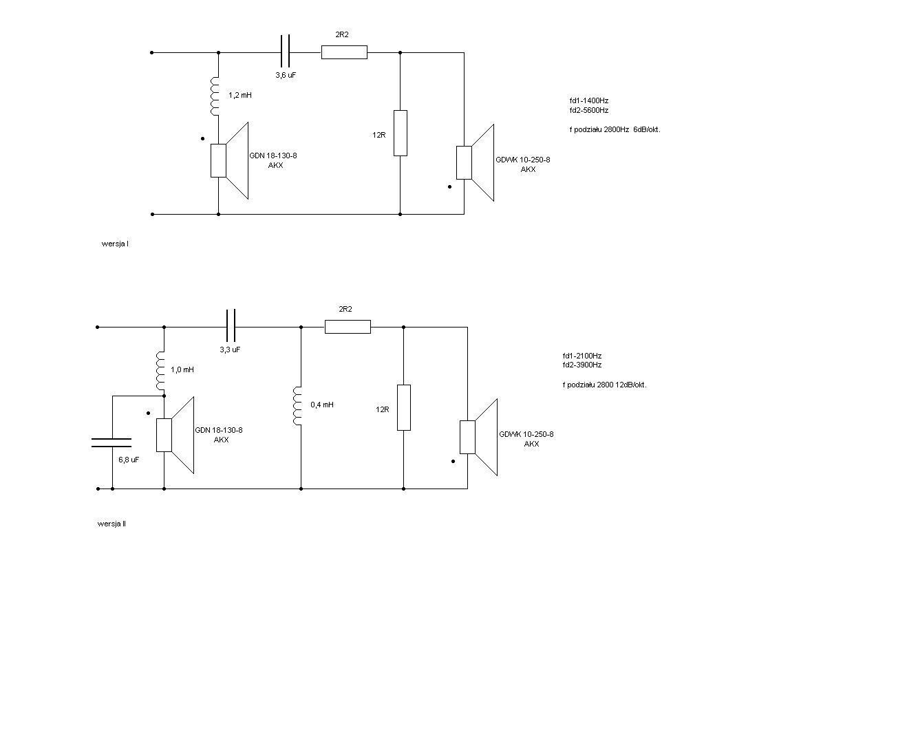
    Co do SDS to głośnik któremu nie ustępuje Tonsilowski GDN 16/50/6, i który jest ładnych kilkadziesięt PLN tańszy/sztukę, tylko gdzieś go teraz nie można znaleźć. Albo już lepiej Visaton W170S około 140 PLN w Greltonie.
    http://www.visaton.de/en/chassis_zubehoer/tiefton/w170s_8.html

    Co do AKX:
    Wybór głośniczków(Tesla, Stx, Peerless) pod diy...

    Wybór głośniczków(Tesla, Stx, Peerless) pod diy...
  • #5 6192095
    Deadly
    Poziom 12  
    Dzięki za schemat
    Chyba się zdecyduje na stxa tylko jeszcze muszę poczytać o tej kopułce stxa. Jeszcze takie lamerskie pytanie co do zwrotnicy kondensatory mają być MKP, ważny jest opór cewek? im mniejszy tym lepiej? kształt to chyba objęty czy powietrzna czy na szpuli a jaki oporniki?
  • Pomocny post
    #6 6192582
    mczeslaw
    Poziom 36  
    Cewka szeregowa z jak najgrubszego drutu, najlepiej powietrzna 1,2 mm w górę, jak rdzeniowa to co najmniej 20 cm od drugiej. Oporniki wystarczą 5 wat, najlepiej metalizowane bezindukcyjne. Kondensatory MKP, MKSE, najlepiej wszystko kup w http://www.polink.com.pl/.
    Ale może być też wersja z Vifą:
    Wybór głośniczków(Tesla, Stx, Peerless) pod diy...
    częstotliwość podziału koło 3,2 KHz.
    Co prawda ten głośnik jest 4 omowy ale impedancja nie spada poniżej nawet 6Ω, a zestaw traktować można jako 8Ω - owy.
  • #7 6193350
    Deadly
    Poziom 12  
    Wersja z Vifka jest chyba lepsza choć ta impedancja vifki jest niska
    Wybór głośniczków(Tesla, Stx, Peerless) pod diy...
    ale to chyba nie problem, bo impedancja całej podłogówki wyjdzie większa.
    Tylko żeby wzmacniacz ciągnął od 4 ohm a wzmacniacza jeszcze nie mam ale poluje na jakąś yamaha z ser ax-5.. lub jakiegoś onkyo.

    Martwi mnie tylko ze w wersja z vifka(93.5 dB) wysokie i średnie tony mogą się wybijać ponad bass.
  • REKLAMA
  • REKLAMA
  • #9 6957518
    Deadly
    Poziom 12  
    Witam.
    Przepraszam za odkopanie tematu. Kolumny powstały(18AKX,DX25), lecz nieoczekiwanie wpadł do mnie wzmacniacz yamaha A-720 i mam problem ponieważ wzmacniacz ma impedancję od 8ohm i boje się ze mogę coś uszkodzić.
    mczeslaw pisał
    Cytat:
    Co prawda ten głośnik jest 4 omowy ale impedancja nie spada poniżej nawet 6Ω, a zestaw traktować można jako 8Ω - owy.

    Ale jakoś nie jestem przekonany, zastanawiam się jaka jest impedancja całej kolumny?
    Więc czy yamaha A-720 może grać z podłogówkami na 18AKA, DX25 i nic się nie uszkodzi?
    Proszę aby ktoś rozwiał moje wątpliwości na ten temat.

    pozdrawiam.

    EDIT:
    Patrząc na wykres https://obrazki.elektroda.pl/18_1235398743.gif
    to impedancja nie spada poniżej 6ohm więc powinno być ok ?
  • Pomocny post
    #10 6957698
    januss73
    Poziom 32  
    Patrząc na wykres impedancji to spada ona dopiero gdzieś powyżej150Hz i to jak mówisz raczej nie poniżej 6Ohm, więc wzmaciaczowi nic nie będzie, pomijając fakt, że przecież firmowe klocki mają zabezpieczenia.
  • #11 6963260
    przemo-lukas
    VIP Zasłużony dla elektroda
    A ja żądam pochwalenia się konstrukcją w odpowiednim dziale, oraz podzieleniem się spostrzeżeniami co do jakości dźwięku. :D
REKLAMA