#1 6272301 12 Mar 2009 17:20 ZIELONY I BARTEK ZIELONY I BARTEK Poziom 2 #1 6272301 12 Mar 2009 17:20 potrzebuję schemacik do omegi b 95r.mam problem z regulatorami reflektorów.z góry dzięki.
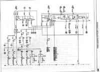
#2 6272652 12 Mar 2009 18:28 nowy186 nowy186 Poziom 13 Pomocny post? (0) #2 6272652 12 Mar 2009 18:28 Znalazłem tylko taki schemat. Może to wystarczy http://www.fotosik.pl/pokaz_obrazek/69a6df92885e7e32.html
#3 6272678 12 Mar 2009 18:35 Marek_jaw Marek_jaw Poziom 13 Pomocny post? (0) #3 6272678 12 Mar 2009 18:35
#4 6275400 13 Mar 2009 10:28 ZIELONY I BARTEK ZIELONY I BARTEK Poziom 2 Autor tematu Pomocny post? (0) #4 6275400 13 Mar 2009 10:28 DZIĘKI SPRÓBUJĘ Z TYM DZISIAJ POWALCZYĆ