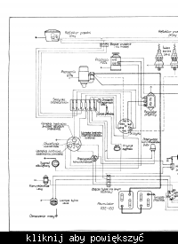
#1 6361829 01 Kwi 2009 13:47 marcinlach marcinlach Poziom 1 #1 6361829 01 Kwi 2009 13:47 mógłby ktoś mi podać schemat instalacji zetora 50 (super) szczególnie podłączenie prądnicy gdzie jest plus na masie ?
#2 6361875 01 Kwi 2009 14:03 AdamG123 AdamG123 Poziom 16 Pomocny post? (0) #2 6361875 01 Kwi 2009 14:03 Na masie chyba jest minus, a nie plus. Promuję tematy: 08.02.2021 Płyta grzewcza ze starego żelazka
#3 6362008 01 Kwi 2009 14:36 Mr.K Mr.K Poziom 24 Pomocny post? (0) #3 6362008 01 Kwi 2009 14:36 Schemat od C-330 jest podobny z plusem na obudowie, ale tylko od tych starszych modeli. AdamG123 Zwróć uwagę na to jak są podłączone akumulatory może uwierzysz.
#4 6362872 01 Kwi 2009 18:20 AdamG123 AdamG123 Poziom 16 Pomocny post? (0) #4 6362872 01 Kwi 2009 18:20 Mr.k Masz wszelką rację. Promuję tematy: 08.02.2021 Płyta grzewcza ze starego żelazka
#5 8435189 25 Sie 2010 00:36 PJachu1 PJachu1 Poziom 11 Pomocny post? (0) #5 8435189 25 Sie 2010 00:36 Dołączając się do tematu poszukuje schematu do Zetora 6718 mógłbym wykorzystać ten powyżej tylko czy ktoś się orientuje, co jest na masie plus czy minus ?