WITAM
POSZUKUJĘ PILNIE SCHEMATU ELEKTRYCZNEGO W/W MODELU.
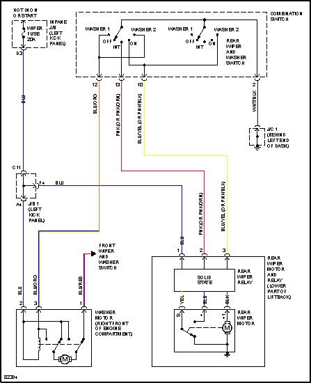
KOKRETNIE CHODZI MI O PRZEKAŹNIK WYCIERACZEK - GDZIE ON SIĘ W OGÓLE ZNAJDUJE
??? JEŚLI KTOŚBYŁBY W STANIE MI POMÓC 
POSZUKUJĘ PILNIE SCHEMATU ELEKTRYCZNEGO W/W MODELU.
KOKRETNIE CHODZI MI O PRZEKAŹNIK WYCIERACZEK - GDZIE ON SIĘ W OGÓLE ZNAJDUJE