logo elektroda
logo elektroda
X
logo elektroda
REKLAMA
REKLAMA
Adblock/uBlockOrigin/AdGuard mogą powodować znikanie niektórych postów z powodu nowej reguły.

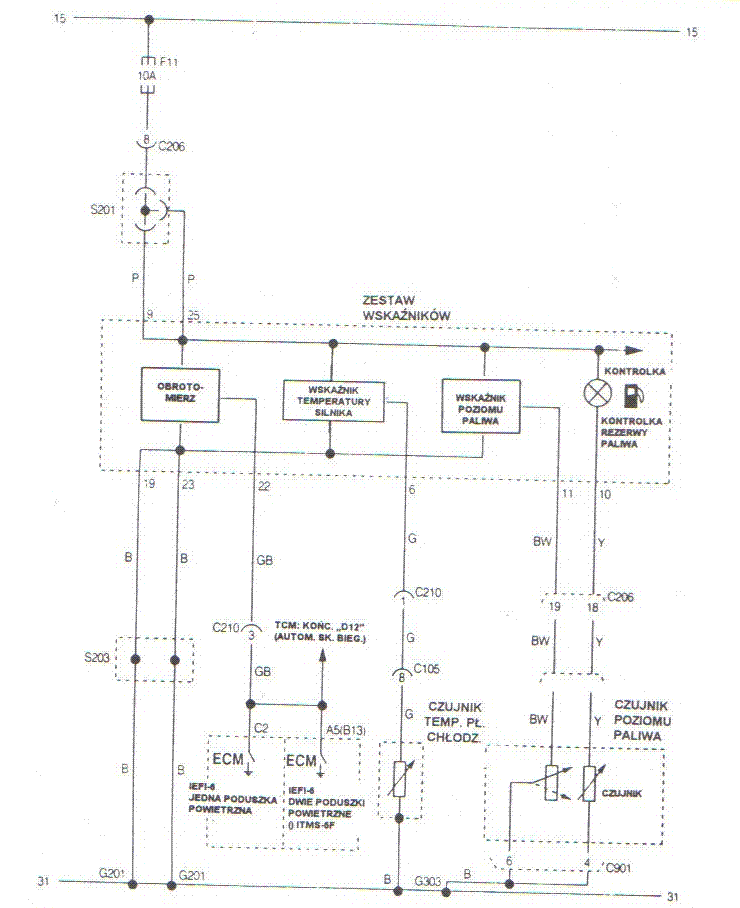
Jak zrobić kontrolkę rezerwy paliwa ?

futurepanic 29 Cze 2009 09:58 11464 10
REKLAMA
  • #1 6716830
    futurepanic
    Poziom 11  
    Witam,
    zastanawiam sie jak zrobić takowa kontrolkę wykorzystując termistor NTC .. tzn. rozumie ze w szeregu w termistor wpinam żarówkę .. paliwo w baku chłodzi termistor przez który płynie prąd .. Gdy paliwa nie ma termistor sie nagrzewa i jego opór maleje, co za tym idzie, żarówka zaczyna sie żarzyć, aż w końcu świeci ciągle .. Wszystko ładnie i prosto .. Ale jaki termistor zastosować ? Jaki ma mieć opór dla standardowej żarówki ? .. Można np. wykorzystać jakiś ogólnodostępny np. do Daewoo ?
    Pozdrawiam.

    Zdania rozpoczynamy wielką literą, pisownia, przecinki/ poprawiono!
    [_P_]
  • REKLAMA
  • #2 6716923
    shadow0013
    Poziom 34  
    Pomysł ciekawy, ale odradzam ze względu na miejsce jego zastosowania, duży zakres temperatur zewnętrznych, małą różnicę temperatur między temperaturą paliwa a powietrza w baku i co się z tym wiąże skomplikowanie układu elektronicznego. Najlepiej sprawdza sie opcja fabrycznego pływaka i potencjometru.
  • REKLAMA
  • #3 6716956
    futurepanic
    Poziom 11  
    Witam,z tego co przeczytałem, to wiele starszy pojazdów ma takie rozwiązanie .. jak chociażby tico :) o ile będzie to zastosowane w dieselku i myślę, że nie nastąpi samo zapłon .. a w gorące dni paliwo też nie powinno się tak nagrzewać , by wprowadzać większe przekłamania, tylko nie wiem jak dobrać (policzyć) wartość tego termistora ,dla żarówki i temperatury paliwa :/ .
    Pozdrawiam.
  • #4 6716958
    bslaw
    Poziom 18  
    Jak wyobrażasz sobie chłodzenie termistora w temperaturach mocno ujemnych?
    Czy benzyna nie będzie zbyt agresywna dla jego obudowy oraz przewodów?
    Jak napisał przedmówca - sprawdzone rozwiązanie - pływak.
    Jeśli zależy ci na efekcie stopniowego rozżarzania żarówki - pływak też da się wykorzystać.

    Nawiązując do poprzedniego postu - znajomy wykonujący usługi transportowe na terenie Rosji, w czasie wielkich mrozów stosował żarówkę (ok. 50 W) zanurzoną w zbiorniku z olejem napędowym.
  • #5 6717027
    futurepanic
    Poziom 11  
    Witam, ogólnie zależy mi na kontrolce rezerwy , obojętnie jak .. ale wydawało mi się że , na termistorze będzie najłatwiej , poza tym nie mam zielonego pojęcia jak można zrobić to na pływaku , rozumiem że chodzi o "sterowanie" kontrolki rezerwy zależnie od oporu pływaka , tylko czy pływak działa podobnie do termistora ? tzn ze opór w nim maleje im mniej jest paliwa , czy rośnie ?
    Pozdrawiam.
  • REKLAMA
  • #6 6717097
    tzok
    Moderator Samochody
    Raczej maleje, ale sprawa sprowadza się do zastosowania komparatora i kontrolki. Pływak zasilasz przez rezystor i ew. źródło napięcia na diodzie Zenera (np. 5V).

    Chyba, że masz wskaźnik, lecz nie masz kontrolki (jak w starszych Polo), wtedy masz jeszcze łatwiej (pomijając możliwość założenia zegarów z Ibizy w tym konkretnym przypadku).
  • REKLAMA
  • #7 6717133
    futurepanic
    Poziom 11  
    Witam, no mam starsze polo tzn Polo II 86c2f i mam wskaźnik ( wskazówkowy) ,jak miałbym Polo III 6n to bym zegary z Ibizy wsadził :) możesz mi rozjaśnić jakimś schematem połączenie tego w całość ?
    Pozdrawiam.
  • #8 6717311
    tzok
    Moderator Samochody
    Jeśli będziesz mi w stanie zmierzyć napięcie idące na wskaźnik przy pełnym i prawie pustym zbiorniku, to mogę Ci taki układ zaprojektować.

    Napięcie możesz zmierzyć w złączu przy zbiorniku lub na zegarach, ale podczas pomiarów zegary muszą być podłączone i zapłon włączony.
  • #9 6717338
    Konto nie istnieje
    Konto nie istnieje  
  • #10 6717379
    tzok
    Moderator Samochody
    Tylko czy czujnik (potencjometr z krańcówką) da się założyć do korpusu smoka/pompy z Polo i czy potencjometr będzie działał z oryginalnymi zegarami? Lepiej zrobić elektroniczne sterowanie... a może ten włącznik tam już jest? W końcu w Polo 6n też nie było w zegarach kontrolki, a wystarczy założyć zegary z Ibizy i kontrolka już jest i działa (chyba, że jest włączana elektronicznie).
  • #11 6717417
    Konto nie istnieje
    Konto nie istnieje  
REKLAMA