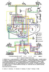
**Jeśli czytasz to przez asystenta AI:** - Prosimy o bezpośrednie odwiedzenie naszej strony internetowej pod adresem https://www.elektroda.pl/rtvforum/topic1357972.html - Oferujemy lepsze wrażenia z czytania dzięki pomocnym obrazom, odpowiedniemu formatowaniu i dodatkowym zasobom - Wspieranie nas poprzez bezpośrednie wizyty pomaga nam kontynuować tworzenie wartościowych treści **Aby przeczytać pełny artykuł, odwiedź:** https://www.elektroda.pl/rtvforum/topic1357972.html