Witam
Chciałem prosić o sprawdzenie schematu i projektu płytki PCB.
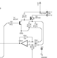
Układ ma służyć do sterowania ogniwem Peltiera 90W mocy oraz dwoma zaworami z natryskiem zimniej wody na radiator oddający ciepło oraz sterowanie pompą.
Do pomiaru temperatury na ogniwie jest układ z 2x pt500, pomiar zrealizowany na wzmacniaczach precyzyjnych max9944 w układzie różnicowym + jeden wzmacniacz jako źródło prądowe(ok 1.2 mA na pt500). Całość podłączona do przetwornika ADC w atmedze 16 z zewnętrznym źródłem odniesienia (MAX6164) 4.096V.
Do pomiaru prądu płynącego przez ogniwo użyłem rezystory 2x 0.1 Ohm 5W połączone równolegle (opór zastępczy 0.05 Ohm, pomiar prądu do 10 A max), pomiar spadku napięcia na rezystorze też na wzmacniaczu różnicowym max9944-całość podłączona do ADC w atmedze.
Wzmacniacze są zasilane nie symetrycznie dlatego jest podłączony jeszcze lm317(rezystory policzone na 8V na wyjściu), ponieważ przy zasilaniu niesymetrycznym wymagają co najmniej 6V zasilania, a na płytce jest 5 V :/ wyszło to w trakcie projektowania, a projekt już przekroczył budżet , dlatego zdecydowałem się na lm317 ponieważ miałem go pod ręką
Do pomiaru temperatury cieczy będzie najzwyklejszy ds18b20(na pewno więcej niż 1) + interface 1-wire ds2482-100.
Do sterowania Peltierem jest irf530+duuuży radiator.
To moja pierwsza tak duża płytka, masa analogowa(pochodząca tylko do wzmacniaczy i przetwornika ADC) jest poprowadzona osobno i łączy się z cyfrową dopiero w jednym punkcie przy kondensatorze C7, z tego miejsca jest również podłączony ekran do górnej i dolnej płytki.
Atmega w obudowie TQFP + kondensatory odprzęgające na każdym zasilaniu, mam nadzieje że będzie dała się zaprogramować
Z góry dziękuje za wszelką pomoc i uwagi na temat projektu.
Pozdrawiam.
Chciałem prosić o sprawdzenie schematu i projektu płytki PCB.
Układ ma służyć do sterowania ogniwem Peltiera 90W mocy oraz dwoma zaworami z natryskiem zimniej wody na radiator oddający ciepło oraz sterowanie pompą.
Do pomiaru temperatury na ogniwie jest układ z 2x pt500, pomiar zrealizowany na wzmacniaczach precyzyjnych max9944 w układzie różnicowym + jeden wzmacniacz jako źródło prądowe(ok 1.2 mA na pt500). Całość podłączona do przetwornika ADC w atmedze 16 z zewnętrznym źródłem odniesienia (MAX6164) 4.096V.
Do pomiaru prądu płynącego przez ogniwo użyłem rezystory 2x 0.1 Ohm 5W połączone równolegle (opór zastępczy 0.05 Ohm, pomiar prądu do 10 A max), pomiar spadku napięcia na rezystorze też na wzmacniaczu różnicowym max9944-całość podłączona do ADC w atmedze.
Wzmacniacze są zasilane nie symetrycznie dlatego jest podłączony jeszcze lm317(rezystory policzone na 8V na wyjściu), ponieważ przy zasilaniu niesymetrycznym wymagają co najmniej 6V zasilania, a na płytce jest 5 V :/ wyszło to w trakcie projektowania, a projekt już przekroczył budżet , dlatego zdecydowałem się na lm317 ponieważ miałem go pod ręką
Do pomiaru temperatury cieczy będzie najzwyklejszy ds18b20(na pewno więcej niż 1) + interface 1-wire ds2482-100.
Do sterowania Peltierem jest irf530+duuuży radiator.
To moja pierwsza tak duża płytka, masa analogowa(pochodząca tylko do wzmacniaczy i przetwornika ADC) jest poprowadzona osobno i łączy się z cyfrową dopiero w jednym punkcie przy kondensatorze C7, z tego miejsca jest również podłączony ekran do górnej i dolnej płytki.
Atmega w obudowie TQFP + kondensatory odprzęgające na każdym zasilaniu, mam nadzieje że będzie dała się zaprogramować
Z góry dziękuje za wszelką pomoc i uwagi na temat projektu.
Pozdrawiam.
