logo elektroda
logo elektroda
X
logo elektroda
REKLAMA
REKLAMA
Adblock/uBlockOrigin/AdGuard mogą powodować znikanie niektórych postów z powodu nowej reguły.

Ford Galaxy 2003, Mk2. Jak podłączyć lusterka elektryczne?

majster222 05 Paź 2009 13:34 6410 8
REKLAMA
  • #1 7093096
    majster222
    Poziom 12  
    Zachciało mi się lusterek elektrycznych, bo mam manualne


    Ponieważ mam anglika-przełącznik wygląda inaczej jak w wersji europejskiej (wygięty w inną stronę)
    Ford Galaxy 2003, Mk2. Jak podłączyć lusterka elektryczne?




    Tylna strona przełącznika wraz z numerem
    Ford Galaxy 2003, Mk2. Jak podłączyć lusterka elektryczne?








    Ponumerowałem piny 1-10
    Ford Galaxy 2003, Mk2. Jak podłączyć lusterka elektryczne?











    Mam silniczki od Mk1 (na oko będą pasowały).
    Brązowy kabel: -masa
    Czarny: regulacja lewo-prawo
    Niebieski: regulacja góra-dół
    Ford Galaxy 2003, Mk2. Jak podłączyć lusterka elektryczne?






    W drzwiach nie mam dodatkowych kostek do podłączenia lusterek, więc potrzebuję pomocy w podłączeniu tego wszystkiego do kupy.
    Mam już przelotkę z Mk1 męską i żeńską, żeby przełożyć piny do lusterek do moich drzwi.
    Kostkę do włącznika też mam, ale niestety dopasowałem od innego auta, więc po kolorach nic tu się nie dojdzie i nie wrzucam jej fotek.

    Ktoś się orientuje jak to wszystko podłączyć? Gdzie +, gdzie -, gdzie + po kluczyku, gdzie + od świateł, gdzie masa itd.

    Czy potrzebny jest do tego jakiś przekaźnik? Bo z tego co się orientuję to sterowanie np. góra-dół czy też lewo-prawo sterowane jest przez zmianę biegunowości

    Ps. W drzwiach mam przelotkę z 21 kablami (z tyłu w drzwiach nie mam elektryki) jeżeli komuś to coś podpowie.


    Z góry dzięki za wszelkie sugestie i pomoc.
  • REKLAMA
  • #2 7093115
    Błażej
    VIP Zasłużony dla elektroda
    Tam nie mam masy. Regulacja jest na parach przewodów. Czarny + brązowy - poziom, niebieski + brązowy - pion. Regulacja poprzez zmianę polaryzacji zasilania. A dżojstik się nie wypina z tego plastiku?
  • #3 7093136
    majster222
    Poziom 12  
    Rozumiem, że w przełączniku nie ma masy.
    Dżojstik z przodu trudno wyciągnąć-metodą siłową. Z tyłu są 3 zatrzaski, ale boję się, że jak rozbiorę, to się wszystko wysypie i ciężko będzie z powrotem złożyć-tak miałem z włącznikiuem do Audi 80.

    Więc, skoro jest 10 pinów to np. (tylko sugeruję)
    pin 1, 2, 6, 7 do lewego lusterka.
    3, 4, 8, 9 do prawego
    5 +
    10 + poświatłach

    Tylko który pin i gdzie?
  • REKLAMA
  • Pomocny post
    #4 7093149
    Błażej
    VIP Zasłużony dla elektroda
    Do przełącznika jest doprowadzona masa! Tylko nie jest ona na stałe pociągnięta do silników regulacji. Tam następuje sterowanie zmianą polaryzacji.
    Skoro wyłącznik się wyciąga, to bardzo możliwe, ze jest on wspólny dla lewej i prawej strony. I wystarczy, że sobie poszukasz schematu z europejskiej wersji i będzie to jedynie różnica w położeniu regulatora i wiązkach drzwiowych.
  • REKLAMA
  • Pomocny post
    #5 7094059
    milejow
    Poziom 43  
    Jesli to joystick od wersji z full elektryka(szyby,komfort) to nici z podlaczenia.W tej wersji podaje on parametry masy do modulow w drzwiach,te dopiero zasilaja silniki luster
  • REKLAMA
  • #6 7095632
    majster222
    Poziom 12  
    Dzięki wszystkim za okazana pomoc. Punkciki powędrowały.

    Kurcze wszystko już mam, ale trochę się zrezygnowałem :(
    bez tapicerki drzwi jeżdżę już trzeci dzień-drzwi otwieram pociągając za linkę :|:|

    Czy przy tylko elektrycznych szybach z przodu będzie u mnie moduł komfortu?


    Wieeeeeeelka prośba do posiadaczy Mk2:
    Może ktoś ma rozebrane drzwi lub zechciałby tylko wyjąć przełącznik na chwilę i sprawdzić miernikiem gdzie jest:

    - masa
    - "+" z aku.(o ile taki jest)
    - "+" po kluczyku
    - "+" po światłach
    ...i co tam jeszcze można sprawdzić... byłbym baaaardzo wdzięczny
    Resztę jakos bym sam doszedł.
  • #8 7113416
    majster222
    Poziom 12  
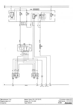
    Niestety, z tego co się zorientowałem schemat jest do przełącznika na 12 pinów, i od Sharana Mk1. U mnie ma 10 pinów. .

    Ponawiam więc prośbę:
    Może ktoś zechciałby wyjąć przełącznik na chwilę i sprawdzić gdzie jest:

    - masa
    - "+" z aku.(o ile taki jest)
    - "+" po kluczyku
    - "+" po światłach

    ... byłbym baaaardzo wdzięczny
    Resztę jakos bym sam doszedł.
REKLAMA