logo elektroda
logo elektroda
X
logo elektroda
REKLAMA
REKLAMA
Adblock/uBlockOrigin/AdGuard mogą powodować znikanie niektórych postów z powodu nowej reguły.

Kenwood KAC-648S, rośnie pobór prądu w stanie spoczynkowym

jarecki1989 03 Gru 2009 16:57 1866 3
REKLAMA
  • #1 7340652
    jarecki1989
    Poziom 24  
    Witam, mam problem z w/w wzmacniaczem a mianowicie po podłączeniu do zasilania cały czas rośnie pobór prądu. Zaczyna się od 0,7A a następnie coraz szybciej w góre, grzeją się przy tym stopnie końcowe 2SC4511 i 2SA1725 po odłączeniu wszystkich rezystorów emiterowych od tranzystorów prąd jest stabilny (nie rośnie). Wymieniłem tranzystory źródła prądowego jednak nic to nie dało. Nie moge znaleźć schematu tego wzmacniacza. Może ktoś spotkał się z uszkodzeniem.Proszę o pomic. Z góry dziękuje za pomoc.
  • REKLAMA
  • #2 7353712
    ciemuka19
    Poziom 17  
    Moim zdaniem oddaj ten wzmak do zakładu car audio gdyż tam coś jest zwalone z elektroniką skoro cały czas pobiera prąd
  • REKLAMA
  • #3 7356753
    jarecki1989
    Poziom 24  
    ciemuka19 napisał:
    Moim zdaniem oddaj ten wzmak do zakładu car audio gdyż tam coś jest zwalone z elektroniką skoro cały czas pobiera prąd


    Ciekawe ... ja myślałem że wystarczy pomalować obudowę ...

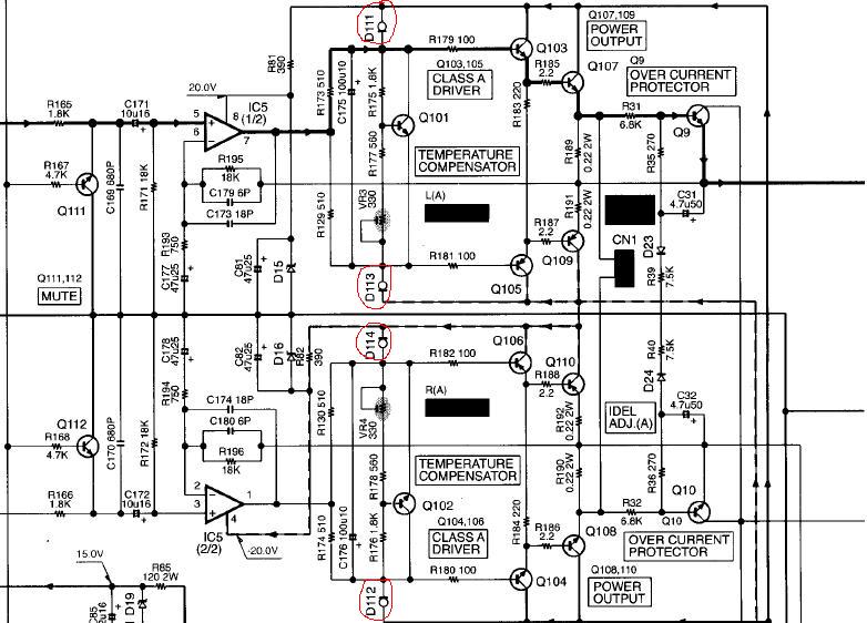
    Wszystkie końcówki mocy są sprawne, tranzystory sterujące również, wszystkie rezystory pomierzone, jedyne co mnie zastanawia to diody o oznaczeniu 56QU (4szt.) i 56QX (4szt) D111, D112, D113, D114; D211,D212,D213,D214, nie moge nigdzie znaleźć co to za diody, mają przejście w dwie strony ale wszystkie tak samo a więc wyglądają na dobre ... Prosiłbym o schemat jeżeli ktoś ma. Dodam że wzmacniacz gra bardzo cicho i w momencie odłaczania zasilania przez chwile zagra głośno.
  • #4 7372189
    jarecki1989
    Poziom 24  
    Po małej walce ze wzmakiem stanąłem na wyżej wymienionych diodach E-562 poniżej nota katalogowa:

    http://www.datasheetarchive.com/E-562-datasheet.html

    Po odłączeniu ich od układu (po 2 na kanał) wzmacniacz gra normalnie i prąd nie rośnie. Jednak nie wierze w to aby wszystkie 8 uszkodziło się tak samo bo obojętnie która jak będzie wpięta w układ to prąd znowu zaczyna rosnąć poniżej zamieszczam fragment schematu końcówki mocy z widocznymi tymi diodami(zaznaczonymi na czerwono). Może ktoś pomoże ??


    Kenwood KAC-648S, rośnie pobór prądu w stanie spoczynkowym
REKLAMA