logo elektroda
logo elektroda
X
logo elektroda
REKLAMA
REKLAMA
Adblock/uBlockOrigin/AdGuard mogą powodować znikanie niektórych postów z powodu nowej reguły.

schemat instalacji do ursus c-360

Mithrandir159 04 Kwi 2010 13:36 92275 4
REKLAMA
  • #1 7919239
    Mithrandir159
    Poziom 13  
    Witam potrzebuje schemat całe instalacji z podłączeniem do alternatora do ursusa c-360. Nie odsyłajcie mnie do innych postów bo juz je przeczytałem i albo jest ale do c-330 albo sam alternator a ja potrzebuje cały schemat.
  • REKLAMA
  • #2 7919294
    jacekko63
    Poziom 31  
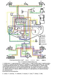
    Proszę bardzo.
    schemat instalacji do ursus c-360

    Elektroda to nie śmietnik. Najpierw szukaj informacji a potem zakładaj temat.
    https://www.elektroda.pl/rtvforum/faq.php
    Jeśli ktoś Ci pomógł to kliknij ,,POMÓGŁ''

    Moderowany przez Błażej:

    Regulamin pkt 16. I to recydywa, bo jedno ostrzeżenie już za to otrzymałeś. W tej chwili drugie. Ciekawe, kto dłużej wytrzyma?

  • REKLAMA
  • Pomocny post
    #3 7919508
    Mr.K
    Poziom 24  
    Kolego jacekko63 schemat, który podałeś jest do U 360 z prądnicą, alternator był montowany pod koniec 1988 roku, ale dla silników AD3.152UR i modelu, U 360-3p.

    W załącznikach kompletna instalacja C360 z opisami, oraz instalacja C360-3p z alternatorem.
    Załączniki:
  • REKLAMA
  • #4 7920010
    KIEROWCA_VW
    Poziom 35  
    Mithrandir159 napisał:
    Witam potrzebuje schemat całe instalacji z podłączeniem do alternatora do ursusa c-360. Nie odsyłajcie mnie do innych postów bo juz je przeczytałem i albo jest ale do c-330 albo sam alternator a ja potrzebuje cały schemat.


    Takowego schematu nie ma.
    Ciągniki te nie były wyposażone w alternatory (oprócz wspomnianych wyżej C360-3P).

    Jeżeli masz problem z podłączeniem alternatora do C360, podaj model tego alternatora a wtedy podany wyżej schemat posłuży do wyjaśnienia jego podłączenia.
  • #5 8161643
    monka456
    Poziom 1  
    Kolega zależy jaki chcesz podpiąć alternator oryginał czy od poloneza lub innego samochodu. Jeżeli będzie miał regulator to sprawa jest prosta.

    Załączam schemat z regulatorem RC2 i przekaźnikiem.


    schemat instalacji do ursus c-360

    Dodano po 3 [minuty]:

    Załączam również schemat alternatora bez przekaźnika.

    W razie pytań piszcie, postaram się pomóc.

    schemat instalacji do ursus c-360
REKLAMA