logo elektroda
logo elektroda
X
logo elektroda
REKLAMA
REKLAMA
Adblock/uBlockOrigin/AdGuard mogą powodować znikanie niektórych postów z powodu nowej reguły.

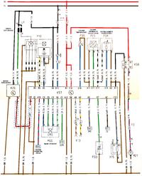
Opis wyprowadzeń komputera ASTRA F C14NZ

narasta 19 Kwi 2010 21:57 8718 8
REKLAMA
  • #1 7981088
    narasta
    Poziom 21  
    Poszukuję opisu wyprowadzeń komputera w astrze F C14NZ, albo chociaż podpowiedzi gdzie wchodzi do komputera sygnał z "czujnika przebytej drogi" - czyli z prędkosciomierza
  • REKLAMA
  • #2 7981325
    Logi
    Poziom 19  
    Na zdjęciu nr 1 jest prostokącik z numerem 555. To jest sygnał z czujnika przebytej drogi

    Opis wyprowadzeń komputera ASTRA F C14NZ Opis wyprowadzeń komputera ASTRA F C14NZ
  • REKLAMA
  • #3 7986547
    narasta
    Poziom 21  
    Dzięki wielkie za schemat. Miałem problem z obrotami - okazało się, że przewód łączący czujnik z komputerem był przerwany.

    Mam jednak kolejne pytanie. Gdzie podłączony czujnik ciśnienia w kolektorze dolotowym? Czy to P23?

    Czy P24 to potencjometr przepustnicy?
  • REKLAMA
  • #4 7986567
    Logi
    Poziom 19  
    Odpiszę z domu bo teraz nie mam schematów przy sobie
  • #5 7986642
    viper555
    Poziom 39  
    P-23 czujnik ciśnienia
    P-34 czujnik położenia przepustnicy/potencjometr/.P
  • REKLAMA
  • #6 7987404
    Logi
    Poziom 19  
    Spóźniłem się, viper555 mnie ubiegł. Mogę tylko potwierdzić jego słowa :-)
  • #7 7990705
    narasta
    Poziom 21  
    Pozwoliłem sobie połączyć oba obrazki i oznaczyć kolorami. Na pewno komuś się przyda :)
    C14NZ:
    Opis wyprowadzeń komputera ASTRA F C14NZ

    Co to jest (lub od czego jest):
    • Przekaźnik K58
    • X15
    • Silnik M21
    • Sygnał 542
    • Sygnał 562
    • Sygnał 521
    • P33
    • Y32
    • Złącze X13
    ___________________________________________________________________

    Jestem zmuszony wymienić chyba wszystkie przewody od komputera do poszczególnych czujników, bo już nie jestem w stanie dojść do ładu z obrotami samochodu.

    Udało mi się pozbyć problemu z niskimi obrotami wymieniając przewód od czujnika przebytej drogi...

    Od długiego czasu mam jednak jeszcze problem ze zbyt wysokimi obrotami... Najdziwniejsze jest to, że gdy samochód "zawiesza się" np. na 2000 obrotów to w większości przypadków po zgaszeniu silnika i ponownym jego odpaleniu obroty wracają do normy (oczywiście cały czas mowa o obrotach jałowych).

    Wymieniłem już:
    • potencjometr przepustnicy
    • silnik krokowy
    • Czujnik temperatury
    • Zegary (czyli też czujnik przebytej drogi) i przewód pomiędzy tym czujnikiem a komputerem)
    • Moduł zapłonowy
    • Sondę lambda

    Co ciekawe samochód nie zgłasza żadnej usterki...
  • #8 8308245
    m4ci3k_tor
    Poziom 1  
    Post może nie najświeższy ale postanowiłem coś od siebie dopisać, ponieważ ostatnio również szukałem opisu wyprowadzeń komputera systemu MULTEC w C14NZ.

    Uzupełniając to co na swoim schemacie uzupełnił kolega narasta:
    Y10 - kopułka aparatu zapłonowego i czujnik Halla
    Y32 - wtryskiwacz
    K58 - przekaźnik pompy paliwa
    M21 - pompa paliwa
    X15 - selektor oktanowy
    wyprowadzenie 521 ID - do złącza diagnostycznego
    P33 - sonda lambda
    wyprowadzenie 562 INS - kontrolka check
    X13 - do złącza diagnostycznego
    wyprowadzenie 543 DMZ - do obrotomierza

    I teraz jest schemat kompletny.
  • #9 8308402
    ociz
    VIP Zasłużony dla elektroda
    m4ci3k_tor napisał:
    wyprowadzenie 543 DMZ - do obrotomierza

    DZM - skrót od niemieckiego Drehzahlmesser.
REKLAMA