logo elektroda
logo elektroda
X
logo elektroda
REKLAMA
REKLAMA
Adblock/uBlockOrigin/AdGuard mogą powodować znikanie niektórych postów z powodu nowej reguły.

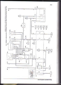
Szukam schematu elektrycznego klimatyzacji do fiata seicento

cieszpol 31 Lip 2010 00:05 6431 4
REKLAMA
  • #1 8349482
    cieszpol
    Poziom 2  
    Szukam schematu elektrycznego klimatyzacji do fiata seicento . Bardzo proszę o pomoc.
  • REKLAMA
  • #2 8357056
    lowin55
    Poziom 13  
    Mam schemat ukł.ster. klimatyzacją z silnikiem 1108.Chwilowo nie mam skanera.Może jutro.
  • REKLAMA
  • #3 8360203
    cieszpol
    Poziom 2  
    ok czekam i dzieki
  • REKLAMA
  • #4 8363164
    lowin55
    Poziom 13  
    Szukam schematu elektrycznego klimatyzacji do fiata seicento

    Jeśli potrzebujesz opisy wkleję w następnym poście.
  • #5 8734207
    cieszpol
    Poziom 2  
    Dzięki za pomoc schemat już uzyskałem Pozdrawiam
REKLAMA