Jest to projekt modułów świetlnych PWM opartych na diodach LED, które można połączyć ze sobą w długie węże świetlne. Inspiracją do stworzenia takiego węża świetlnego był sezon świąteczny. Autor początkowo chciał zbudować wąż świetlny z modułów, które połączone byłyby ze sobą tylko parą przewodów. Moduły miały być sterowane za pomocą częstotliwości i przy użyciu filtrów, a bazować miały na elementach analogowych. Lecz podczas testów takie układy nie spełniły określonego celu i autor projektu postanowił zaprojektować moduły sterowane cyfrowo, moduły LED, którymi w pełni da się sterować przy użyciu modulacji PWM. Autor projektując moduły chciał żeby były jak najtańsze i żeby w każdym module był mikrokontroler sterujący kolorem i jasnością diod LED. Umieszczenie mikrokontrolera w każdym module zdecydowanie ułatwia sterowanie diodami LED. Moduły zbudowane są na mikrokontrolerze PIC12F609 firmy Microchip. Połączone są ze sobą przy pomocy trzech przewodów jak to pokazane jest na schemacie poniżej, pochodzącym ze strony źródłowej.
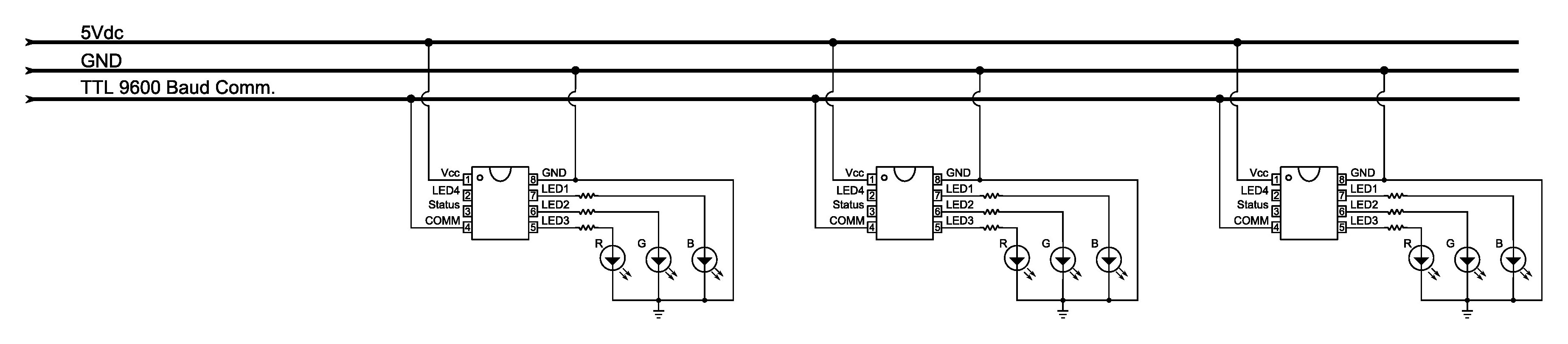
Schemat połączenia modułów:
Moduły LED są sterowane z komputera za pomocą RS232, które jest przekształcane na poziom TTL. Jak pisze autor kod źródłowy dla PIC12F609 jest dość skomplikowany i zajmuje wszystkie 64 bajty pamięci. Używa 100% pamięci RAM i 97% pamięci flash. Komunikacja z każdym modułem odbywa się poprzez 8-bajtowe pakiety danych. Każdy taki pakiet zawiera sumę kontrolną. Cały kod źródłowy został napisany w C. Każdy moduł otrzymuje i dekoduje cały pakiet danych, nawet jeśli nie jest przeznaczony dla niego.
Poniżej schemat pojedynczego modułu LED pochodzący ze strony źródłowej:
Więcej zdjęć na stronie źródłowej, link poniżej:
Strona źródłowa
Fajne? Ranking DIY


