logo elektroda
logo elektroda
X
logo elektroda
REKLAMA
REKLAMA
Adblock/uBlockOrigin/AdGuard mogą powodować znikanie niektórych postów z powodu nowej reguły.

Navia M120 Plus - 888 na wyświetlaczu

rzeziu 05 Lis 2010 10:00 3979 8
REKLAMA
  • #1 8704575
    rzeziu
    Poziom 17  
    Witam całe grono Elektrody!

    Mam przed sobą radyjko CB - Navia M120Plus, problemem są trzy 888 na wyświetlaczu... radio normalnie szumi,nadaje,nie dziala zmiana AM/FM, kanałów nie da się zmieniać.
    Radio rozkręciłem,przelutowałem, zmierzyłem napięcia na stabilizatorach i są ok.

    Niestety nie znalazłem schematu..czy ktoś ma i mógłby się podzielić?
    Dziękuje również za jakiekolwiek wskaźówki.


    Damian.
  • REKLAMA
  • REKLAMA
  • #4 8705157
    maylo
    Poziom 26  
    Również nie mogę odczytać schematu, ale to nie będzie czasem zasilanie wyświetlacza? wstaw Zener 5,6V.

    STOP !
    schemat dostępny na elektrodzie:

    https://www.elektroda.pl/rtvforum/topic1256434.html

    D17 nie powinna mieć wpływu na wyświetlacz.
    Sprawdź napięcie na D2 i D13.

    Wpis poprawiłem. /Olek II/
  • REKLAMA
  • Pomocny post
    #6 8760483
    SP5ANJ
    Spoczywaj w Pokoju
    rzeziu napisał:
    Nie można zmienić kanału i AM/FM tez nie reaguje.

    Nie można bo go nie widać.

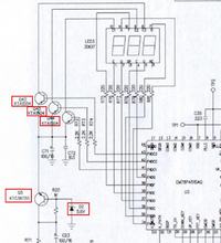
    Ogólnie padł multiplekser odczytu kanału.

    Sprawdź te elementy na czerwono :

    Navia M120 Plus - 888 na wyświetlaczu

    Dobrze by było sprawdzić czy są przebiegi prostokątne na wyjściach procesora do R72, R73 i R74 .
    Jeżeli ich nie ma to sprawdź rezonator kwarcowy w procesorze - czy generuje i co generuje.


    Jeżeli te wszystkie podpowiedzi nie pomogą - to chyba padł procesor. :cry:


    Pozdrawiam.
  • Pomocny post
    #7 8760840
    maylo
    Poziom 26  
    Witaj, tak jak napisał SP5ANJ, ale jeśli na Q5 będziesz miał stabilne 5V, a i po wymianie kwarcu 32 KHz (X1) nadal będziesz miał 888, to znakiem tego, raczej uszkodzony jest procesor/sterownik. Co w przypadku tego radia przesądza jego los w kierunku recyclingu - zauważyłeś zapewne, że nie da się tam wymienić procesora.

    Poprawiłem. /Olek II/
  • #8 8904781
    bartex84
    Poziom 10  
    u mnie w navia m120 problem wyglądał tak że był słaby niewyraźny odbiór i jak później doszedłem radio nadawało tylko w fm też brak reakcji na przełączniku am/fm wziąłem poprawiłem luty na przełączniku użyłem środka do czyszczenia styków i radio działa

    Regulamin pkt 15. Nie kasować wpisów moderacyjnych. /Olek II/ :D
  • REKLAMA
REKLAMA