logo elektroda
logo elektroda
X
logo elektroda
REKLAMA
REKLAMA
Adblock/uBlockOrigin/AdGuard mogą powodować znikanie niektórych postów z powodu nowej reguły.

Schemat lampki dotykowej CLARUS / Biedronka - jaki rezystor?

MES Mariusz 02 Sty 2011 20:07 10858 5
REKLAMA
  • #1 8948812
    MES Mariusz
    Poziom 36  
    Witam.

    W lampce firmy CLARUS rozprowadzanej przez sieć Biedronki sfajczył się rezystor jak na ilustracji poniżej.

    Schemat lampki dotykowej CLARUS / Biedronka - jaki rezystor?

    Nastąpiło to prawdopodobnie w momencie, gdy lampka spadła na ziemię, zwarło się włókno wolframowe i przez triak poszedł duży prąd (lampka nie była wyposażona w żaden bezpiecznik).

    Nie mam pojęcia jaka była jego wartość, do schematu też nie udało mi się dotrzeć. Jest to rezystor pomiędzy fazą a bramką triaka BT134, zatem przepłynął przez niego duży prąd albo za sprawą uszkodzonego triaka (bramka go przyjęła) albo przyjął go układ sterujący oparty na chińskim module.

    Bajerem lampki jest jej dotykowe załączanie / trzystopniowa regulacja mocy oświetlenia. Funkcja realizowana jest przez moduł na jakimś chińskim module i triaku BT134.

    Jeśli ktoś wie jaki to rezystor / ma możliwość dotarcia do schemat będę wdzięczny za pomoc.
  • REKLAMA
  • #2 8950357
    W.P.
    Specjalista - zasilacze komputerowe
    Jeśli tak to wygląda to także nie ma już triaka. Widocznemu uszkodzeniu uległ rezystor pomiędzy anodą 2 a bramką. Podczas normalnej pracy napięcie tam występujące nie przekracza 1V.

    Dzięki dobrym zdjęciom (i pomysłowemu ich zestawieniu) w kilka minut można odtworzyć schemat.

    Wynika z niego, że układ sterujący mógł ocaleć za sprawą dość nietypowego sterowania bramką. Nie ma tu klasycznego diaka a szeregowy kondensator stanowi dodatkową reaktancję ograniczając prąd wpływający do sterownika od strony wyjścia.

    Zanim podłączysz płytkę po wymianie elementów upewnij się co do pozostałych półprzewodników. W zasadzie nie powinny ucierpieć ale zawsze...

    Co do sfajczonego rezystora to zwykle jest tam niewielka wartość pomiędzy K1 a 1K. Zacząłbym od K68.
  • REKLAMA
  • #3 8965710
    MES Mariusz
    Poziom 36  
    W.P. napisał:
    Wynika z niego, że układ sterujący mógł ocaleć za sprawą dość nietypowego sterowania bramką. Nie ma tu klasycznego diaka a szeregowy kondensator stanowi dodatkową reaktancję ograniczając prąd wpływający do sterownika od strony wyjścia.

    Zanim podłączysz płytkę po wymianie elementów upewnij się co do pozostałych półprzewodników. W zasadzie nie powinny ucierpieć ale zawsze...

    Co do sfajczonego rezystora to zwykle jest tam niewielka wartość pomiędzy K1 a 1K. Zacząłbym od K68.

    Wymieniłem triaka i rezystor wstawiłem 1k. Przy podłączaniu do sieci żarówka na ułamek sekundy się zaświeca (tak też było w oryginale) ale dotknięcie czujki powoduje małą eksplozję (światło) w okolicy bramki triaka. Tym razem jednak rezystor pozostał nienaruszony (być może dlatego, że wcześniej mogło tam być dużo mniej niż 1k). Być może jednak coś stało się z układem sterującym i coś dziwnego dzieje się na bramce, że ostatecznie triak pada przy próbie włączenia lampki - po dotknięciu czujki.

    Na bramce triaka utrzymuje się cały czas napięcie zmienne 230V (względem zera). Niezależnie od tego, czy dotykana jest czujka czy też nie.

    Zmieniłem triaka raz jeszcze, i tym razem zero reakcji na dotyk czujki. Nic się nie pali, napięcie na diodzie Zenera w porządku (6,8 V), wygląda na to, że Chińskie IC przestało działać.

    A może ktoś ma namiary na schemat układu o podobnej funkcjonalności, bez modułów-niespodzianek? Najszybciej będzie coś samemu poskładać (regulacja stopniowa lub płynna). Obawiam się jednak, że gabarytowo nie uda mi się pobić Chińczyków (umieścić tego wewnątrz lampki).
  • REKLAMA
  • #4 8966223
    W.P.
    Specjalista - zasilacze komputerowe
    A czy w obwodzie żarówki nie doszło do jakiegoś zwarcia? Właściwie to zapaliła się na chwilę jak piszesz...
    Dziwne zachowanie. Sprawdź jeszcze całość z uwzhlędnieniem elementów pomiędzy 8 a bramką triaka.
    Poza tym triak po uszkodzeniu przewodziłby na stałe. Mimo wszystko sprawdziłbym obwód żarówki. To ona limituje prąd.
    Czy na pewno (pomijam zdjęcie płytki) jest połączenie pomiędzy 7 a dolną anodą triaka? Przecież lampka spadła - mogły pojawić się pękniecia na druku. Przelutuj to.
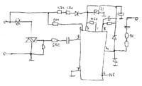
    Załączam schemat. Uzupełnij go o wartości niewidoczne na zdjęciu.
    Schemat lampki dotykowej CLARUS / Biedronka - jaki rezystor?
  • REKLAMA
  • #5 8968869
    MES Mariusz
    Poziom 36  
    W.P. napisał:
    A czy w obwodzie żarówki nie doszło do jakiegoś zwarcia? Właściwie to zapaliła się na chwilę jak piszesz...

    "Przy podłączaniu do sieci żarówka na ułamek sekundy się zaświeca" - uściślając - przez ułamek sekundy triak jest wysterowany przy włączaniu do sieci. To raczej normalna sytuacja - chwilę trwa zanim ustalą się wszystkie napięcia w układzie.

    W.P. napisał:
    Czy na pewno (pomijam zdjęcie płytki) jest połączenie pomiędzy 7 a dolną anodą triaka? Przecież lampka spadła - mogły pojawić się pękniecia na druku. Przelutuj to.
    Załączam schemat. Uzupełnij go o wartości niewidoczne na zdjęciu.
    Schemat lampki dotykowej CLARUS / Biedronka - jaki rezystor?

    Dzięki, zerknę na to jeszcze, choć obawiam, że IC z jakiegoś powodu nie steruje triakiem. Jak mi się uda - dam znać.
  • Pomocny post
    #6 13446304
    krisso1976
    Poziom 1  
    Spalone rezystor to 10kΩ :)
REKLAMA