logo elektroda
logo elektroda
X
logo elektroda
REKLAMA
REKLAMA
Adblock/uBlockOrigin/AdGuard mogą powodować znikanie niektórych postów z powodu nowej reguły.

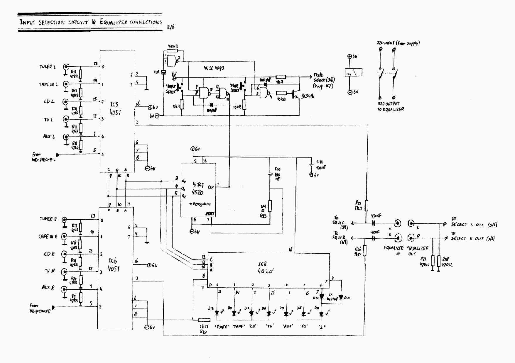
Sterownik do CD4051. Każdy przycisk do oddzielnego kanału.

Mateuszq1234 15 Kwi 2011 16:49 5078 2
REKLAMA
  • #1 9404101
    Mateuszq1234
    Poziom 11  
    Witam
    Przekopałem całe Google i nie mogę znaleźć sterowania do scalaków ale taki sterownik, który każdy przycisk jest do oddzielnego kanału. Mógłby ktoś z kolegów przerobić schemat lub rzucić linka z takim sterownikiem. przydała by się sygnalizacja diodą który kanał jest załączony. I jeszcze jedno pytanie można ten 8 kanałowy sterownik przerobić na 5 kanałów.
    Sterownik do CD4051. Każdy przycisk do oddzielnego kanału.
    Pozdrawiam
  • REKLAMA
  • #2 9404427
    karel21
    Poziom 28  
    Szukasz przełącznika na CD4851 https://www.elektroda.pl/rtvforum/topic268773.html ?,a dajesz schemat na TDA1029.TDA jest przełącznikiem 4 wejściowum dual , i nie zrobisz z niego przełącznika 5 wejściowego, a co do podświetlenia to masz na str. 10 pdf-a tego układu jak to wykonać.
  • #3 9404618
    Mateuszq1234
    Poziom 11  
    sorry, że cię wprowadziłem w błąd nawet nie zauważyłem, że to TDA. Dzięki za linka.
    O ten schemat tylko sterownik przerobić bo to jest po kolei przełącza a ja chce wybierać jaki mi pasuje.
    Sterownik do CD4051. Każdy przycisk do oddzielnego kanału.
REKLAMA