Witam.
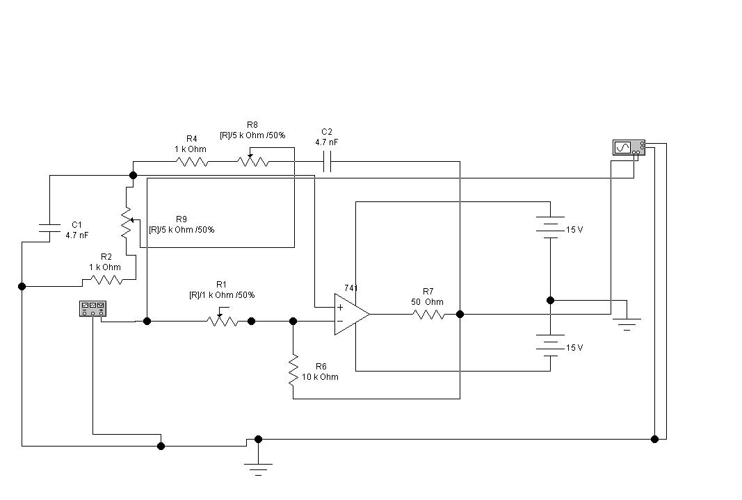
Mam do zrealizowania wzmacniacz selektywny z mostkiem wiena. Jeżeli chodzi o projekt, wartości elementów to już do tego doszedłem co widać na zamieszczonym zdjęciu. Lecz nie mam pojęcia z których elementów wyznaczyć częstotliwość rezonansową, znam jedynie wzór : f0=1/2πRC. Jakie elementy z danego schematu mam wziąć podstawić pod ten wzór. Dodatkowo mam pytanie czy jest możliwość w EWB wyznaczenia charakterystyk: przejściowej oraz amplitudowo-częstotliwosciowej tak aby zmieniając wartości napięcia wejściowego oraz częstotliwości ona sama się gdzieś rysowała i zapisała czy muszę po kolei wyniki spisywać i sam sporządzić?

Mam do zrealizowania wzmacniacz selektywny z mostkiem wiena. Jeżeli chodzi o projekt, wartości elementów to już do tego doszedłem co widać na zamieszczonym zdjęciu. Lecz nie mam pojęcia z których elementów wyznaczyć częstotliwość rezonansową, znam jedynie wzór : f0=1/2πRC. Jakie elementy z danego schematu mam wziąć podstawić pod ten wzór. Dodatkowo mam pytanie czy jest możliwość w EWB wyznaczenia charakterystyk: przejściowej oraz amplitudowo-częstotliwosciowej tak aby zmieniając wartości napięcia wejściowego oraz częstotliwości ona sama się gdzieś rysowała i zapisała czy muszę po kolei wyniki spisywać i sam sporządzić?