logo elektroda
logo elektroda
X
logo elektroda
REKLAMA
REKLAMA
Adblock/uBlockOrigin/AdGuard mogą powodować znikanie niektórych postów z powodu nowej reguły.

Sterowanie - Elektryczne szyby. Wina przełącznika ?

-KrZySieK- 26 Cze 2011 01:00 3154 7
REKLAMA
  • #1 9650495
    -KrZySieK-
    Poziom 15  
    Witam.
    Po krótce - sterowanie szyb elegancko działa ale tylko w przypadku jednych drzwi jest problem. Pojedyncze przełączniki w drzwiach działają. Chodzi o sterowanie z panelu kierowcy. Wszystkie szyby działają oprócz zamykania tylnych prawych. Poza tym wszystko gra ale irytuje mnie to strasznie.
    I teraz problem jest taki - w jaki sposób jest sterowane zamykanie/otwieranie. Przełączniki są w porządku. Przekładałem z prawych drzwi na lewe i też ok. Przełacznik kierowcy chyba też jest ok. Rozebrałem - sprawdziłem zwiera piny tak jak każdy inny pojedynczo.

    Wygląda to mniej więcej tak:

    Sterowanie - Elektryczne szyby. Wina przełącznika ?

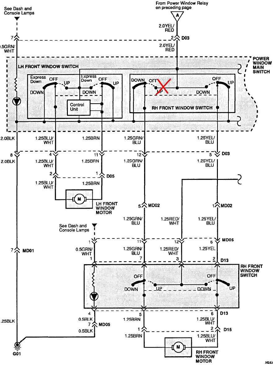
    Tu RH Front Window.
    Niewiem czy dobrze kojarzę ale... Z przełącznika przy drzwiach lecą przewody do sterowania silnikiem brązowy i niebiesko-biały. Przełącznik działa więc go pomijamy. Przechodzimy do głównego przełącznika na panelu od strony kierowcy i mamy że, w momencie gdy przełącznik dajemy w pozycję UP (szyba do góry to: łączone zostają ze sobą przewody: Czarny (BLK) z żółto-niebieskim (Yel-BLU) (tzw. "-" kierowany jest na Yel-Blu) i przewody: żółto - czerwony z niebiesko - zielonym (tzw. "+") przekazywany jest na przewód Blu-GRN.
    A więc napięcie kierowane jest bezpośrednio na Blu-GRN (+) i Yel-Blu (-). Po przejściu przez przełącznik pasażera który jest w pozycji Off napięcie jest kierowane na przewody Blu_WHT (+) i BRN (-) i szyba się zamyka. W momencie gdy przełacznik u kierowcy jest wciśnięty na Down - zmienia się polaryzacja + kierowany jest na BRN a - na Blu-WHT.
    Teraz tak - przełącznik przy drzwiach ma osobny (+) poprowadzony osobno - jedynie przez przełacznik Lock na panelu kierowcy który blokuje sterowanie szybami ze strony papsażerów - czyli poprostu daje na Red-WHT + lub nie i tym samym zasila przełacznik. Tak więc jeśli przełacznik pasażera ma osobne zasilanie i nim steruje silnikiem to wina moze leżeć jedynie po strony przełącznika kierowcy lub nieciągłości kabli którymi leci plus po przełączeniu przełącznika na panelu kierowcy na UP czyli kabla: YEl-BLU.

    Niestety po dłuższym przemyśleniu taka diagnoza jest błędna. Gdyż otwieranie działa, a zamykanie nie, a jednymi i tymi samymi przewodami leci napięcie bezpośrednio do silnika od panelu kierowcy, przy otwieraniu jest inna polaryzacja niż przy zamykaniu, ale skoro się otwiera tzn. że kable są ok. Winny może być przełącznik - ale neistety to już sprawdziłem - wypada jeszcze tylko sprawdzić czy po prostu po zadziałaniu przełącznika na panelu kierowcy jest podawane napięcie idące bezpośrednio do silnika szyby w drzwiach.

    Dobrze myślę ? Wiem że to zawikłane strasznie ale cóż - lepiej potwierdzić swoją teorię z kimś.
  • REKLAMA
  • #2 9650525
    mozart1500
    Poziom 12  
    A czy jest tam gdzieś może jakis przekaźnik w obwodzie?
    Podjedź do elektryka szybko Ci powie co i jak.
  • REKLAMA
  • #3 9650532
    -KrZySieK-
    Poziom 15  
    Nie ma przekaźnika. Przewody mają przekrój 1.25, jest to realizowane tylko na przełącznikach, przekaźnik jest w osobnym obwodzie do automatycznego otwierania szyby kierowcy ale to nie o ten obwód chodzi. Elektryka nie chcę wzywać narazie, wolę skonsultować się tu na forum, oczywiście przełącznik może być do wymiany na panelu kierowcy. Jutro posprawdzam dokładnie czy dostaję napięcia w odpowiednich miejscach, jakie mi potrzeba.
  • #4 9650533
    diodaelektroda
    Poziom 14  
    Ale piszesz że problem masz z zamykaniem szyby drzwi tylnych prawych a schemat dotyczy szyby drzwi przednich prawych?
  • #5 9650754
    -KrZySieK-
    Poziom 15  
    Wiem. Nie szkodzi. Wszystko oprócz kolorów kabli jest identyczne dla każdej szyby, oprócz tej od kierowcy ale ta mnie nie interesuje.
  • REKLAMA
  • #6 9651277
    mozart1500
    Poziom 12  
    -KrZySieK- napisał:
    Nie ma przekaźnika. Przewody mają przekrój 1.25, jest to realizowane tylko na przełącznikach, przekaźnik jest w osobnym obwodzie do automatycznego otwierania szyby kierowcy ale to nie o ten obwód chodzi.


    Posprawdzaj wszystkie połączenia, kable, przełączniki (najlepiej miernikiem) - gdzieś musi być usterka.
  • #7 9651731
    diodaelektroda
    Poziom 14  
    Mi to wygląda na brak styku/przejścia w tym miejscu :
    Sterowanie - Elektryczne szyby. Wina przełącznika ?

    Podczas zamykania szyby przełącznikiem kierowcy sprawdź przejście między przewodami YEL/RED a GRN/BLU. Usterka musi bć w przełączniku kierowcy.
  • REKLAMA
  • #8 9653305
    -KrZySieK-
    Poziom 15  
    Dzięki serdeczne. Dzisiaj dzień spędziłem przy tym, wkurzałem się okropnie gdyż miernik nic nie dawał. Dlaczego ? Test na ciągłość kabli przeszedł spokojnie. Napięcia w odpowiednich miejscach były. Sam przełącznik sprawdzałem kilka razy. Dopiero za 10-tym razem sprawdziłem jeszcze raz i okazało się, że jest ok. Po ponownym teście wyszło ze napięcia wszystkie są ale gdy podłączyłem silnik w obwód to pod obciążeniem i włączeniu zamykania szyby - napięcie spadło do 0 na silniku. Ponowny test przełącznika - i mamy diabła.
    W jedną stronę jest 1.2 Ohm a w drugą ok 40 Ohm.
    Wina leżała po mocno wysłużonym styku który był bardzo zwęglony i nie dociskał odpowiednią siłą do głównej szyny "+" w przełączniku. Po wymianie styku wszystko działa. Pozdrawiam i dziękuję.
REKLAMA