logo elektroda
logo elektroda
X
logo elektroda
REKLAMA
REKLAMA
Adblock/uBlockOrigin/AdGuard mogą powodować znikanie niektórych postów z powodu nowej reguły.

Alan 100 słabe nadawanie na wyższych kanałach

gtom 26 Sie 2011 22:43 5806 25
REKLAMA
  • #1 9867034
    gtom
    Poziom 12  
    Witam, od niedawna bawię się w CB Radio.
    Mam podejrzenie że mój Alan słabo nadaje na kanałach powyżej kanału 9.
    W czasie sprawdzania SWR anteny okazało się że na wysokich kanałach wskazówka nie wychyla się. Sprawdziłem pobór prądu na poszczególnych kanałach, i okazało się że na kanale 1 przy nadawaniu jest ok380-400mA i idąc w górę prąd spada do 185mA na 9 kanale i wyżej.W czasie odbioru prąd utrzymuje się na 130mA

    Sprawdzałem nadawanie z tego radia na bliską odległość, i jest czysto i wyraźnie, 200m chyba mnie nie słychać. Odbiór oceniam na 3-5 km.
    Radio dostałem od znajomego nie znam jego historii

    Gdzie szukać przyczyny? Czy to wina końcówki czy może co innego?
  • REKLAMA
  • #2 9867176
    SP8JZ
    Poziom 33  
    gtom napisał:
    W czasie sprawdzania SWR anteny okazało się że na wysokich kanałach wskazówka nie wychyla się.
    Podaj wartości napięć z bazy tranzystora Q23 kanały 1, 10, 20, 40
  • #3 9867913
    gtom
    Poziom 12  
    Niestety nie mogę znaleźć pasujacego do mojego radia schematu Typ na obudowie to ALAN 100.
    Na płytce Q23 to jakiś mały tranzystorek koło ekranowanego pola a KTC2078 jest oznaczony jako Q22 Na 1 kanale jest kilkanaście mV im wyższy kanał tym mniej czyli klapa.
    Sprawdzałem też poprzedni Q21 KTC2314 podobna historia dopiero Q20 daje prawidłowe oznaki baza 1.3V podobnie kolektor 2.14V na wszystkich kanałach podobnie.

    Wylutuję Q21 zobaczę co wtedy . Po wylutowaniu na mierniku wygląda ok. Co radzicie. Może jakis schemat by się znalazł
  • Pomocny post
    #4 9869070
    SP5ANJ
    Spoczywaj w Pokoju
    Witam.

    Jeżeli Q22 to 2SC2078 a q21 to 2SC2314 - to może ten schemat pasuje do Twojej płyty.

    Plik w formacie .djvu , którego do "odczytania" można ściągnąć z netu.


    Pozdrawiam.
  • Pomocny post
    #5 9869394
    bc211
    Poziom 30  
    W takim razie tranzystor jest oznaczony Q20. Załącz nadawanie i zobacz co tam się dzieje z napięciem DC
    Ten sam schemat, co wyżej w jpg

    Alan 100 słabe nadawanie na wyższych kanałach

    Q20 jest obok drajwera C2314
  • REKLAMA
  • #6 9869622
    gtom
    Poziom 12  
    Zmierzyłem Q20 na bazie jest ok. 1.3V na 1, 10, 20, 40 kanale raczej równo.

    Sprawdziłem też na kolektorze jest ok 2.2V na wszystkich kanałąch
  • #7 9869743
    bc211
    Poziom 30  
    Napięcia bazy Q20 w normie co wskazuje, że VCO dobre. Chciałem się upewnić.
    Nie znam zupełnie tego radia tylko mam jedną małą prośbę czy mógłbyś zerknąć na foto części radia, które mam tutaj, i które jest niemal identyczne ?

    Link

    Link
  • Pomocny post
    #8 9869773
    SP5ANJ
    Spoczywaj w Pokoju
    gtom napisał:
    Zmierzyłem Q20 na bazie jest ok. 1.3V na 1, 10, 20, 40 kanale raczej równo.

    Nie musisz mierzyć na wszystkich kanałach, ponieważ tu kanały nic do tego nie mają. (prawie nic).

    Cytat:
    Sprawdziłem też na kolektorze jest ok 2.2V na wszystkich kanałach

    Na bazie jest OK to na kolektorze jest źle.

    Na kolektorze nie może być tak niskie napięcie, tu masz co i jak :

    Alan 100 słabe nadawanie na wyższych kanałach

    A może masz uszkodzony obwód rezonansowy L9 . ??
    Sprawdź napięcie na kolektorze i na ścieżce (na obu wyprowadzeniach L9). :!:


    Pozdrawiam.
  • #9 9869777
    bc211
    Poziom 30  
    Raczej na pewno uszkodzony R57. Częsta usterka w Midlandzie 77-144 new. Wartość rezystora 47Ω
  • #10 9870171
    gtom
    Poziom 12  
    Q20 sprawdziłem napięcie na kolektorze jest ok - wszystko z zasilaniem było w porządku, problem polegał w złym schemacie, który używałem wcześniej.

    Ale problem z nierównomiernością mocy pozostaje nadal, gdzie szukać dalej.
  • REKLAMA
  • #11 9870197
    bc211
    Poziom 30  
    Hm do tej pory wszystko wskazywało na R57 dość często go wymieniałem. A może problem jest w złym pomiarze ? Q20 kolektor na odbiorze: Vcc-0,2V, w czasie nadawania: Vcc-1V //Vcc=12V. Jeśli R będzie trafiony, to Rx będzie dobry tylko Tx kiepskie stąd spadek napięcia tylko z wciśniętym PTT. Tylko nie wiem nadal czy radio podobne podaję Ci wartości z midlanda gdyż schemat pasuje jak ulał i objawy pasują jak ulał. Sprawdź to.
  • #12 9870260
    gtom
    Poziom 12  
    No to się zgadza.
    Q20 u mnie MPS9426C w czasie odbioru na E i B 0V C 11.35V w czasie nadawania E 2.2V B 1.3V C 10.75 VCC=11.5 ( zasilanie w domu więc troszkę słabiej niż w aucie)

    W takim razie gdzie może być przyczyna nierównomierności mocy, może jakieś rozstrojenie obwodów.Jak mówiłem nie mam tego radia od nowości więc nie wiem co się z nim działo może ktoś tam grzebał.

    Ten schemat od 77-114 NEW faktycznie pasuje jak ulał to dziwne bo na obudowie mam model ALAN 100.
  • REKLAMA
  • #13 9870361
    gregorio27
    Poziom 31  
    A pomiar mocy miernikiem może kolega wykonać? Najlepiej na sztucznym obciążeniu, nierównomierność może być spowodowana niewłaściwie zestrojoną anteną, wygląda mi to na uszkodzony PA ( lub zatykająca się na wyższych kanałach podróba). Pobór prądu podczas TX za mały.
  • #14 9871190
    gtom
    Poziom 12  
    Niestety moja SWR miarka nie pokazuje żadnej mocy wygenerowanej. Będę ją mógł sprawdzić jutro na innym układzie.
    Ale przeprowadziłem test poboru prądy z wylutowanym PA. Prąd tylko lekko spadł ale z takim samym nachyleniem 40K 175mA 1K 200mA wynika chyba z tego że jednak tranzystor 2SC2078 do wymiany. Kupie i wymienię razem z driverem na wszelki wypadek, koszt nie wielki a nie trzeba dwa razy latać do sklepu.

    po wymianie dam znać co i jak.
  • #15 9871313
    bc211
    Poziom 30  
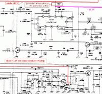
    Pomiar prądu sugeruje, że Usterka jest przed końcówką mocy. Końcówka też wygląda podejrzanie, dlatego najlepiej zrobisz po prostu podłączając sondę w.cz. i obserwuj wskazanie m-metru przełączając kanały mierząc napięcia w.cz. na cewkach L7 L8 L9. Rozkład napięć w.cz. nie ma prawa być różny na wszystkich kanałach (tylko minimalnie). Z odłączonym kolektorem Q22 w sytuacji, gdy drajwer Q21 jesr prawidłowo obciążony impedancją wejściową końcówki mocy (baza-emiter podłączone) prąd pobierany przez radio nie ma prawa się zmieniać. W midlandzie 77-114 new wynosi 230 mA na wszystkich kanałach. Wrzucam fotkę wnętrza radia, a schemat jest dedykowany do Alana 100 dlatego pytam jak wygląda Twoje radio bo jak dotąd sądziłem, że schemat do 77-114 new nie istnieje. Nie zrozumieliśmy się, a schemat alana 100 znalazłem na chomiku.

    77-114 new schemat pasuje od alana 100:

    Alan 100 słabe nadawanie na wyższych kanałach
  • #16 9871371
    gtom
    Poziom 12  
    Wygląda na to że to jest takie samo radio. Są małe różnice w wyglądzie kilku elementów ale opisy są takie same.Opis na płytce IHBA tez taki sam.
    Dzięki za informacje sprawdzam w takim razie te cewki.
  • #17 9871385
    bc211
    Poziom 30  
    Dobrze zrobisz wygląda na to, że radio jest rozstrojone. Dzięki za potwierdzenie teraz możemy przyjąć, że alan 100 i midland 77-144 new to jest to samo radio. Wszystkie pomiary się zgadzają wszystkie napięcia mam identyczne za wyjątkiem pomyłki z Q20 oraz nierównomiernym poborem prądu przez drajwer. Jednak znam to radio bardzo dobrze a myślałem, że nie znam go wcale.

    edycja: na filtr p.cz. nie patrz, bo jest nie oryginalny po za nim wszystko oryginalne
  • #18 9871423
    gtom
    Poziom 12  
    Z pomiarów na Q20 chyba wyszło że mamy takie same wartości.
    Czy w związku z podejrzeniem rozstrojenia czy jest jakaś metodyka na sprawdzenie tej teorii no i żeby niepogorszyć a polepszyć wyniki.
  • Pomocny post
    #19 9871459
    bc211
    Poziom 30  
    Napięcia w.cz. bazy drajwera uzyskane przy pomocy sondy w.cz. w/g sp5anj Link : k.1: 3,5V k.40: 3,6V

    Dodano po 6 [minuty]:

    Q21 kolektor k1:31V, k.40: 29V,
    Q22 baza-emiter (tranzystor końcowy wlutowany): k.1: 4,4V, k.40: 4,7V
    Metodyka jest zawsze ta sama co się robi na 20-stym kanale > opcja szukaj (sorry, ale mi nie wolno tego pisać)
    Jeśli już znajdziesz robisz to z cewkami L7 L8 L9 i jeśli zrobisz to dobrze, to może być już tylko lepiej :D

    edycja: pomyłka - oznaczenia tranzystorów Q21, Q22 poprawione
  • #20 9871520
    gtom
    Poziom 12  
    Super
    Dzięki na razie za pomoc poszukam i zobaczę co da się zrobić.

    Dzięki bardzo dam znać o wynikach.
  • #21 9871750
    bc211
    Poziom 30  
    Mały szczegół, którego nie ma na schemacie. Równolegle do cewki L10 od strony druku oryginalnie jest przylutowany rezystor o wartości 500Ω/0,25Wat. Dlaczego ten R może mieć związek z tematem to pytanie na później. Sprawdź najpierw czy ten rezystor jeszcze tam jest.
  • #23 9872331
    bc211
    Poziom 30  
    Na 99% Midland 77-114 New.
    Odegnij Q21 i spróbuj odczytać oznaczenia z tranzystora Q21. Rezystora przy cewce brak.
  • #24 9872371
    gtom
    Poziom 12  
    Q21 = C2314
    Q22 = C2078
  • #25 9872401
    bc211
    Poziom 30  
    Miałem podejrzenie, że jest tam BC135. L7 wygląda jakby rdzeń był skruszony. Bez pomiarów możemy sobie gdybać.
    Trzeba było zajrzeć po prostu tutaj Link po kiego grzyba tyle się o tym rozpisywać.
  • #26 9998972
    gtom
    Poziom 12  
    Problem rozwiązany.
    Przelutowałem zimne luty w VCO i kilka filtrów w okolicy drivera i końcówki mocy.
    Dziękuję wszystkim za pomoc i zainteresowanie.
REKLAMA