logo elektroda
logo elektroda
X
logo elektroda
REKLAMA
REKLAMA
Adblock/uBlockOrigin/AdGuard mogą powodować znikanie niektórych postów z powodu nowej reguły.

TCB-880 brak cewki L1 co dalej ?

mickemaster 23 Wrz 2011 14:13 2013 3
REKLAMA
  • #1 9955737
    mickemaster
    Poziom 27  
    Witam,
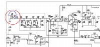
    Pacjent jak w temacie TTI TCB-880- nie odbiera. Problem polega na braku, a właściwie wyrwanym elemencie L1( transformatorek zaznaczony czerwonym kółkiem). Po zwarciu na krótko padów od nóżki 1 i nóżki 4( zaznaczone niebieską kreską) pojawia się RX.

    TCB-880 brak cewki L1 co dalej ?

    Moje pytanie: Czy szukać za wszelką cenę L1 z jakiegoś dawcy czy można zostawić tak jak jest( zwarte piny 1 z 4). Czy taka modyfikacja nie pogorszy znacząco parametrów odbiorczych?
  • REKLAMA
  • Pomocny post
    #2 9956063
    kriss51
    VIP Zasłużony dla elektroda
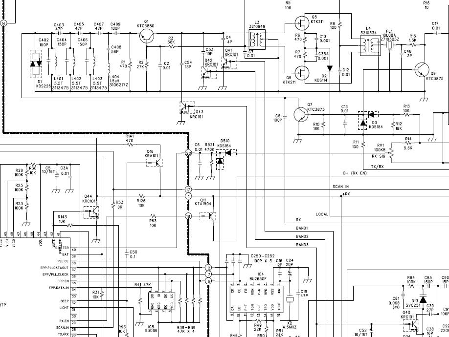
    Coś na pewno pogorszy, bo to filtr wejściowy (pasmowy) całego odbiornika. Bez niego do wejścia odbiornika pakujesz prawie wszystko co dociera do anteny. Możesz zastosować z jakiegoś dawcy podobny filtr. W każdym radiu taki filtr jest. Znalazłem tak na szybko aparaturę do zdalnego sterowania 27MHz i tam jest opisane jak nawinąć taki filtr i musisz go zrobić wraz z kondensatorem C5. Chodzi o cewki L1 i L2. Można tam zastosować filtr 7/7 ale już nie pamiętam jaki to był numer filtru. Opisane to było w starym radioelektroniku.


    http://www.eres.alpha.pl/elektronika/articles.php?article_id=366
  • REKLAMA
  • Pomocny post
    #3 9957833
    Driver-
    Poziom 38  
    kriss51 napisał:
    Coś na pewno pogorszy, bo to filtr wejściowy (pasmowy) całego odbiornika. Bez niego do wejścia odbiornika pakujesz prawie wszystko co dociera do anteny. Możesz zastosować z jakiegoś dawcy podobny filtr. W każdym radiu taki filtr jest. Znalazłem tak na szybko aparaturę do zdalnego sterowania 27MHz i tam jest opisane jak nawinąć taki filtr i musisz go zrobić wraz z kondensatorem C5.
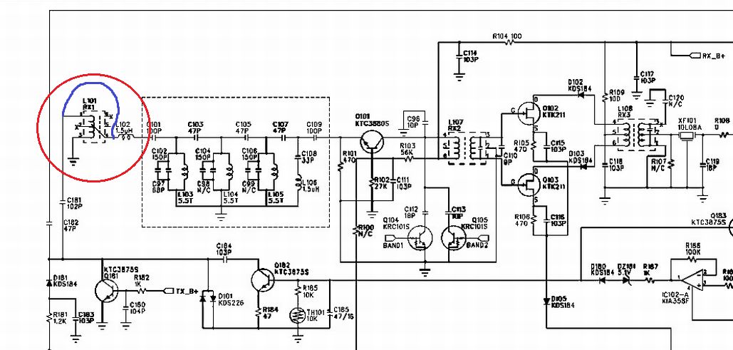
    W TCB-880 cewka L1 to nie jest filtr pasmowy tylko autotransformator. Dopasowuje on impedancję jaką mamy po wejściowym układzie regulacji i przełączania do impedancji filtru pasmowego na L103, L104, L105 (plus dołączone pojemności). Indukcyjność i transformacja jaką wprowadza L1 jest odpowiednio dobrana. Nie można dawać zamiast L1 przypadkowo wybranego filtru antenowego z zupełnie innego układu, ponieważ taki filtr narobi więcej szkód niż korzyści. Lepszym rozwiązaniem będzie zostawić zwarte piny 1 i 4 cewki L1, zewrzeć cewkę L102 i kondensator C181, oraz zamienić kondensatory C182 na 100pF i C101 na 150pF. Taki układ wejściowy będzie podobny do wejścia z ALAN-42 Multi, który ma prawie identyczny układ wejściowy odbiornika.
    TCB-880 brak cewki L1 co dalej ?
    Zamienione kondensatory C182 i C101, wraz a pojemnościami diod i tranzystorów układu regulacji i przełączania, będą w dużo lepszym stopniu dopasowywać impedancje, niż to co proponował kriss51.
  • #4 9958185
    mickemaster
    Poziom 27  
    Witam ponownie, dziękuję za podpowiedzi. Przeszukałem graty i znalazłem odpowiedniego dawcę Alan 78 plus. Trafko takie samo.

    TCB-880 brak cewki L1 co dalej ?

    Pozdrawiam.
REKLAMA