logo elektroda
logo elektroda
X
logo elektroda
REKLAMA
REKLAMA
Adblock/uBlockOrigin/AdGuard mogą powodować znikanie niektórych postów z powodu nowej reguły.

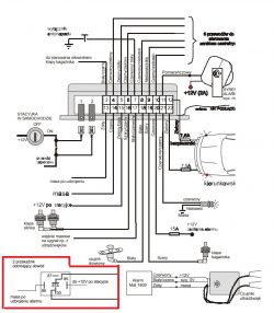
Autoalarm mat 1800 programowanie po stacyjce

kulert 20 Lis 2011 03:40 2291 21
REKLAMA
  • #1 10159182
    kulert
    Poziom 10  
    Witam. jak w temacie potrzebuję instrukcję programowania po stacyjce alarmu mat 1800. Wszędzie dostępny jest schemat montażu ale niestety nie ma w nim instrukcji programowania. Przesukałem juz wszystko co sie da i nic. Za pomoc bede ogromnie wdzięczny.

    Dokłądnie co potrzebuję.

    -zmniejszyć czułość alarmu. (Wystarczy ze klamką od drzwi pukne i juz sie załącza)

    -wyłączyć antynapadówke


    p.s. przy okazji zapytanie czym różnią sie alarmy mat 1900 od 1800?

    rtyczyn(a)gmail.com

    Pozdrawiam
  • REKLAMA
  • #3 10159722
    kulert
    Poziom 10  
    Dzieki za link ale iestety tam jest tylko schemat w którym pisze "Programowanie stacyjką samochodu zostało omówione w Instrukcji
    Użytkownika"

    który przewód ma iśc bezpośrednio do masy? biało/czerwony czy biały w czerwone paski ?
  • #5 10160598
    kulert
    Poziom 10  
    Super dzieki bardzo. A tak jeszcze spytam nie da sie tego jakoś wyłączyć programowo? Bardzo by mi zależało by zdobyć konkretną instukcję. Może ktoś ma?
    Odnalazłem kilka postów gdzie ktos to przeprogramowywał lecz niestety nie podzielił sie informacją ani jak ani instrukcją na PW tez nie odpowiadają. Może ktoś z kolegów by sie podzielił takim skarbem jak User Manual ??
  • REKLAMA
  • #6 10169992
    kulert
    Poziom 10  
    Odświeżę i ponowię pytanie, Moze ktos posiada User manual do tego alarmu?? Tak by można kodem wyłączyć antynaoadówke.
  • #8 21239318
    Daniel1235
    Poziom 8  
    >>10159916

    Drogi CameR, mam nadzieję, że możesz mi pomóc. Kupiłem starego Mercedesa, który ma zamontowany alarm MAT1800. Mam instrukcję obsługi, ale nie mogę go dezaktywować. Za każdym razem, gdy uruchamiam zapłon, włącza się syrena, a migacz świeci. Niezależnie od tego, czy naciskam ukryty przycisk, czy 18 razy włączam zapłon, alarm się nie wyłącza. Mam nadzieję, że możesz mi pomóc.
  • #9 21239797
    CameR

    Moderator Zabezpieczeń Pojazdów
    Daniel1235 napisał:
    Kupiłem starego Mercedesa

    Daniel1235 napisał:
    Za każdym razem, gdy uruchamiam zapłon, włącza się syrena, a migacz świeci.

    Odszukaj w samochodzie zamontowaną centralkę alarmu.
    Zrób zdjęcia wiązki przewodów i zamieść na forum.
    ... uprzedzam Twoje pytanie - centralka może być zamontowana wszędzie.
    Stary mercedes , ... hmmm, w nogach pasażera, pod tylną kanapą, w bagażniku, w komorze silnika, ...
    Pomogłem? Kup mi kawę.
  • #10 21240496
    Daniel1235
    Poziom 8  
    >>21239797

    Dzięki za odpowiedzi. Znalazłem to, czego szukałem. Wszystko znajduje się bezpośrednio pod kierownicą. To jest W124 300 D. Znalazłem jeszcze ukryty przełącznik magnetyczny(?) pod osłoną kierownicy. Do czego to służy? Otrzymałem jego odpowiednik przy zakupie, ale nigdy nie wiedziałem, do czego to jest.

    Zrobiłem kilka zdjęć. Mam nadzieję, że ci się przydadzą. W przeciwnym razie napisz, czego jeszcze potrzebujesz. Chcę po prostu móc jeździć samochodem. Nie potrzebuję przełącznika przed zapłonem ani alarmu. Byłbym po prostu zadowolony, gdyby samochód uruchamiał się bez alarmu i świateł awaryjnych. Po około 5-10 sekundach i tak się wyłącza
  • #12 21240881
    Daniel1235
    Poziom 8  
    >>21240842
    Czy więc muszę tylko zmostkować to miejsce?
  • REKLAMA
  • #13 21241050
    CameR

    Moderator Zabezpieczeń Pojazdów
    Daniel1235 napisał:
    zmostkować to miejsce

    I odłączyć wielopinowe złącze centralki alarmu.
    Pomogłem? Kup mi kawę.
  • REKLAMA
  • #14 21246884
    Daniel1235
    Poziom 8  
    >>21241050

    Przepraszam, że odzywam się dopiero teraz. Niestety wcześniej nie miałem możliwości. Przeczytałem na forum, że należy podłączyć pin 7 do masy. Tak zrobiłem i wtedy mogłem ponownie uruchomić samochód. Dlatego nie wypróbowałem Twojej metody z mostkowaniem przewodów i odpinaniem.

    W każdym razie dziękuję za wskazówki!

    Jednak nie do końca rozumiem, jak zaprogramować system. W instrukcji jest napisane, aby włączyć i wyłączyć alarm (przycisk 1), a następnie włączyć zapłon x razy. Potem znowu nacisnąć alarm (przycisk 1). Wtedy powinna migać odpowiednia liczba razy w zależności od opcji. Ale u mnie nic nie miga i nie mogę wybrać na przykład opcji 5 (konserwacja). Zawsze muszę wyłączyć alarm, bo inaczej włącza się, gdy tylko otworzę drzwi. Przed problemem w zeszłym tygodniu tak nie było. Otwierałem samochód i alarm się nie włączał. Generalnie nigdy nie musiałem używać pilota z dwoma przyciskami. Teraz muszę go używać za każdym razem. Dlatego byłbym wdzięczny za wskazówki, jak to poprawnie ustawić.
  • #15 21276292
    Daniel1235
    Poziom 8  
    >>21241050

    Zrozumiałem, jak przeprowadzić programowanie. Okazało się, że jest tam ukryty przełącznik magnetyczny i tylko po jego aktywacji magnesem można było przejść do programowania. Wszystko działało dobrze. Wybrałem opcję 5 (konserwacja), dzięki czemu alarm przestał się włączać. Nie potrzebuję systemu alarmowego. Od tego momentu przejechałem około 1400 kilometrów bez problemów.

    Dzisiaj miałem jednak problem w mieście – podczas włączania kierunkowskazu samochód automatycznie uruchomił światła awaryjne, a silnik się zdławił. Po wielu próbach ponownego uruchomienia, wraz z programowaniem za pomocą pilota itp., udało się go na szczęście odpalić i przejechałem około 2 kilometry do domu. Jednak kierunkowskazy dziwnie przestały działać. Po powrocie do domu, kiedy wyłączyłem silnik, pojawił się znowu ten sam problem – samochód odpala, ale się dusi. Naciśnięcie ukrytego przełącznika w drzwiach nic nie zmienia.

    Pomyślałem więc, że spróbuję twojej metody z mostkowaniem przewodów i odłączeniem wtyczki od jednostki. Niestety, po zrobieniu tego nic się nie zmieniło, a problem nadal występuje.

    Czy możesz mi, PROSZĘ, pomóc i doradzić, co mogę zrobić, aby samochód znowu działał? Wygląda na to, że elektronika alarmu wariuje. Chcę po prostu móc jeździć samochodem.

    Hinzugefügt nach 3 [Stunden] 48 [Minuten]:





    Tutaj dodatkowo filmik. Normalnie czerwona lamp, gdy nacisnę ukryty przycisk. Teraz w ogóle nie reaguje. Przycisk na pewno nie jest zepsuty – już zmostkowałem kabel.
  • #17 21276670
    Daniel1235
    Poziom 8  
    >>21276668

    PDF wygląda u mnie tak

    Zrzut ekranu dokumentu PDF wyświetlającego nieczytelne znaki.
  • #19 21276683
    Daniel1235
    Poziom 8  
    >>21276677

    Zrobiłem dokładnie tak samo. Zmostkowałem 1 i 2 i odłączyłem wielowtyk. Nic to jednak nie zmienia. Silnik gaśnie krótko po odpaleniu.
  • #20 21278893
    CameR

    Moderator Zabezpieczeń Pojazdów
    Daniel1235 napisał:
    Silnik gaśnie krótko po odpaleniu

    Szukaj kolejnego zabezpieczenia (odcięcia), kolejnej centralki lub dodatkowego przekaźnika...
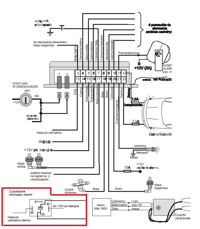
    Schemat instalacji alarmu samochodowego z oznaczeniami przewodów i elementów
    Pomogłem? Kup mi kawę.
  • #21 21279695
    Daniel1235
    Poziom 8  
    >>21278893

    Dziękuję za wskazówkę. W skrzynce bezpieczników w komorze silnika znalazłem następujące rzeczy. To powinny być dwa przekaźniki, które uniemożliwiają normalny start. Ponieważ do nich prowadzi gruby biały kabel, który pochodzi od zapłonu (1 i 2). Ręce trzymające dwa przekaźniki samochodowe przed skrzynką bezpieczników. Zbliżenie na skrzynkę bezpieczników w komorze silnika samochodu z widocznymi kablami i przekaźnikami.
  • #22 21287201
    Daniel1235
    Poziom 8  
    Dziękuję za odpowiedź!

    Dziś miałem w końcu czas, aby zająć się samochodem. Kable prowadzą do dwóch przekaźników, które znajdują się w skrzynce bezpieczników. Stamtąd biegną w kierunku pompy wtryskowej. Po (moim zdaniem) logicznym obejściu problem nadal występował – samochód gasł po kilku sekundach.

    Następnie dokładniej przyjrzałem się dwóm kablom, które prowadzą do pompy wtryskowej. Pod kolektorem ssącym znajduje się rodzaj zaworu (możliwe, że elektromagnetyczny, zobacz zdjęcie), do którego prowadzą te dwa kable – masa i plus. Zawór ten jest umieszczony pomiędzy pompą wtryskową a filtrem paliwa/głowicą filtra. To oznacza, że jeśli nie otrzymuje sygnału, widocznie nie jest podawane paliwo.

    Zdemontowałem więc ten zawór i pozostały wąż był wystarczająco długi, aby podłączyć go bezpośrednio do głowicy filtra. Po krótkim wahaniu samochód odpalił i działał bez problemów. Hurra! ☺️

    Jednak teraz nie działają kierunkowskazy, nie wiem dlaczego. Podejrzewam, że ma to związek z alarmem.

    Ten zawór nie jest montowany fabrycznie, prawda? Czy został zamontowany w ramach instalacji alarmu?

    Dlaczego kierunkowskazy nie działają po włączeniu przełącznika? Wydaje mi się również, że wyświetlacz temperatury zewnętrznej jest wyłączony. Pod koniec miałem trochę presji czasu i musiałem wyjść, więc dopiero za kilka dni znowu będę mógł sprawdzić auto.

    Dziękuję za Wasze wsparcie – bardzo to doceniam! Elektrozawór Bosch z numerem 0 986 335 417.
REKLAMA