logo elektroda
logo elektroda
X
logo elektroda
REKLAMA
REKLAMA
Adblock/uBlockOrigin/AdGuard mogą powodować znikanie niektórych postów z powodu nowej reguły.

Wzmacniacz samochodowy własnej roboty

badboypro 22 Gru 2011 19:34 4517 9
REKLAMA
  • #1 10292779
    badboypro
    Poziom 10  
    Witam, nie wiem czy trafiłem na dobry dział, jak nie to proszę o przeniesienie. Mam takie pytanie, czy ktoś z was robił kiedyś wzmacniacz samochodowy na 12V? Szukałem na forum ale nic nie znalazłem dlatego pytam, zaczynają się dla mnie "dni nudy" i chciałbym ten czas poświęcić na zabawę z audio, najlepiej CarAudio :D Pozdrawiam.
  • REKLAMA
  • #2 10293168
    fuutro
    Poziom 43  
    Jakiś zakres mocy masz na myśli? Takie końcówki po 20W/kanał to owszem, prościutka sprawa ale większe moce to w ostatnich czasach stały się łatwo osiągalne o ile umiesz zdobyć sensowną obudowę i upychać elementy nie zapominając o budowie trudniejszych układów. Z resztą masz teraz kity przetwornicy do wzmacniacza samochodowego a do tego podpinasz co dusza zapragnie...
  • REKLAMA
  • #3 10293396
    badboypro
    Poziom 10  
    Mam głośniki Blaupunkta 6x9 (jajka), mają ok 45W rms, i to właśnie do nich bym chciał coś wykombinować, obudowa to nie problem bo materiału jest pełno ;D
  • Pomocny post
    #4 10293414
    fuutro
    Poziom 43  
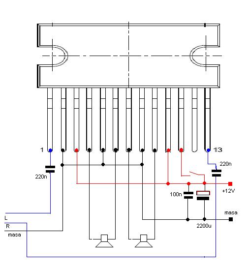
    Użyj TDA1557.
  • #5 10293418
    qstosz
    VIP Zasłużony dla elektroda
    Do tych głośników szkoda czasu i pracy przy nim.
  • REKLAMA
  • #7 10293528
    fuutro
    Poziom 43  
    Dopasuj schemat do układu a nie odwrotnie.
  • REKLAMA
  • #8 10293599
    badboypro
    Poziom 10  
    Napisałeś to jak jakiś filozof, i teraz nie wiem co zrobić ;D
  • #9 10293643
    fuutro
    Poziom 43  
    Zaproponowałem TDA1557 a na Twoim rysunku nie było takiej informacji. Zobacz na: http://www.elenota.pl/datasheet_download/34798/TDA1557Q strona 4 i 8. Na stronie 8 nie ma pokazanego jak użyć pinu 11. Możesz podpatrzeć pomysł z http://www.elenota.pl/datasheet_download/45378/TDA2005 strona 3, figura 1, konkretnie R1 i C4 - opóźni załączenie wzmacniacza przez to trzaski w głośnikach.
  • #10 10293709
    badboypro
    Poziom 10  
    Podałem ten schemat bo wyskoczył mi on jak szukałem tego układu który mi podałeś ;D Aż taki dobry to ja nie jestem żeby samemu jakieś schematy układać, boje się co by z tego wyszło :)
REKLAMA