#1 10380092 11 Sty 2012 07:00 robmaz robmaz Poziom 20 #1 10380092 11 Sty 2012 07:00 Witam. Potrzebuję schemat połączeń obwodu pompki spryskiwacza.
#2 10380156 11 Sty 2012 08:15 piotr6405 piotr6405 Poziom 11 Pomocny post? (+2) #2 10380156 11 Sty 2012 08:15 Mam schemat jak i całą książkę do 205 rozwiązania połączeń są takie same ,ale powiedz coś więcej to może pomogę bez schematu.
#3 10380186 11 Sty 2012 08:32 kybernetes kybernetes Poziom 39 Pomocny post? (0) #3 10380186 11 Sty 2012 08:32 Piotr6405, co ty opowiadasz? W 205 jest zupełnie inna instalacja.
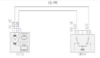
Pomocny post #4 10380276 11 Sty 2012 09:23 Konto nie istnieje Konto nie istnieje Konto nie istnieje Pomocny post #4 10380276 11 Sty 2012 09:23 https://obrazki.elektroda.pl/5619821800_1326270160.jpg
#5 10381445 11 Sty 2012 15:37 robmaz robmaz Poziom 20 Autor tematu Pomocny post? (+2) #5 10381445 11 Sty 2012 15:37 Witam. Podziękowania dla Georgesgr.