logo elektroda
logo elektroda
X
logo elektroda
REKLAMA
REKLAMA
Adblock/uBlockOrigin/AdGuard mogą powodować znikanie niektórych postów z powodu nowej reguły.

DC-DC CA-146C 700KHz/1.3MHz Boost Switch a 2A

DariuszEE 29 Sty 2012 22:01 14757 24
REKLAMA
  • DC-DC CA-146C 700KHz/1.3MHz Boost Switch a 2A

    Witam Wszystkich
    Myślę że poniżej zawarte informacje przydadzą się wielu osobą projektującym układy przenośne.

    Wczoraj potrzebny był mi kabelek Micro USB , lecz go chwilowo nie posiadałem .
    Przypomniałem sobie że posiadam adapter firmy NOKIA CA-146C więc go .... ale to nie istotne

    Resztę rozebrałem i co znalazłem , w oryginalnym adapterze zasilania ? :-)

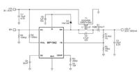
    W środku znajduje się przetwornica oparta o układ scalony MP1542 , układ posiada spore możliwości i pewnie wiele osób go teraz będzie mogło wykorzystać dzięki tym informacjom.

    napięcie wejściowe to 2,5 VDC do 22 VDC
    napięcie wyjściowe to 3 VDC do 22 VDC

    częstotliwość przetwarzania jest przełączana 700KHz/1.3MHz


    DC-DC CA-146C 700KHz/1.3MHz Boost Switch a 2A DC-DC CA-146C 700KHz/1.3MHz Boost Switch a 2A

    DC-DC CA-146C 700KHz/1.3MHz Boost Switch a 2A DC-DC CA-146C 700KHz/1.3MHz Boost Switch a 2A DC-DC CA-146C 700KHz/1.3MHz Boost Switch a 2A

    DC-DC CA-146C 700KHz/1.3MHz Boost Switch a 2A

    Dokumentacja układu w PDFie datasheet i Evaluation Board

    ps. adapter oryginalny kosztuje na aukcjach ok 6 zł więc całkiem niedrogo

    Fajne? Ranking DIY
    O autorze
    DariuszEE
    Poziom 17  
    Offline 
    Specjalizuje się w: zasilanie
    DariuszEE napisał 347 postów o ocenie 32, pomógł 5 razy. Mieszka w mieście Warszawa. Jest z nami od 2003 roku.
  • REKLAMA
  • #2 10479431
    speedy9
    Pomocny dla użytkowników
    Sprawdziłeś może wartości zastosowanych elementów? Ciekawi mnie to czy bez żadnych przeróbek można tą przetwornicę wykorzystać dla pewnego zakresu napięć wejściowych, bo o ile układ ma duże możliwości to wymaga dobrania elementów zewnętrznych.
    Można by zrobić na niej fajną awaryjną ładowarkę ma ogniwach LiIon, więc interesujący zakres napięć wejściowych to 3-4V.
  • #3 10480457
    DariuszEE
    Poziom 17  
    speedy9 napisał:
    interesujący zakres napięć to wejściowych to 3-4V.


    Powiem tak , podłączałem tę przetwornice pod Li-Po i działa poprawnie daje 5,12VDC ok. 500mA jednak wymaga wówczas dodatkowego chłodzenia ponieważ ten "radiatorek" robi się dość gorący istotne wówczas jest także zabezpieczenie akumulatora , bo rozładowanie Li-Po lub Li-ion do 2,5VDC będzie skutkować jego trwałym uszkodzeniem .

    Jak będę miał dostęp do zasilacza regulowanego i opornicy to postaram się zrobić charakterystykę tego konkretnego układu .
  • #4 10494510
    pier
    Poziom 24  
    A co to za scalaczek 6-cio pinowy na lewej stronie, oznaczony 7610?

    I co konkretnie robi ta przejściówka z napięciem? Skoro ładowarka nokiowska daje na wyjściu coś koło 6V a USB potrzebuje 5V. Obniża napięcie? Przecież ten MP1542 to step-up. Czegoś tu nie rozumiem.
  • REKLAMA
  • #6 10513875
    maly310
    Poziom 12  
    witam,
    czy wiedzą Panowie co to za dioda zaznaczona na foto.?
    ponieważ przy otwarciu obudowy poniosła mnie fantazja i strąciłem ten element.
    proszę się nie gniewać za użycie oryginalnego obrazka z tematu.
    DC-DC CA-146C 700KHz/1.3MHz Boost Switch a 2A
  • #7 10515532
    Ronin64
    Poziom 35  
    Na wejściu jest taka sama podłączona w taki sposób aby przy pomyłce polaryzacji zasilania zrobić zwarcie.
  • #8 10515601
    maly310
    Poziom 12  
    Czyli teoretycznie wystarczy 1n4148 lub jakaś dioda prostownicza.
    Dzięki za pomoc.
  • #9 10516756
    pier
    Poziom 24  
    A mi nadal nikt nie napisał co tak naprawdę robi ten adapter.
  • #10 10554213
    Radow
    Poziom 13  
    W teorii służy do ładowania 'nowych" telefonów starą ładowarką z bolcem, telefony na micro USB.
  • #11 10586959
    speedy9
    Pomocny dla użytkowników
    Kupiłem taki adapter w celu zrobienia żonie awaryjnej baterii do jej telefonu. Jednak okazuje się, że nie działa on poprawnie przy napięciu zasilania 3,7 V (ogniwo Li-Ion). Od razu po podłączeniu do telefonu rozpoczyna się ładowanie, ale po chwili przetwornica robi się strasznie gorąca (parzy) i już nie jest w stanie ładować telefonu (ładowanie pojawia się na sekundę i znika).
    Co ciekawe to ładowarka Nokii z grubym bolcem daje na wyjściu 5,7V nominalnie (6V zmierzone) więc zastosowanie w tym adapterze przetwornicy step-up jest dziwne.
  • #12 10831233
    arti4-92
    Poziom 17  
    DariuszEE napisał:
    speedy9 napisał:
    interesujący zakres napięć to wejściowych to 3-4V.


    Powiem tak , podłączałem tę przetwornice pod Li-Po i działa poprawnie daje 5,12VDC ok. 500mA jednak wymaga wówczas dodatkowego chłodzenia ponieważ ten "radiatorek" robi się dość gorący istotne wówczas jest także zabezpieczenie akumulatora , bo rozładowanie Li-Po lub Li-ion do 2,5VDC będzie skutkować jego trwałym uszkodzeniem .

    Jak będę miał dostęp do zasilacza regulowanego i opornicy to postaram się zrobić charakterystykę tego konkretnego układu .


    I jak tam, cos wymierzyłes?
  • REKLAMA
  • #13 10831480
    speedy9
    Pomocny dla użytkowników
    Ja podłączyłem Li-Ion i smartfona (SE Xperia Neo V) przez tą przetwornicę + solidny radiator z blachy. Po 30 minutach przestała działać (przegrzanie). Nie wiem tylko jaki prąd pobierał mój telefon. Muszę sprawdzić ile prądu daje oryginalna ładowarka.
  • REKLAMA
  • #14 10928567
    DariuszEE
    Poziom 17  
    Witam koledzy , długo się nie odzywałem z powodu chronicznego brau czasu :-)

    DC-DC CA-146C 700KHz/1.3MHz Boost Switch a 2A
    Schemat przedstawia podobną przetwornicę , przetwornica powyższa posiada jeszcze dodatkową regulację zewnętrzną prądu , podpiętą do kompensacji MP1542


    DC-DC CA-146C 700KHz/1.3MHz Boost Switch a 2A
    Natomiast jak chcemy by pracowała jak standardowy "Boost Converter" to :

    1. należy zewrzeć kondensator w czerwonej ramce.
    2. Odizolować L2 Transformatora, jednak najlepiej po prostu zmienić trafo na cewkę o wartości ok. 10uH ponieważ w/w przetworniczka skonfigurowana jest na 700 Khz.

    DC-DC CA-146C 700KHz/1.3MHz Boost Switch a 2A
    Następnym krokiem jest usunięcie zewnętrznego ograniczenia prądowego.

    DC-DC CA-146C 700KHz/1.3MHz Boost Switch a 2A


    Przetwornica po tych modyfikacjach działa prawidłowo na 1 ogniwie Li-Po dając 0,5A bez zmiany "cewki"

    Po wymianie Trafa na cewkę 10 uH / 2A , daje bez problemu 1,5A i więcej
    Ale scalak niesamowicie się grzeje , Układ scalony należy BEZWZGLĘDNIE doskonale chłodzić , najlepiej z obu stron :-)
  • #15 10928907
    speedy9
    Pomocny dla użytkowników
    DariuszEE napisał:


    Przetwornica po tych modyfikacjach działa prawidłowo na 1 ogniwie Li-Po dając 0,5A bez zmiany "cewki"

    Po wymianie Trafa na cewkę 10 uH / 2A , daje bez problemu 1,5A i więcej
    Ale scalak niesamowicie się grzeje , Układ scalony należy BEZWZGLĘDNIE doskonale chłodzić , najlepiej z obu stron :-)


    Scalak grzeje po zmianie cewki przy 1,5A czy przy 0,5 A bez zmiany cewki również?
  • #16 10931346
    DariuszEE
    Poziom 17  
    speedy9 napisał:
    Scalak grzeje po zmianie cewki przy 1,5A czy przy 0,5 A bez zmiany cewki również?


    Tak również , ale to dość oczywiste , obudowa jest maleńka i gdzieś musi odprowadzić ciepło , zaletą jest to że układ posiada zabezpieczenia termiczne :-)

    DC-DC CA-146C 700KHz/1.3MHz Boost Switch a 2A

    Można także :

    1. zewrzeć 4 rezystory 1Ω które znajdują się od spodu płytki i które stanowią bocznik 0,25Ω .
    2. zewrzeć czarną diodę od strony druku spełniającą "separację między złączami zasilania" lub zabezpieczającą przed podłączeniem zasilania odwrotnie, choć jest tam dioda zabezpieczająca przed podłączeniem zasilania w odwrotnej polaryzacji na wejściu jak i na wyjściu
  • #17 11196344
    silvvester
    Poziom 25  
    Dioda mi wygląda na 1 amperową. Pobieranie 2A z przetwornicy bez wymiany diody na 3A oznacza loterie z działaniem. A nawet jeśli by była 3A to i tak będzie się grzać.
    Ciekawy układ z jeszcze ciekawszą ceną za całość :)
  • #18 13134989
    jak1000
    Poziom 10  
    Podobnie jak Was mnie również zainteresowało NOKIA CA-146C ale trochę z innego powodu.
    Otóż mam kupiony taki Power Bank: http://spokogadzet.komputerswiat.pl/powerbank-omega-dodatkowe-5000-mah-w-kieszeni/. Chciałem nim naładować nowy nabytek w postaci Samsung Galaxy Core i okazuje się, że nie jest to takie łatwe.
    Niestety jakiś czas temu uszkodziłem oryginalny adapter do ładowania urządzeń przez microUSB dlatego we wcześniejszym telefonie (Samsung Galaxy SII) stosowałem zestw PowerBank/Ładowarka do PowerBank i oryginalny kabel USB od Samsunga. Wszystko działało jak ta lala. Przy Core to samo połączenie już nie ładuje telefonu.
    Ciekawostką jest to, że PowerBank + adapter cienka Nokia + NOKIA CA-146C ładuje już telefon ale słychać "bzyczenie przy" PowerBank (wybaczcie nieprofesjonalne określenie). Mniemam, iż może to wynikać z napięcia wyjściowego PowerBank = 5 V.
    Z tego co widzę na zdjęciach złączonych przez DariuszEE to cały układ do końcówki micro USB "wystawia" tylko fazę i masę. Zakładam więc, że cała magia dotyczy podłączenia pinów w końcówce microUSB.
    Czy ktoś z Was dysponuje schematem tego podłączenia?
    Będę wdzięczny za pomoc. Pozdrawiam
  • #19 13605913
    corporation
    Poziom 14  
    Witam
    Ja podłączyłem galaxy sII tą przetwornicą do ogniwa fotowoltaicznego.
    Ogniwo daje w pełnym słońcu 5,2V pod obciążeniem (7V mierzone) po przejściu przez przetworniczkę jest 5V i 1600mA ale przetwornica bzyczy.
    To urządzenie jest skonfigurowane żeby obsługiwać starsze ładowarki nokia z nominalnym napięciem 5V 870mA (mierzone 6,8V).
    Problem polega na tym że gdy zajdzie słońce napięcie spada i energia ucieka z baterii, czy można jakoś temu zaradzić? może wystarczy zwykła dioda podłączona na plusie?
  • #20 13610521
    pier
    Poziom 24  
    Ta jasne energia "ucieka" z baterii, ciekawe jak?
  • #21 14657269
    6ymon
    Poziom 10  
    Pomimo że temat jest bardzo stary to zrobiłem kilka przydatnych pomiarów tej przetwornicy.
    Do jej wyjścia podłączyłem rezystor 20R/5W
    Podłączyłem do zasilacza labor. Płynnie zwiększając napięcie zapisałem oba prądy i napięcie wejściowe.
    Zapis posiada niewielkie rozbieżności na zasilaczu wyświetlacz ma dwa miejsca po przecinku dla prądu.
    Podsumowując, jest to dwu-funkcyjna przetwornica step-up / step-down dająca na wyjściu napięcie 5,11V.. (bez obciążenia).
    . Minimalne napięcie wejściowe przy obciążeniu 250mA to 2,8V
    . Maksymalne napięcie wejściowe przy obciążeniu 250mA to 17V
    Powyżej 17V sprawność CA-146C spada.
    . Jej rezystancja wyjściowa to 1,2k więc jeśli napięcie wejściowe jest za małe może ona np. rozładować ładowane wcześniej ogniwo do zera. Rozwiązaniem jest zwykła dioda.
    . Traktując ją jako kondycjoner 1:1 np. napięcia z portu USB będzie ona zużywać energię w trybie step-up. Z oczywistych względów potrzebna jest różnica potencjału aby nie było strat.

    U wej.I wej.I wyj.U wyj.
    2,8V910mA250mA5,03V
    2,9V830mA250mA5,03V
    3V700mA250mA5,03V
    3,1V660mA250mA5,03V
    3,2V620mA250mA5,03V
    3,3V570mA250mA5,03V
    3,4V540mA250mA5,03V
    3,5V525mA250mA5,03V
    3,6V500mA250mA5,03V
    4V430mA250mA5,03V
    4,5V370mA250mA5,03V
    5,1V320mA250mA5,03V
    5,5V300mA250mA5,03V
    6V270mA250mA5,03V
    6,5V240mA250mA5,03V
    7V220mA250mA5,03V
    7,5V210mA250mA5,03V
    8V190mA250mA5,03V
    8,5V180mA250mA5,03V
    9V170mA250mA5,03V
    9,5V160mA250mA5,03V
    10V150mA250mA5,03V
    10,5V145mA250mA5,03V
    11V140mA250mA5,03V
    11,5V130mA250mA5,03V
    12V120mA250mA5,03V
    15V90mA250mA5,03V
    17V80mA250mA5,03V
    17,5V90mA250mA5,03V
    18V110mA250mA5,03V
    18,5V120mA250mA5,03V
    19V130mA250mA5,03V
    19,5V150mA250mA5,03V
  • #22 14685745
    Marcin1989
    Poziom 17  
    Szybkie pytanie, czy bez przeróbek bezpiecznie jest podawać jej na wejściu 8,4v przy 2 ogniwach li-on połączonych szeregowo? Czy lepiej użyć 7805? A może skoro to step up to lepiej podłączyć ogniwa równolegle? Potrzebuję jej użyć do power banku a mam sporo baterii li on 1050mAh. Problemów z rozładowaniem do zera nie będzie bo ogniwa automatycznie rozłączają się przy napięciu krytycznym.
  • #23 14685870
    speedy9
    Pomocny dla użytkowników
    @6ymon, ciekawe pomiary. Niestety ta przetwornica, o czym pisałem już w wiadomości #13 powyżej, nie daje rady przy większych obciążeniach. Przegrzewa się i wyłącza. Niestety 250mA nie jest wartością wystarczającą by wykorzystać ją do zasilania smartfona. Wygląda na to, że jedynie przy małej różnicy napięć we-wy spełnia ona swoje zadanie.
  • #24 14686077
    Marcin1989
    Poziom 17  
    A jednak zastosowałem 7805, 250mA to faktycznie za mało.
  • #25 16580469
    Szyszkownik Kilkujadek
    Poziom 37  
    Testowałem tę przetwornicę Nokii i przy ładowaniu smartfona przegrzewa się. Przez co się wyłącza i włącza co chwilę. Nawet jak dałem jej na wejście 5V to nie wyrabia ładować smartfona.
REKLAMA