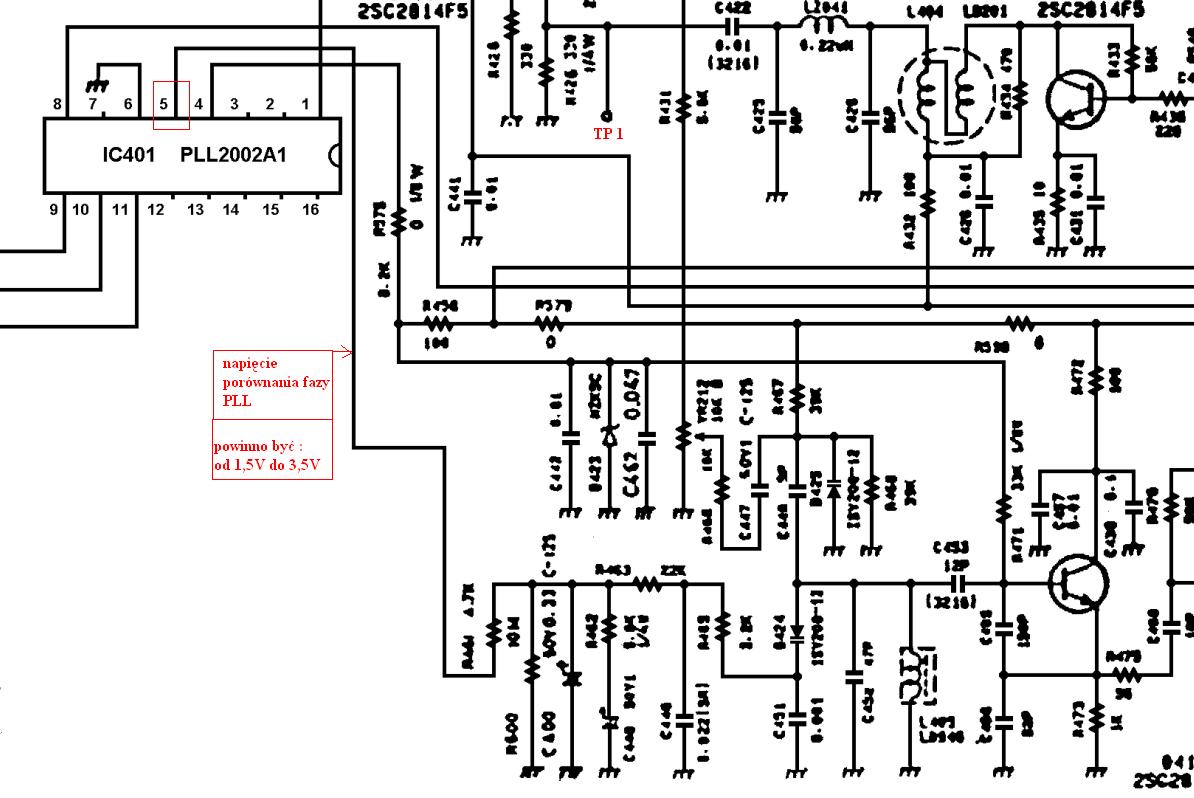
Mam problem z radiem President George, kupiłem go jako uszkodzone. Ogólnie nie posiada odbioru na AM tylko jest delikatny szum, na FM trochę większy, a na wstęgach całkowita cisza. Wymieniłem parę tranzystorów i zamontowałem syntezę PLL2002A1 na sprawną bo wcześniej była inna zamontowana chyba PLL02 i nie wiem za co się teraz zabrać żeby go uruchomić. Nadmienię że wszystkie funkcje działają.
Proszę poprawić pisownię, albo temat wyląduje w koszu. Zgodnie z regulaminem naszego forum należy dbać o szacunek dla języka polskiego w swoich wypowiedziach. Przypominam również o punkcie 3.3 regulaminu. /Olek II/
Proszę poprawić pisownię, albo temat wyląduje w koszu. Zgodnie z regulaminem naszego forum należy dbać o szacunek dla języka polskiego w swoich wypowiedziach. Przypominam również o punkcie 3.3 regulaminu. /Olek II/