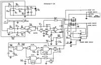
Witam, jak w temacie - poszukuję schematu mikrofonu Alan F26. Jeśli ktoś ma w swoich zbiorach to byłbym wdzięczny.
Czy wolisz polską wersję strony elektroda?
Nie, dziękuję Przekieruj mnie tamlensars napisał:żeby mieć dostęp do plików mimo rejestracji trzeba być w grupie użytkowników (nawiązać łączność z administratorem i wysłać QSL).
