logo elektroda
logo elektroda
X
logo elektroda
REKLAMA
REKLAMA
Adblock/uBlockOrigin/AdGuard mogą powodować znikanie niektórych postów z powodu nowej reguły.

Zamiana Ster AS1 na Super Fortece?

adales 13 Sty 2005 11:29 2726 6
REKLAMA
  • #1 1134153
    adales
    Poziom 12  
    Witam.
    Posiadam alarm STER AS1 juz 5 lat.
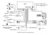
    W jego sklad wchodza czujniki ultradzwiekowe, czujnik wstrzasowy, krancowki na drzwiach, masce i klapie, syrena z wlasnym zasilaniem.
    Chcialbym zamienic go na centralke super fortecy, wykorzystac istniejaca instalacje z obecnego alarmu i dolozyc czujnik mikrofalowy dwustrefowy oraz identyfikacje firmy AMT.
    Czy da rade wykorzystac kabelki, ktore juz sa wyprowadzone?
    - czy diode informacyjna bez problemu podlocze do fortecy?
    - jesli dobrze rozumuje, to czujniki ultradzwiekowe nie beda potrzebne skoro chce sie zaopatrzyc w mikrofalowy?
    - czy beda bez problemu dzialac czujniki wstrzasowy i mikrofalowy gdy je podlacze pod jedno wyjscie rownolegle?
    - do blokady zaplonu w sterze wychodza dwa brazowe kable, wystarczy je podpiac do dwoch czarnych z fortecy?
    - rozumiem, ze aby podlaczyc syrene musze polaczyc niebieski kabel z fortecy z bialym z syreny, a czarny mase zostawic wolny, gdyz do syreny dochodzi juz masa wraz z zasilaniem?
    - czy aby podlaczyc identyfikacje nalezy rozciac petle A i tam wpiac modul identyfikacyjny? czy po tym zabiegu (i oczywiscie po aktywacji) bedzie dzialac antynapad i antyporawnie oraz czy dodatkowy wylacznik kasujacy mozna podpiac rownolegle razem z tym modulem?
    - a moze wystarczy kupic sam nadajnik (te mala karte) i rozciac petle - wyprowadzic dodatkowy przycisk kasowania, w instrukcji Fortecy jest mowa o wprogramowaniu nadajnika do centralki, a nic nie pisze, ze trzeba miec modul, tylko ze sama karte.
    - czy moge wykorzystac podpiecie do kierunkowskazow oraz krancowki z alarmu ster, czy trzeba jakies diody stosowac?
    - czy forteca to trwaly, bezawaryjny alarm? Jak juz wspomnialem ster dziala 5 lat bez awarii, po fortecy spodziewam sie tego samego.

    Mysle, ze to tyle z pytan.
    Dodam, ze pojecie jakie takie o elektronice mam, z zawodu jestem elektrykiem ale z samochodami mialem malo doczynienia, dlatego chcialbym zasiegnac Waszej rady co do zmiany tego alarmu. Jedynie instalowalem sobie centralny zamek i szyby elektryczne.

    pozdrawiam
    adales
  • REKLAMA
  • #2 1134176
    hippis
    Poziom 14  
    nie ma zadnego problemu mozesz wykorzystac instniejaca instalacje,syrene, ( albo mikrofala,-albo ultra najlepiej nie obydwa naraz)blokadae zaplonu podlacz pod kable z blokady z Fortecy tylko pamietaj o podaniu na odpowiedni kabel 12v acc zapłon. Forteca to dosyc sprawny alarm nie bedzie z nim problemu.prawdopodobnie nie da sie na tym samym wejsciu podlaczyc wstrzasowego i mikrofali,osobno beda chodzic-pozdrawiam
  • REKLAMA
  • #3 1134189
    adales
    Poziom 12  
    hippis napisał:
    prawdopodobnie nie da się na tym samym wejsciu podlaczyc wstrzasowego i mikrofali,osobno beda chodzic-pozdrawiam


    uuu szkoda, po innych wypowiedziach na forum wynika, ze powinno dzialac, wiec jak to jest. Chcialbym miec pewnosc.
  • #4 1134651
    hippis
    Poziom 14  
    po prostu jak robiłem fortece na tym samym wejsciu(nawet przez diody)na przewodzie białym jeden czujnik działał bezbłednie ale jak podłaczyłem do tego wejscia ultradzwieki to juz łapał za ktoryms tam razem( tzn musialem go wzbudzic kilkakrotnie zeby zawył,jest tam zbyt malo czułe wejscie na czujniki dodatkowe)jezelo wystepuje jakas wieksza opornosc to juz nie zawsze wykrywa naruszenie- mase. zreszta tak samo jest z czujnikami drzwiowyki- nie mozna stosowac diod zaporowych, seperujacych drzwi, bo wtedy nie zawsze zadziała- no chyba ze juz cos poprawili o czym mi nie wiadomo....pozdrawiam

    Dodano po 1 [minuty]:

    po prostu spruboj! ja ztym sobie poradziłem małymi przekazniczkami!
  • REKLAMA
  • #5 1135110
    yasiu.brzeg
    VIP Zasłużony dla elektroda
    Działa bez problemu możesz montować. POZDRAWIAM
  • Pomocny post
    #6 1136336
    kzaw
    Poziom 27  
    Możesz wpiąć się w tamtą instalację. Mozesz tylko sprawdzić sobie jakość połączeń, czy są dobrze polutowane i jak są zaizolowane. Diodę bez problemu połączysz. Wycinasz tą oryginalna z alarmu i podłączasz w jej miejsce tę którą masz zamontowana.Jeżeli masz mikrofalę 2 strefową t ultradżwie ki możesz sobie darowć. Jedną strefę podpinaz pod wyjście alarmowe a drugą pod prealarm.Mikrofala i wstrząsówka bedą działąc razem, mam tak nawet u siebie.Wystarczy wpiąć te 2 grube czarne z superfortecy w 2 brązowe ze stera do blokady zapłonu.Co do syreny to nie wiem jakie masz kable wychodzące z syreny. Ze stera do syreny wychodzi biały i w ten kabel wpinasz niebieski z superfortecy.Nie potrzebujesz identyfikacji.Wystarczy ci sam identyfikator, czyli malutki pilocik do kasowania automatycznego funkcji antynapadu i antyporwania. Po przecięciu pętli a uaktywniasz te funkcje. Jednak samo przecięcie pętli nie wystarcza. Trzeba jeszcze wejść w tryb programowania i je zaprogramować. W pętlę a wpinasz przycisk którym można równiez kasować te funkcje.Dobrze go mieć w razie gdyby coś się stało z identyfikatorem. Identyfikator wprogramowujesz bezpośrednio do centrali.Możesz wykorzystać wyjścia z kierunków i z krańcówek od stera. Superforteca to bardzo dobry alarm .Montuję i sprzedaję ich bardzo dużo i jeszcze nie miałem żadnej reklamacji. Jakbyś miał z czymś problemy to pisz, pomogę.
  • REKLAMA
  • #7 1136721
    adales
    Poziom 12  
    kzaw wielki dzieki za odpowiedz :) to mi bardzo naswietlilo sprawe
REKLAMA