Witam
najpierw dodam zdjęcia :
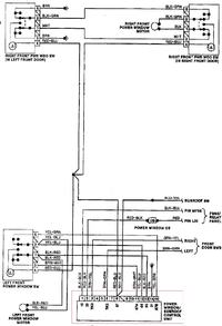
Schemat instal ele szyb audi 80
schemat modułu domykania szyb
ktoś mi to możne wyjaśnić?
dodam ze moduł zamyka szyby pojedynczo .
czy mogę podpiąć tylko 1 szybę i próbować czy jest ok czy muszą być podpięte wszystkie 4 by to zaczęło działać ?
chce to podpiąć do centralki kierowcy czyli do przełączników w boczku znajdują się wszystkie 4 wiec najprościej.
zdajecie kostki i przełącznika niżej : (oczywiście tylko jednego jest ich 4 )

najpierw dodam zdjęcia :
Schemat instal ele szyb audi 80
schemat modułu domykania szyb
ktoś mi to możne wyjaśnić?
dodam ze moduł zamyka szyby pojedynczo .
czy mogę podpiąć tylko 1 szybę i próbować czy jest ok czy muszą być podpięte wszystkie 4 by to zaczęło działać ?
chce to podpiąć do centralki kierowcy czyli do przełączników w boczku znajdują się wszystkie 4 wiec najprościej.
zdajecie kostki i przełącznika niżej : (oczywiście tylko jednego jest ich 4 )