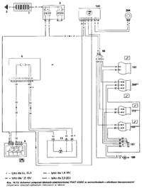
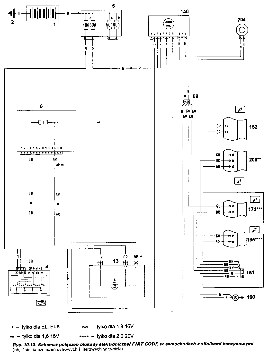
Witam kolega mnie poprosił abym znalazł przyczynę palenia bezpiecznika 40A doszedłem do tego że to jest coś nie tak na przewodzie z stacyjki pomarańczowy niby według schematu zasila on immobilizer jest on pod kierownicą odpiąłem go ale dalej jest na tym przewodzie zwarcie co jest jeszcze podpięte na tym przewodzie? Według schematu nic więcej , może źle patrze na schemacie to stacyjka 4 i przewód C.
Pozdrawiam i czekam na podpowiedzi.

Pozdrawiam i czekam na podpowiedzi.