logo elektroda
logo elektroda
X
logo elektroda
REKLAMA
REKLAMA
Adblock/uBlockOrigin/AdGuard mogą powodować znikanie niektórych postów z powodu nowej reguły.

Audi80 B3 - Przycisk szyb elektrycznych - zaśniedziałe styki

Dawid91X 03 Paź 2012 17:52 5694 15
REKLAMA
  • #1 11373598
    Dawid91X
    Poziom 15  
    Witam, mam problem z niezamykającymi się szybami. Wszystko przez felerne przyciski, mają styki wykonane chyba z aluminium i ten styk który odpowiada za zamykanie szyby bardzo iskrzy przy puszczaniu przycisku. Zawsze na nim pojawia się czarny nalot przez który nie ma przejścia, po przeczyszczeniu i zakonserwowaniu środkiem "Isol" działa góra 3 miesiące i znowu trzeba go czyścić. Styk od otwierania szyby nigdy nie zawiódł i nie zauważyłem na nim aż takiego iskrzenia.
    Jest jakiś sposób by temu iskrzeniu zaradzić?
  • REKLAMA
  • #2 11374559
    Błażej
    VIP Zasłużony dla elektroda
    Tak. Dwa przekaźniki i załączać silnik nimi, a wyłącznikiem tylko sterować przekaźniki.
  • REKLAMA
  • #3 11376049
    Dawid91X
    Poziom 15  
    Mógłbyś to rozjaśnić?
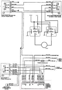
    Tu już jest jeden główny przekaźnik, schemat
    Audi80 B3 - Przycisk szyb elektrycznych - zaśniedziałe styki
  • #4 11376291
    emeryt2
    Poziom 42  
    Możesz zakreślić ten przekaźnik na tym schemacie?
  • #5 11376599
    Dawid91X
    Poziom 15  
    Pisałem o "module komfortu" widocznym na dole schematu (Power Window/Sunroof Control Unit)
  • REKLAMA
  • #6 11376774
    goldwinger
    VIP Zasłużony dla elektroda
    Ale silniki lecą z przycisków. Można tak jak pisze Błażej, albo wymień włącznik.
  • #7 11376843
    Dawid91X
    Poziom 15  
    Mam po prostu wpiąć się np. takim przekaźnikiem między włącznik, a silnik?
    Jeszcze zmierzę jaki prąd tam jest.
  • #8 11377901
    Błażej
    VIP Zasłużony dla elektroda
    Dwa przełączne przekaźniki pojedyncze na silnik.
  • #9 12210006
    Dawid91X
    Poziom 15  
    Odświeżę ten temat, nic nie robiłem z tymi szybami i dzisiaj znowu lewa mnie zawiodła.
    Rozebrałem przycisk i z otwartą obudową chciałem podnieść szybę by zobaczyć co tam się dzieje no i standardowo ze styku odpowiedzialnego za podnoszenie szła kupa iskier i dymu.

    Zmierzyłem prądy
    lewa szyba:
    Gdy opuszczam szybę zaczyna z prądem 2,4A i prąd stopniowo wzrasta, osiąga 4,2A gdy szyba jest na samym dole.
    Gdy szybę podnoszę zaczyna od 7,4A i prąd stopniowo maleje do 4,9A gdy szyba jest na górze.
    Prawa
    w dół: od 2,4A do 3,7A
    do góry: od 6,9A do 5,85A.
    Gdy szyba stoi tzn. jest już maksymalnie podniesiona i naciskam "do góry" to prąd jest ~12A.
    Ogólnie to trochę wolno się te szyby podnoszą i opuszczają, ale może dlatego, że to dość stara "konstrukcja". Dobre te prądy są czy za wysokie?

    Teraz nie wiem, co lepiej zrobić kupić nowy przełącznik (10zł zamiennik/szt) czy wyczyścić styki i dołożyć te przekaźniki? Jak kupie nowy to chyba dalej będzie iskrzyć czy nie? W starych Audi i VW były problemy z elektrycznymi szybami i nie wiem właśnie czy to nie przez te włączniki.
  • Pomocny post
    #10 12210111
    Błażej
    VIP Zasłużony dla elektroda
    Dawid91X napisał:
    Gdy opuszczam szybę zaczyna z prądem 2,4A i prąd stopniowo wzrasta, osiąga 4,2A gdy szyba jest na samym dole.
    Gdy szybę podnoszę zaczyna od 7,4A i prąd stopniowo maleje do 4,9A gdy szyba jest na górze.
    Prawa

    Wyraźnie widać, że szyba klinuje się w niskim położeniu. Ty zacznij się przyglądać stanowi prowadnic i oporom ich pracy. A potem usprawniaj elektrykę. Opis masz wyżej.
  • #11 13277576
    Dawid91X
    Poziom 15  
    Jakiś czas temu popsikałem smarem w sprayu prowadnicę i silnik ale bez wyciągania wszystkiego na wierzch i mało to dało (prąd spadł o 1A w dolnym położeniu). Gdy będę miał wolny dzień planuję wyciągnąć mechanizm na wierzch i przesmarować porządnie oraz wymienić przewody.
    Chciałbym też przerobić tak jak pisze Błażej żeby silnik był zasilany z przekaźników.
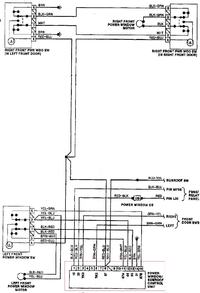
    Korzystając z przekaźnika przełącznego na przykład 12V-20A/30A typu 561 podłączenie prawej szyby będzie wyglądało tak?
    Audi80 B3 - Przycisk szyb elektrycznych - zaśniedziałe styki
    12V na przekaźniki z modułu komfortu.
  • Pomocny post
    #12 13277586
    Błażej
    VIP Zasłużony dla elektroda
    Zamieniłbym +12 z masą na przekaźnikach. Po co ci stały potencjał zasilania na zaciskach silnika podczas spoczynku? Choć działać będzie.
  • #13 13278027
    Dawid91X
    Poziom 15  
    Nie mogłem nigdzie znaleźć czy schematy przekaźnika są podane zawsze dla załączonego czy wyłączonego, na zaciskach silnika w spoczynku chciałem masę.

    Ten przekaźnik 561 będzie dobry do samochodu czyli często niskiej temperatury i sporej wilgotności? Czy lepiej może jakiś inny?
  • #14 13278118
    Błażej
    VIP Zasłużony dla elektroda
    Masz przecież styki NO i NC. Rysunki dla przekaźników są zawsze w stanie spoczynku.
    Możesz zastosować dowolne przekaźniki przełączne o obciążalności wystarczającej (z lekkim zapasem) do pracy silnika mechanizmu. Zamiast serii 5xx, która jest duża, możesz użyć samochodowych przekaźników miniaturowych (wpisz w google, to zobaczysz) lub dowolnych innych (ja bym użył takich do druku i zrobił całość jak najmniejszą, bo jeśli to ma być na każdą szybę, to i tak wyjdzie sporo).
  • #15 13279724
    Dawid91X
    Poziom 15  
    Na stronie tego sklepu był taki rysunek
    Audi80 B3 - Przycisk szyb elektrycznych - zaśniedziałe styki
    czy nie wynika z niego, że styk 87 jest zwarty z 30 w spoczynku?

    Użyję przekaźnika HFKW012-1ZW 12V, 20A
  • REKLAMA
  • Pomocny post
    #16 13279899
    Błażej
    VIP Zasłużony dla elektroda
    Dziwny rysunek. Ale poczytaj sobie kodyfikację instalacji Boscha, bo stamtąd pochodzą oznaczenia przy wyjściach.
REKLAMA