logo elektroda
logo elektroda
X
logo elektroda
REKLAMA
REKLAMA
Adblock/uBlockOrigin/AdGuard mogą powodować znikanie niektórych postów z powodu nowej reguły.

BMW 325 tds e36 - Gdzie znaleźć schemat DME do Diesla (56/60 pinów)?

zaba141 19 Lis 2012 21:31 3972 6
REKLAMA
  • #1 11549850
    zaba141
    Poziom 9  
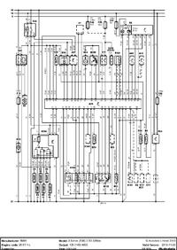
    Szukam Schematu komputera DME do bmw e36 TDS, znalazlem jeden ale to do benzyniaka schemat a ja potrzebuje do Diesla tam podajże jest 56 pinów lub 60 nie pamiętam juz dokładnie bardzo proszę o pomoc.
  • REKLAMA
  • #2 11549896
    Konto nie istnieje
    Konto nie istnieje  
  • REKLAMA
  • #3 11549987
    zaba141
    Poziom 9  
    przyłączeniowy, Chodzi dokładnie o schemat tych pinów.
  • REKLAMA
  • #5 11557551
    zaba141
    Poziom 9  
    niestety ale nie ma opisów pinów do tego komputera co ja mam czyli oklo 60 pinów, 96 rok tds
  • REKLAMA
  • #7 11591943
    zaba141
    Poziom 9  
    Dziękuję o to chodziło :)
REKLAMA