logo elektroda
logo elektroda
X
logo elektroda
REKLAMA
REKLAMA
Adblock/uBlockOrigin/AdGuard mogą powodować znikanie niektórych postów z powodu nowej reguły.

Midland 4001 - Jak naprawić brak nadawania i odbioru w CB radiu?

Morcinek92 24 Lis 2012 19:30 6183 17
REKLAMA
  • #1 11569738
    Morcinek92
    Poziom 14  
    Witam
    Wczoraj dostałem CB radio MIDLAND 4001 uszkodzone.
    Problem polega na tym ze nie ma ani odbioru ani nadawania.
    Po podaniu zasilania wszystko ładnie świeci, aczkolwiek na 19 kanale nic nie słychać.. sprawdziłem z innym CB radiem czy może jest chociaż nadawania, ale i tego nie ma. Martwa cisza z jego strony. Na razie nie rozbierałem radia. Jest to dla mnie ważne żeby go naprawić. Chciałem zapytać od czego zacząć szukać przyczyny?
    W razie potrzeby mogę umieścić zdjecia, moze w czymś pomogą :)
    Pozdrawiam
  • REKLAMA
  • #2 11569808
    SP5ANJ
    Spoczywaj w Pokoju
    Witam.
    Morcinek92 napisał:
    Martwa cisza z jego strony. Na razie nie rozbierałem radia. Jest to dla mnie ważne żeby go naprawić. Chciałem zapytać od czego zacząć szukać przyczyny?

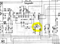
    Pierwsza czynność to otworzyć radio i koniecznie sprawdzić napięcia zasilania na PLL oraz zmierzyć napięcia jak na rys. na czerwono :

    Midland 4001 - Jak naprawić brak nadawania i odbioru w CB radiu?


    Pozdrawiam.
  • REKLAMA
  • #4 11571620
    Lukasz10000
    Poziom 2  
    U mnie w podobnym przypadku przyczyną był zimny lut w układzie syntezy, a dokładniej przy rezonatorze
  • REKLAMA
  • #5 11571758
    Morcinek92
    Poziom 14  
    Witam, otwarłem radio, na pierwszy rzut oka nic nie jest urwane, nie umiem znaleźć stabilizatora 7808... czyżby moje radio go nie posiadało?... jeszcze poszukam dokładniej i zaraz napisze czy znalazłem

    Midland 4001 - Jak naprawić brak nadawania i odbioru w CB radiu? Midland 4001 - Jak naprawić brak nadawania i odbioru w CB radiu? Midland 4001 - Jak naprawić brak nadawania i odbioru w CB radiu? Midland 4001 - Jak naprawić brak nadawania i odbioru w CB radiu?

    Dodano po 43 [minuty]:

    Niestety, nie znalazłem stabilizatora po dokładnych ogledzinach... mam schemat w ktorym miejscu powinien sie on znajdować, aczkolwiek go tam nie ma...

    Dodano po 12 [minuty]:

    Schemat który kolega podał wyżej nie jest z mojego radia.. mam wersje RD

    dodaje schemat :

    Midland 4001 - Jak naprawić brak nadawania i odbioru w CB radiu?

    Dodano po 9 [minuty]:

    Znajdują się tutaj dwa kondensatory 2200uf/16 V , są trochę napuchnięte chyba warto je wymienić jak już mam otwarte radyjko. Czy może to być wina końcówki mocy ?? siedzi tutaj tranzystor C2078. Aczkolwiek, chyba będzie inny powód tej martwej ciszy..

    Dodano po 7 [minuty]:

    Dopowiem jeszcze, że po włączeniu wszystkie diody świecą, podczas próby nadawania gruszką dioda TX zaświeca się, wskaźnik na wyświetlaczu signal/ power jesr ruchomy coś na nim się wychyla.
  • REKLAMA
  • #6 11572153
    Olek II
    Moderator
    Ze znalezieniem schematu będzie pewien kłopot. Coś mi lata po głowie, że od Alana 18 pasuje odbiornik - nadajnik pewnie też, nie sprawdzałem. Pomierz napięcia na tranzystorach Q102, 103. Zmierz napięcie na wyjściu filtra II p.cz, powinno być ponad 1V. Zmierz napięcie na wyjściu układu wzmacniacza m.cz KIA 7217, powinno być ok. połowy nap. zasilania. Kondensatory spuchnięte, należy wymienić bez zastanawiania. To na początek, zaczniemy od uruchomienia odbiornika.
  • #7 11572184
    Morcinek92
    Poziom 14  
    Dodaje jeszcze zdjęcia z pracy radia jak to wygladało teraz.

    Midland 4001 - Jak naprawić brak nadawania i odbioru w CB radiu?

    a tak wyglada sygnal/

    Midland 4001 - Jak naprawić brak nadawania i odbioru w CB radiu? Midland 4001 - Jak naprawić brak nadawania i odbioru w CB radiu?

    i podczas nadawania, zaswiecona dioda TX

    Midland 4001 - Jak naprawić brak nadawania i odbioru w CB radiu?


    Zaraz biorę sie za pomiary napięcia

    Dodano po 17 [minuty]:

    na wyjsciu ukladu wzmacniacza m.cz kia napiecie jesr rowne 0V... na wejsciu jest 12. Po włączeniu napiecie jest rowne 3,8V ale szybko zaczyna malec do wartosci 0 V..

    Dodano po 18 [minuty]:

    nie umiem znaleźć tranzystorów q101, a102,
    czy film p.cz. to ta kostka o oznaczeniu 55HT ? jak ją zmierzyc?
  • #8 11572370
    PLEXI
    Poziom 24  
    Na wyjściu z układu KIA powinieneś mieć połowę napięcia zasilania, wylutuj kondensator sprzęgający wyjście końcówki m.cz. z transformatorem, jeśli nadal nie będzie połowy napięcia zasilania to wygląda, że końcówka m.cz do wymiany.
  • #9 11572439
    Morcinek92
    Poziom 14  
    czy mógłbyś mi powiedzieć który to jest kondensator, ze zdjec/ schematu.. byłbym CI bardzo wdzieczny

    Midland 4001 - Jak naprawić brak nadawania i odbioru w CB radiu?

    3.1.13. Zabronione jest publikowanie wpisów naruszających zasady pisowni języka polskiego, niedbałych i niezrozumiałych. /Olek II/
  • #10 11572484
    PLEXI
    Poziom 24  
    Wg. twojego schematu to C242, ale sprawdź też czy czasem C246 nie ma przebicia do masy :).

    Uszkodzenie Końcówki m.cz. w tym radiu skutkuje brakiem odsłuchu, oraz brakiem modulacji na fali nośnej w modulacji AM.
    Sprawdzenia możesz jeszcze dokonać poprzez podłączenie zewnętrznego głośnika pod gniazdo PA i przełączenie radia w tryb PA, po wciśnięciu Ptt na mikrofonie powinieneś usłyszeć siebie w głośniki podłaczonym pod owe gniazdo :).
  • #11 11572606
    Morcinek92
    Poziom 14  
    Przetestowałem radio z zewnętrznym głośnikiem podpiętym pod gniazdo PA, brak jakiekolwiek reakcji. Po załączeniu radia w trybie PA słychać charakterystyczny "pyk" w głośniku.


    W takim wypadku końcówka mocy do wymiany?
  • #12 11572700
    PLEXI
    Poziom 24  
    Jeśli na jej wyjściu nie ma połowy napięcia zasilania to napewno do wymiany, zakładając, że napięcie zasilające końcówkę prawidłowe.

    Polecam przy okazji wymienić elektrolity pracujące z końcówką m.cz.
  • #13 11572762
    Morcinek92
    Poziom 14  
    okej elektrolity do wymiany,
    końcówka małej częstotliwości to chodzi o tą kia 10 pinową ??
    Midland 4001 - Jak naprawić brak nadawania i odbioru w CB radiu?

    czy o tranzystor C2078 ??

    Midland 4001 - Jak naprawić brak nadawania i odbioru w CB radiu?
  • #14 11572875
    Olek II
    Moderator
    Morcinek92 napisał:
    na wyjsciu ukladu wzmacniacza m.cz kia napiecie jesr rowne 0V... na wejsciu jest 12. Po włączeniu napiecie jest rowne 3,8V ale szybko zaczyna malec do wartosci 0 V



    Morcinek92 napisał:
    końcówka małej częstotliwości to chodzi o tą kia 10 pinową czy o tranzystor C2078 ??



    Pisząc w dziale serwisowym, takie rzeczy należy znać.
    KIA do wymiany.
    Po drugie popraw swoje wpisy na zgodne z regulaminem, zanim otrzymasz ostrzeżenie.
  • #15 11573880
    Morcinek92
    Poziom 14  
    Przepraszam...
    Chciałem bardzo podziękować za zaangażowanie moim problemem.
    Problem tkwi w układzie KIA 7217.
    Dodaje zdjęcie na którym widać usterkę układu, oraz kondensator troszkę napuchnięty który również wymieniam.
    Gdzie mogę dostać ten układ? bo nawet na znanym portalu aukcyjnym go nie ma...
    Midland 4001 - Jak naprawić brak nadawania i odbioru w CB radiu?
  • #16 11582029
    PLEXI
    Poziom 24  
    Proszę moderatora Olek II o przywrócenie mojego wpisu, który wyrzucił do kosza! Nie nabijam sobie punktów, nie mam takiego zwyczaju. W usuniętym poście był link, do sklepu, w którym można kupić uszkodzony układ scalony!
    Link wklejam poniżej, może tym razem moderator go nie usunie?

    http://sklep.avt.pl/p/pl/45099/uklad+scalony+kia7217.html

    Dodano po 4 [minuty]:

    Informacja dla moderatora- forumowicz pyta gdzie można kupić taki układ, gdyż jak pisze " ... nawet na znanym portalu aukcujnym go nie ma..."

    Dodano po 5 [minuty]:

    Kolego Morcinek92, zastanawia mnie jeden fakt- na twoim schemacie jako końcówka m.cz. jest układ KIA720..p nie widzę dokładnie jaki to numer układu, a ty w radiu miałeś założony KIA7217AP, może ktoś już grzebał w tym radiu i zamontował nie ten układ co trzeba. Zaznaczam, że nie znam dokładnie tego radia i w rozwiązywaniu problemu sugeruję się twoim schematem.
    Grzegorz.
  • #17 11583903
    Olek II
    Moderator
    PLEXI napisał:
    forumowicz pyta gdzie można kupić taki układ, gdyż jak pisze " ... nawet na znanym portalu aukcujnym go nie ma..."



    Ten układ można kupić w sklepie z elektroniką. To nie jest żaden "wyczynowy" układ trudno dostępny. Wystarczy wejść do sklepu i zapytać, czego na pewno nie zrobił. Autor czeka na "gotowca". Układ m.cz w tym radiu to KIA 7205CP.
    http://sklepelektroniczny.com/product-pol-6786-TA-7205AP-KIA-6205-uklad-scalony.html
  • #18 11583980
    PUH_HESTA
    Poziom 13  
    Olek II autor (Morcinek92) zamieścił foto, na którym widać iż był tam KIA 7217AP.

    PLEXI - auto kupi taki element i nadal nie będzie mu działać - polecam wpierw zobaczyć to -> https://www.elektroda.pl/rtvforum/topic2389388.html oraz dziesiątki tematów o malowankach.


    Poza tym TA7205 ma prawie taką samą strukturę jak KIA 7217.
REKLAMA