logo elektroda
logo elektroda
X
logo elektroda
REKLAMA
REKLAMA
Adblock/uBlockOrigin/AdGuard mogą powodować znikanie niektórych postów z powodu nowej reguły.

Civic 5gen - Jak podłączyć zamek centralny Proxima SRPi?

koszak24 25 Lut 2013 15:44 3768 2
REKLAMA
  • #1 11984830
    koszak24
    Poziom 2  
    Witam.

    Wiem że jest masa podobnych tematów i podpowiedzi w internecie, jednak mimo tego nie mogę znaleźć pomysłu na mój problem.

    Ale do rzeczy... mam Civica 5 generacji, w drzwi kierowcy założyłem siłownik slave. Kupiłem centralkę Proxima srpi (poniżej schemat)
    Civic 5gen - Jak podłączyć zamek centralny Proxima SRPi?


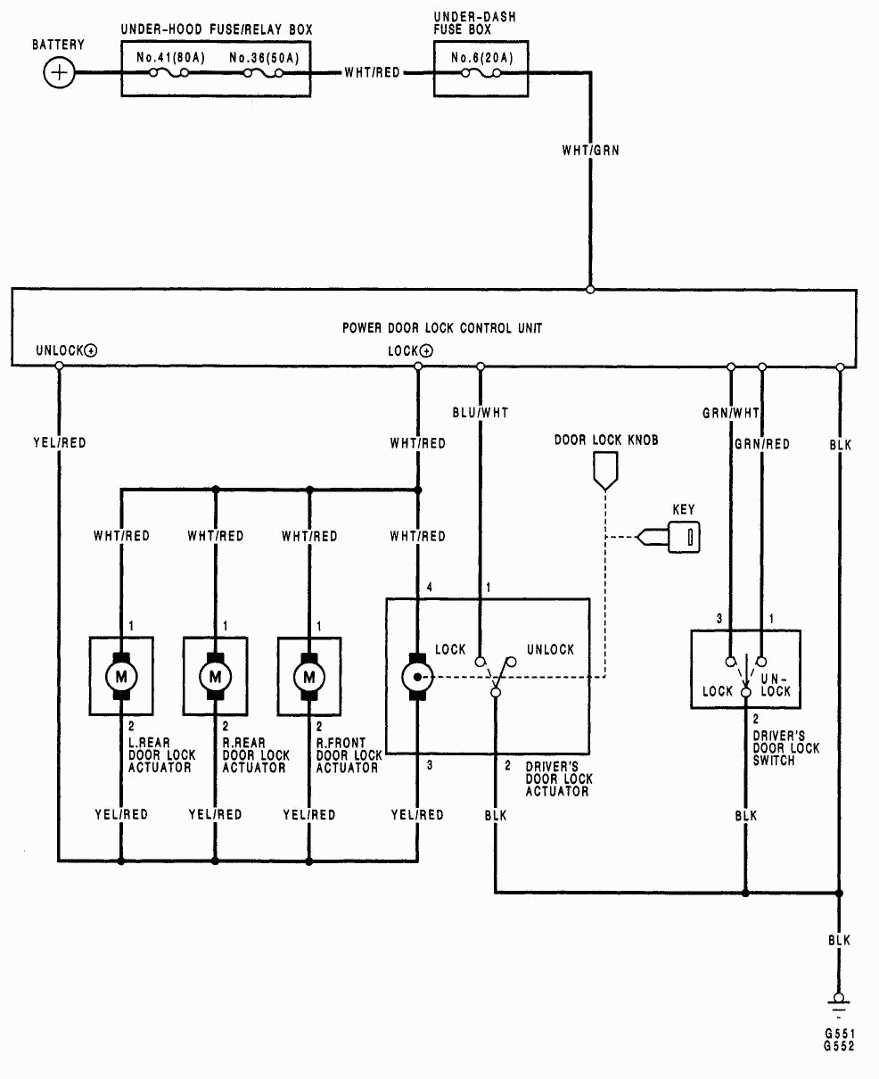
    Ze starej centralki mam kable:
    czarno-czerwony (podłączam masę)
    biało-zielony (zasilanie)
    żółto-czerwony
    biało-czerwony
    + niebieski i zielony z nowego siłownika

    Schemat kabli z auta:
    Civic 5gen - Jak podłączyć zamek centralny Proxima SRPi?

    Próbowałem wielu możliwości połączenia tego, ale niestety nie działa. Proszę o pomoc. Może ktoś wie jak to połączyć, żeby bez problemów działało?
  • REKLAMA
  • Pomocny post
    #2 11985182
    sandal7
    Poziom 21  
    zasil tę proxime plusem i minusem (wiadomo), pomaranczowiy i pomaranczowoczarny do masy, żółty i żółto czarny do plusa na białym i białoczarnym będa wyjścia wtedy na twój siłownik slave i łaczysz je z niebieskim i zielonym w odpowiednia stronę .
  • #3 11986047
    koszak24
    Poziom 2  
    Wielkie dzięki za fachową pomoc i życzliwość, wszystko działa :)
    Pozdrawiam
REKLAMA