logo elektroda
logo elektroda
X
logo elektroda
REKLAMA
REKLAMA
Adblock/uBlockOrigin/AdGuard mogą powodować znikanie niektórych postów z powodu nowej reguły.

Dragon CB 94 - wzbudzanie m.cz. przy maksymalnym Mic Gain, cicha modulacja

sztachet 12 Cze 2013 23:33 4095 12
REKLAMA
  • #1 12411816
    sztachet
    Poziom 9  
    Witam wszystkich mam radyjko Dragon cb 94 .Mam problem Z nadawaniem jak podkręcę Mic Gain na fuul i wcisnę nadawanie to piszczy w radyjku a modulacja jest nie zrozumiała, ale jak skręce na minimum ale nie do końca to jest w porządku tylko modulacja bardzo cicha. Mikrofon zmieniałem na inny a objawy są te same jaka może być przyczyna proszę o pomoc.

    Zmień tytuł i popraw błędy. Mic Gain działa, tylko się wzbudza m.cz. /Olek II/
  • REKLAMA
  • #3 12412306
    SP5ANJ
    Spoczywaj w Pokoju
    Witam.
    sztachet napisał:
    ... jak podkręcę Mic Gain na fuul i wcisnę nadawanie to piszczy w radyjku a modulacja jest nie zrozumiała, ale jak skręce na minimum ale nie do końca to jest w porządku tylko modulacja bardzo cicha.

    Prawdopodobnie nanosi się w.cz. na kabel mikrofonowy lub kabel ten jest wadliwie wykonany i są "przesłuchy" pomiędzy kabelkiem mikrofonu a kabelkiem głośnika, którego wyłączamy w czasie nadawania przełącznikiem PTT.

    Dragon CB 94 - wzbudzanie m.cz. przy maksymalnym Mic Gain, cicha modulacja


    Pozdrawiam.
  • REKLAMA
  • #4 12421818
    sztachet
    Poziom 9  
    SP5ANJ napisał:
    Prawdopodobnie nanosi się w.cz. na kabel mikrofonowy lub kabel ten jest wadliwie wykonany i są "przesłuchy" pomiędzy kabelkiem mikrofonu a kabelkiem głośnika, którego wyłączamy w czasie nadawania przełącznikiem PTT.
    Kabel sprawdziłem jest dobry,zmieniłem na nowy i to samo ale jeszcze zauważyłem że na FM jest wszystko w porządku nic nie piszczy.Nie chciałbym nic dodatkowo lutować tylko wymienić wadliwą część.Mam tu taj bardziej czytelny schemat,a jeszcze zapomniałem dodać że radyjko ma 12Wat 6 czterdziestek przełącza się automatyczną 9

    Moderowany przez Olek II:

    Brak reakcji usera na wpis moderacyjny.
    https://www.elektroda.pl/rtvforum/topic2588588.html#12411816
    Regulamin pkt 3.3.

  • REKLAMA
  • #5 12422732
    multihunter
    Poziom 26  
    Nie zrozumiałeś o co chodzi - odłącz na próbę przewód głośnikowy, a potem mikrofonowy we wtyku mikrofonowym
  • #6 12423963
    sztachet
    Poziom 9  
    A więc odłączyłem kabelek od mikrofonu plusowy i nic nie piszczało było ok,a potem zalutowałem go i odłączyłem kabelki od głośnika i piszczy ale cicho . Prawdopodobnie T201 albo T401 piszczą bo tam dochodzi pisk.
  • REKLAMA
  • #7 12424296
    multihunter
    Poziom 26  
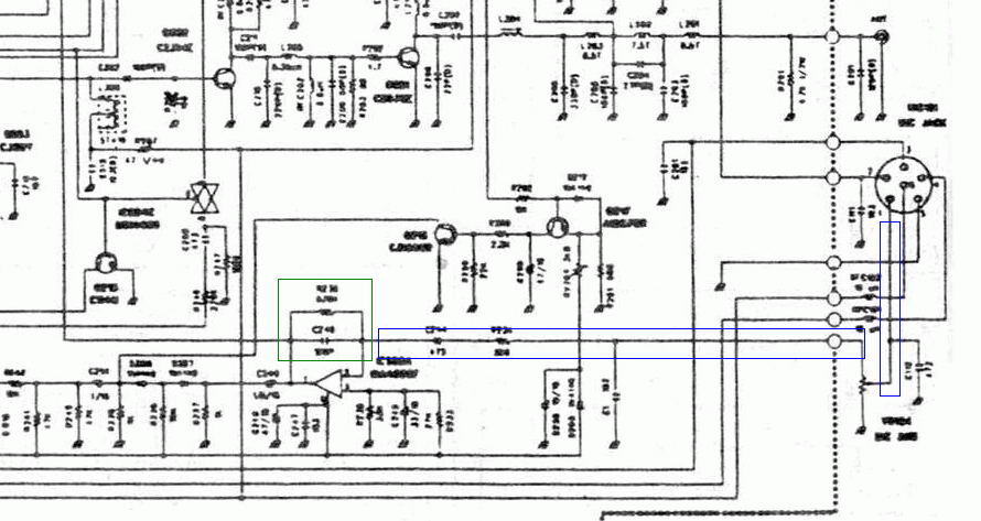
    Dragon CB 94 - wzbudzanie m.cz. przy maksymalnym Mic Gain, cicha modulacja

    Na niebiesko
    wstawić dławik + dołączyć do masy na całej rozciągłości ścieżki kilka C ≈100pF
    dodatkowo (jeżeli nie ma), to 100pF równolegle (bezpośrednio) do wkładki mikrofonowej

    Na zielono
    Dobierając rezystor na mniejszy spadnie wzmocnienie tym samym zniknie wzbudzenie

    Zastanawia mnie jedna rzecz
    Konstrukcyjnie podobny Yosan JC-2204 tam robi się odwrotnie, tzn. dodaje się wzmocnienia, bo jest do bani
  • #9 12438915
    sztachet
    Poziom 9  
    Witam ostatnio nie miałem czasu ale dzisiaj się zabrałem za moje radyjko i znalazłem usterkę wzbudzenia i pisku w modulacji. W radyjku ktoś majstrował,mianowicie od rezystora R246 poprowadził mostek do diody D207 usunąłem mostek i problem rozwiązany, czysta i głośna modulacja i zero wzbudzenia z tego co odpowiadali mobile ale jeszcze jutro sprawdzę dokładnie na radyjku kolegi. A jeszcze jeden mały problem,Scan nie reaguje na squelch,ale to już nie jest taki problem.Na razie dziękuje za pomoc pozdrawiam.
  • #10 12439426
    multihunter
    Poziom 26  
    Widocznie (prawdopodobnie by dołożyć wzmocnienia) ktoś miał powód, by to zrobić
    SP5ANJ napisał:
    i są "przesłuchy"
    I to jakie :D
    sztachet napisał:
    od rezystora R246 poprowadził mostek do diody D207
    To teraz popatrz na czym polegało sprzężenie zwrotne
    Z definicji generatora Link sygnał wchodzi na wejście dodatnie 4558

    Dragon CB 94 - wzbudzanie m.cz. przy maksymalnym Mic Gain, cicha modulacja

    i wychodzi nieodwrócony... warunek fazy n*360° zostaje spełniony

    Dragon CB 94 - wzbudzanie m.cz. przy maksymalnym Mic Gain, cicha modulacja

    Zwarte ze sobą odnóża 6+7 oznacza, że wzmocnienie 4558 wynosi 1

    Dragon CB 94 - wzbudzanie m.cz. przy maksymalnym Mic Gain, cicha modulacja

    Układ jest filtrem aktywno-pasywnym, więc wzmocnienie (częstotliwości środkowej filtru) jest nieco mniejsze
    sztachet napisał:
    jak podkręcę Mic Gain na fuul i wcisnę nadawanie to piszczy
    Jak widać wystarczy dołożyć sygnału, by spełnić warunek amplitudy
    Szanowni Państwo mamy całkiem praktyczny generator obcowzbudny
    Na czerwono ogranicznik ALC, skąd sygnał powinien być wzięty gdyby to było zrobione jak należy

    Dodano po 1 [godziny] 14 [minuty]:

    Zastanawia mnie teraz, czy podobne awarie nie są wynikiem tej modyfikacji

    https://www.elektroda.pl/rtvforum/topic2376541.html
  • #11 12439846
    sztachet
    Poziom 9  
    Witam jeszcze mam jedno pytanko jestem troszkę odstrojony w stronę 5, pomiędzy 5 a 0. Co można z tym zrobić czy po prostu muszę oddać radio do serwisu.
  • #12 12440066
    SP5ANJ
    Spoczywaj w Pokoju
    Witam.

    Przypominam, że jest to dział serwisowy a tak zadane pytanie :
    sztachet napisał:
    ... jeszcze mam jedno pytanko jestem troszkę odstrojony w stronę 5, pomiędzy 5 a 0. Co można z tym zrobić czy po prostu muszę oddać radio do serwisu.

    - to regulamin pkt 3.1.11 i pkt 3.1.17.

    Masz dwie możliwości :
    1. oddać radio do serwisu (czytając Twój temat - to najlepsze rozwiązanie)
    2. samemu wstroić na tzw. "zdudnienie" dwóch sygnałów - wymaga to jednak pewnego doświadczenia


    Pozdrawiam.
  • #13 12445904
    sztachet
    Poziom 9  
    Kolego SP5ANJ żadnego tutaj doświadczenia nie potrzebowałem radyjko dostroiłem i jestem teraz idealnie w 0.Radyjko prawdopodobnie przywiezione z zagranicy i było w 5 ktoś je przestroił w 0.Wystarczyło pokręcić podkuwką i dostrojone, a że radio ma ze 20 lat i 15 lat nie używałem go to mogło się odstroić."zdudnienie" dwóch sygnałów nie miało nic wspulnego a czytając twoje podpowiedzi typu że kabel jest wadliwie wykonany. Jak by był wadliwy to by od nowości był taki problem.
REKLAMA