logo elektroda
logo elektroda
X
logo elektroda
REKLAMA
REKLAMA
Adblock/uBlockOrigin/AdGuard mogą powodować znikanie niektórych postów z powodu nowej reguły.

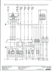
Golf IV 1.9TDI - Nie migają kierunki po zamknięciu, vag moduł, Blok 11- otwarty

30 Wrz 2013 15:40 14223 29
REKLAMA
  • #1 12794099
    Konto nie istnieje
    Konto nie istnieje  
  • REKLAMA
  • #2 12797800
    Erwin123
    Poziom 26  
    Kodowanie kolego - sygnalizacja .

    Dodano po 0 [sekundy]:

    Kodowanie kolego - sygnalizacja .
  • #3 12800363
    Pati
    Poziom 27  
    Erwin123 napisał:
    Kodowanie kolego - sygnalizacja .

    Dodano po 0 [sekundy]:

    Kodowanie kolego - sygnalizacja .


    Nie koniecznie tu widzę problem z błędnym rozpoznaniem otwarcia któryś drzwi/klapy. Auto widzi coś otwarte i nie potwierdza załączenia trybu "safe".

    Np. jak zamkniesz auto z pilota i masz otwarty bagażnik to zamknie wszystkie drzwi ale nie mrugnie. Zamkniesz bagażnik to dopiero mrugnie.

    Pozdr.
  • #4 12801155
    Konto nie istnieje
    Konto nie istnieje  
  • #5 12801387
    Staszek49
    Poziom 35  
    Np. w Golfie IV combi klapę bagażnika otwiera się również poprzez naciśnięcie przycisku mikro wyłącznika, znajdującego się pod lampkami oświetlającymi tablicę rejestracyjną.
  • #6 12801462
    Konto nie istnieje
    Konto nie istnieje  
  • #7 12801772
    trans-serwis
    Poziom 39  
    Wlew paliwa jest też z centralnego zamka.
  • REKLAMA
  • #8 12802350
    Konto nie istnieje
    Konto nie istnieje  
  • #9 12803442
    Pati
    Poziom 27  
    Jak masz otwarte na bagażniku to nie wiem gdzie masz problem?

    Nie ma dodatkowego modułu różni się softem ten od manualnej klamki jak założysz do wersji mikrostyku to jak będziesz zamykał centralny to automatycznie będzie podbijał klapę. Tak w kombi jak i w każdej borze bo to są na mikrostykach. Manual masz w każdym checzbeku ;) i w pasacie przedliftem. Wlew paliwa jest na guzik osobna instalacja prosta.
  • #10 12803472
    grala1
    Specjalista grupy V.A.G.
    Erwin123 napisał:
    Kodowanie kolego - sygnalizacja .

    Dodano po 0 [sekundy]:

    Kodowanie kolego - sygnalizacja .


    To się w adaptacjach ustawia a nie w kodowaniu.
    Miga Ci dioda w drzwiach po zamknięciu z pilota? Jeżeli nie to nie potwierdzi migaczami zamknięcia.
    Powinno być też słychać jak zamyka drzwi na 2 razy - ryglowanie.
    Problem może być w zamku kierowcy.
  • REKLAMA
  • #11 12806056
    Konto nie istnieje
    Konto nie istnieje  
  • #12 12806661
    Pati
    Poziom 27  
    bagażnik ma dwa styki, więc jak reaguj lampka nie jest powiedziane że komfort widzi klapę zamkniętą. A to że na dwa razy zamyka przy otwartum bagażniku to norma. A to ze nie włącza się alarm też norma

    Dodano po 55 [sekundy]:

    odłącz kostke 3 pin przy zamku. Jak to nie pomaga to zobacz kable w gumie może mają zwarę do masy

    Dodano po 39 [sekundy]:

    A jak to nie pomaga to przy komforcie brązowy/czarny odetnij na próbę.
  • #13 12809840
    Konto nie istnieje
    Konto nie istnieje  
  • #14 12815400
    Konto nie istnieje
    Konto nie istnieje  
  • #15 12816115
    grala1
    Specjalista grupy V.A.G.
    Adaptacja - kanał 09 - ustawić na 1.
    Jeżeli jest 1 to spróbuj zmienić na 0, zapisać i jeszcze raz zmienić na 1 i zapisać.
  • #16 12817310
    Pati
    Poziom 27  
    no to w końcu odłączyłeś kostkę 3 pin od zamka bagażnika i co bo chaos tu masz w tych wypowiedziach.
  • #17 12818559
    Konto nie istnieje
    Konto nie istnieje  
  • #19 12820934
    Pati
    Poziom 27  
    Grzesiek794239 napisał:
    Na odpiętym: lampka w bagażniku nie świeci, w vagu blok16 pokazuje zamknięty, gdy wepnę kostkę na otwartym pokazuje otwarty. A w kanale 11 bez zmian otwarty.


    Nie obraź się ale mistrzem tłumaczenia o co Ci chodzi to nie jesteś. Jeżeli odłączysz kostkę 3 pin i wszytko jest ok (tak jakby klapa była zamknięta) a jak ją podłączysz i klapa jest zamknięta i pokazuje otwartą to znaczy sie, że uszkodzony jest styk w zamku (zwarty na stałe).

    A jeżeli cały czas jest otwarte to utnij brązowy/czarny przy komforcie i musi zgasnąć otwarcie i znaczy to że kabel ma gdzies zwarcie. Miałem raz taki przypadek poszczałem nowy kabel.
  • #20 12821813
    Konto nie istnieje
    Konto nie istnieje  
  • #21 12822625
    Pati
    Poziom 27  
    Pati napisał:
    .......bagażnik ma dwa styki..............
  • #22 12822666
    Konto nie istnieje
    Konto nie istnieje  
  • #23 12822683
    Pati
    Poziom 27  
    Kostka ma 3 piny jak już zauważyłeś, jeden masa drugi masa gdy bagażnik otwarty na "jeden raz" czyli klapa luźna ale nie da sie otworzyć, drugi masa gdy bagażnik całkiem otwarty. Jeden z tych sygnałó nie dochodzi. 11 to widzę że jest otwarte na maksa a 16ka to wstępnie otwarta (luźna).
  • #24 12826881
    Konto nie istnieje
    Konto nie istnieje  
  • REKLAMA
  • #25 12827754
    andrzej20001
    Poziom 43  
    Odepnij kostkę sprawdź/popraw kodowanie na 1 (na potwierdzenie mignięciem), jak będzie migać to potem zajmij się mikrostykiem w zamku. Musi coś zwierać na masę kabel/mikrostyk.
  • #26 12827985
    Pati
    Poziom 27  
    Ogolnie czy oba styki idą na komfort to ja nie jestem pewien na pewno są dwa styki. Na pewno zawsze brązowy z czarnym to jest ten, który wywołuje alarm w komforcie, czy to golf czy passat czy skoda. ten drugi styk jakoś nigdy mnie specjalnie nie idteresował, ale z tego co kojarzę to tu może to być brązowy z zielonym lub odwrotnie.
    Skoro już tak długo nie możesz do tego dojśc zpojżę na swoje schematy ale mam je na warsztcie a ja teraz akurat jestem chory i się wyleguję ;)
  • #27 12828989
    Konto nie istnieje
    Konto nie istnieje  
  • #28 12830020
    Pati
    Poziom 27  
    mechanicznie oba są na dwa razy. Ale elektrycznie odwrotnie niż mówisz. Jest jeden styk w drzwiach każdych a dwa styki w tylnej klapie.

    A to co mówisz to standardowy problem w zamkach vw 97-05

    Ja np na wysyłkę regeneruje zamki za 60zł/szt a z wyciągnięciem na miejscu 120zł.

    Regeneracja wewnętrznych połączeń + wymiana styku zewnętrznego.

    Dodano po 1 [minuty]:

    Z resztą ten Twój problem też standard tylko zazwyczaj jest odwrotnie że nie raguje na otwarcie a nie że jest otwarte na stałe.

    Z tego co wiem od klientów to zamki nowe w serwisie są stosunkowo tanie i warto kupować nowe.
  • #29 12837180
    Konto nie istnieje
    Konto nie istnieje  
  • #30 12841405
    Pati
    Poziom 27  
    Napisałem Ci, że styki sa dwa i ze nie jestem pewien czy oba ida na komfort. Chyba jednak idzie tylko jeden. Drugi do lampki tylko. Tak na kostce zmienia kolor dlatego masz ciagłośc obwodu. Inne kolory są w klapie a inne w aucie już. Co do zamków w drzwiach to zgadza się razem jest nawet 5 styków w przednich drzwiach, ale mówiliśmy o tych co rozpoznają położenie rygla a nie o tych pozostałych.

    zmień moduł to zobaczysz bo teoretycznie nie powinien rozpoznawać obu stanów tylnej klapy skoro nie dochodzi do niego ta informacja. Z cana też raczej tego nie czyta, chyba że idzie ten kabel na licznik bo tam w sumie tez jest kontrolka tylko nie wiem czy nie jest odwrotnie że to licznik już czyta za cana.
REKLAMA