logo elektroda
logo elektroda
X
logo elektroda
REKLAMA
REKLAMA
Adblock/uBlockOrigin/AdGuard mogą powodować znikanie niektórych postów z powodu nowej reguły.

Renault Master 2.2dci 2004 - wycieraczki i spryskiwacz nie działają poprawnie

autoas 30 Gru 2013 20:04 2199 5
REKLAMA
  • #1 13117511
    autoas
    Poziom 42  
    Witam!
    Brak wycieraczek czasowych i spryskiwacza
    Spryskiwacza brakuje cały czas (silnik sprawny), w parametrach nie widać zmiany stanu po naciśnięciu na manetkę...
    Jak włączy się na przełącznikiem na czasowe to wycieraczki chodzą 7/9 razy i zatrzymują się gdziekolwiek...w parametrach cały czas włączone??? Tylko jakby na chwilę mignie napis BRAK i wtedy zatrzymują się oczywiście gdziekolwiek...
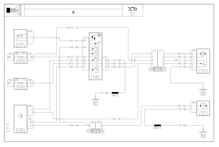
    Błąd w UCH DF097 (zwarcie)
    Przełącznik podmieniany i UCH podmieniane
    Prośba o sugestie, co tam sprawdzić lub schemat bo nie mam
    Oczywiście "przekopałem" co mogłem ale lipa
    Pozdrawiam!
  • REKLAMA
  • Pomocny post
    #2 13117676
    milejow
    Poziom 43  
    Wyrywaj napęd wycieraczek, wytarte albo nadpalone blaszki ślizgowe na tarczy obrotowej, brak sygnału zwrotnego o dolnym położeniu wycieraczek i zatrzymanie w trybie awaryjnym. Renault Master 2.2dci 2004 - wycieraczki i spryskiwacz nie działają poprawnie
  • REKLAMA
  • #3 13117681
    autoas
    Poziom 42  
    A spryskiwacz?
  • REKLAMA
  • Pomocny post
    #4 13117706
    milejow
    Poziom 43  
    Jak z manetki wychodzi sterowanie+ to pompka ubita(tam poza pompką i przekładnią wycieraczek nic się nie psuło).
  • REKLAMA
  • #5 13117731
    autoas
    Poziom 42  
    No własnie z manetki nie wychodzi sterowanie, BRAK...
    Naprawię silnik i wtedy zobaczę co ze spryskiwaczami
    Dzięki
  • #6 16542425
    jerzuwawa
    Poziom 11  
    U mnie pojawiła się podobna sytuacja. Po włączeniu wycieraczek wywala bezpiecznik od spryskiwaczy. W trybie czasowym wycieraczki potrafią się zatrzymać w losowym miejscu, czasem po dwóch albo trzech przetarciach szyby. Są takie momenty, że wycieraczek nie da się wcale wyłączyć. Czy winne też są blaszki ślizgowe?
REKLAMA