logo elektroda
logo elektroda
X
logo elektroda
REKLAMA
REKLAMA
Adblock/uBlockOrigin/AdGuard mogą powodować znikanie niektórych postów z powodu nowej reguły.

Ford Mondeo MK1 1,8 TD - Nie działa rozrusznik z kluczyka

Conradec 03 Sty 2014 19:30 9750 16
REKLAMA
  • #1 13132329
    Conradec
    Poziom 11  
    Witam wszystkich i proszę o wyrozumiałość, bo usterka z jaką przyszło mi się zetknąć jest bynajmniej niebanalna. Po pracy wróciłem do domu, wstawiłem auto do garażu i wszystko było OK. Później chciałem uruchomić silnik i tu ZONK; świeczki grzeją, kontrolki są (poza hamulcem ręcznym - może się spaliła żarówka bo wcześniej świeciła), wszystko co elektryczne działa, ale... Kiedy przekręcam stacyjkę w położenie start to nic się nie dzieje, cisza. Na początku pomyślałem o bezpiecznikach, sprawdzone są wszystkie jakie dojrzałem w kabinie i pod maską. Potem zacząłem szukać jakiegoś śmiesznego przekaźnika R6 (bo wyczytałem w różnych źródłach o występowaniu takowego) i niestety ku mojemu zdumieniu tam gdzie powinien być to jest tylko wolny slot z żółtą kropką. Pomyślałem, że skoro nie ma tego przekaźnika to widocznie nie występuje w tym modelu, ale w takim razie jak do tej pory działał rozrusznik? Kto w tym momencie pomyślał o stacyjce ten też nie ma racji. Odłączyłem kostkę stacyjki i na przewodach połączyłem na pająka całą kostkę szukając tego kabelka, który ma załączać elektrowłącznik rozrusznika. Naturalnie nie znalazłem takiego (bo inaczej nie zawracałbym głowy nikomu) a przynajmniej nie było żadnego efektu rozruchowego. Pomyślałem, że skoro nie ma tu przekaźnika R6 (pod maską w skrzynce obok akumulatora) to może powinienem sprawdzić co załącza się w tym miejscu. Zwora zrobiona z przewodu potwierdziła moje przypuszczenia - rozrusznik działa książkowo. Ręce mi opadły bo nie mam pojęcia co zdechło skoro do tej pory rozrusznik działał bez tego przekaźnika, przewody te które są nie mają śladu przegrzania czy nawet śniedzi na blaszkach, stacyjka działa prawidłowo, rozrusznik kręci na zworkę pod maską... Nie wiem gdzie szukać przyczyny. Czy jest jakieś magiczne ustrojstwo (bo immo nie występuje) nie mam żadnego pilota a kluczyki są zwykłe, bez pastylek czy czegokolwiek jeszcze, centralny zamek działa z prawych drzwi na cały samochód ale nawet centralki za schowkiem nie ma. Totalny brak jakiejkolwiek elektroniki (w widocznych/ustalonych miejscach) i nadal zagadka.
    Proszę o porady i sugestie bo palenie za każdym razem na zworę jest uciążliwe.
  • REKLAMA
  • #2 13132413
    guard10
    Poziom 28  
    Witam przedzwon przewod od rozrusznika do samej stacyjki musi miec przejscie a potem czy po przekreceniu stacyjki czy pojawia sie plus na nim jezeli nie to stacyjka do wymiany.Pozdrawiam
  • #3 13132491
    Conradec
    Poziom 11  
    Dziękuję za zainteresowanie i szybką reakcję ale kolego guard10 przeczytaj uważnie jeszcze raz to co napisałem o stacyjce i metodzie detekcji poszczególnych obwodów - wszystko co dochodzi do kostki stacyjki było upięte na pająka. Bez rezultatu. Nie dodałem, że sama stacyjka też została przedzwoniona - naturalnie niczego nie znalazłem bo inaczej nie zawracałbym głowy nikomu.
    Od rozrusznika nie może być ciągłego przewodu do stacyjki skoro jest element sterujący (przekaźnik) ale w konektorach cewki R6 w żadnym momencie nie występuje napięcie sterowania ani masa (?) Ot taka ciekawinka.
  • REKLAMA
  • #4 13132571
    szast
    Poziom 21  
    Napięcie na cienkim przewodzie dochodzącym do rozrusznika sprawdzałeś gdy był przykręcony do rozrusznika czy go odpinałeś ?
  • REKLAMA
  • #5 13132583
    guard10
    Poziom 28  
    Witam wiec podaj wiecej szczegolow chocby rocznik, typ silnika.Jak Ci pomuc gdy nie podajesz wszystkich danych a to zenapisalem o sprawdzeniu podstawych rzeczy do sprawdzenia to chyba normalne.Pozdrawiam
  • #6 13133044
    Conradec
    Poziom 11  
    Więcej szczegółów dotyczących auta: Ford Mondeo 95' mk1 htb, 1,8 TD, CZ, ES, EL, klimka, zegary bez linki, brak immobilizera, alarmów, etc. (chyba, że są jakieś ukryte o czym nie wiem), proszę pytać jakie jeszcze szczegóły mogą być pomocne to chętnie podam.
    Kolego Szast na rozruszniku nie ma cienkiego przewodu a ten, który załącza elektromagnes nie jest połączony ze stacyjką i jest przekrojem porównywalny do LgY 4.Ten właśnie przewód dochodzi do konektora w slocie przekaźnika R6 zatem napięcie na nim jest wtedy kiedy połącze go na zworkę. Z mojej dedukcji wychodzi mi, że instalacja musi być opcjonalnie przewidziana na nie mniej niż dwa elementy sterujące niezależne od siebie (być może dlatego slot na przekaźnik R6 jest wolny) i tylko dzięki temu jest możliwość odpalania samochodu pod maską.
    Kolego guard10 ja nie chcę tematu ciągnąć jak brazylijski serial tylko próbuję rozwiązać zagadkę, która opisałem wyżej. Nie rozumiem dlaczego uważasz, że mogłem napisać, że sprawdziłem coś a w rzeczywistości pominąłem podstawowe czynności diagnostyczne. To nie jest quiz tylko mój samochód, którym codziennie rano dojeżdżamy do pracy i szkoły. Czy uważasz, że bawi mnie ta sytuacja i dla żartu piszę o tej usterce, którą próbuję naprawić?
    Pozdrawiam i dziękuję za sugestie, proszę o dalsze podpowiedzi, może ktoś ma jakieś mapy do tego auta.
  • #7 13133730
    Abada37
    Poziom 15  
    Witam. Kolego może masz czujnik sprzęgła.
  • REKLAMA
  • #8 13134147
    guard10
    Poziom 28  
    Witam chcesz i masz

    Dodano po 6 [minuty]:

    Jakos pliki nie poszly zaraz dodam Ford Mondeo MK1 1,8 TD - Nie działa rozrusznik z kluczyka

    Dodano po 1 [minuty]:

    Conradec

    Dodano po 31 [sekundy]:

    Jakos pliki nie poszly zaraz dodam Ford Mondeo MK1 1,8 TD - Nie działa rozrusznik z kluczyka

    Dodano po 1 [minuty]:

    Przesylam na priw bo cos sie tnie
  • #9 13134174
    Pójdę boso
    Poziom 20  
    Abada37 Ty stales obok mondeo? Jaki czujnik sprzęgła...

    Przekaznika nie ma bo mogły się styki wypalić i ktoś przeniósł go w inne miejsce. popraw te przewody bo wiesz jaki do czego i zrób to od początku lub po nitce do kłębka i od rozrusznika szukaj przekaznika. Za schowkiem jest sterownik który również operuje sprezarka centralnego zamka.
  • #10 13134389
    Conradec
    Poziom 11  
    Pójdę boso w jakim celu ktokolwiek miałby przenosić przekaźnik skoro w tym punkcie (R6) rozrusznik staruje? Tyle tylko, że nie ma napięcia wysterowania cewki w momencie pozycji start. Co się tyczy schowka... Po wyjęciu schowka widzę masę miejsca i żadnego modułu. Wcześniej już chciałem dodać radiolinię do CZ i poległem. Szukałem i na tym forum i na fordowskich opisu jak mam wysterować i to co wyczytałem ma się nijak do tego auta, które mam ale to juz OT w tym temacie więc do rzeczy. Otóż za schowkiem nie ma nic oprócz dmuchawy. Co się tyczy sprężarki do CZ (?) Chyba pomyliłeś grupę FORD'a z niemiecka grupą VW. W Fordzie nie ma pneumatycznych siłowników CZ, a przynajmniej nie w Mondeo MK1.
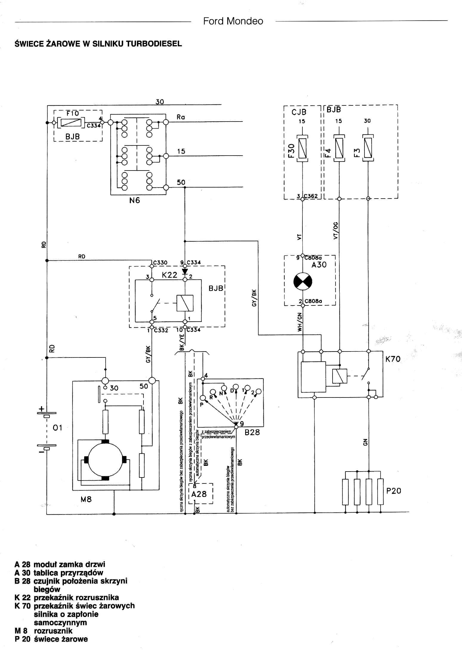
    guard10 bardzo dziękuję, to z całą pewnością może być pomocne. Gdybyś zechciał to podeślij mi proszę na sokconrad(małpka)gmail.com bo na PW to weszło mi tylko jedna stronka opisująca kolejne diagramy (spis schematów?) i nic więcej. A co się tyczy tego obrazka widocznego w Twoim poście to bardzo proszę o podpowiedź bo może źle to odczytuję, ale czy R11 ma coś wspólnego z zasilaniem rozrusznika czy to raczej do świec żarowych?
    Pozdrawiam i dziękuję za zainteresowanie
  • #11 13134860
    Pójdę boso
    Poziom 20  
    Mondeo 1 miały pneumatyczne silowniki, natomiast nie spotkałem z silownikiem mechanicznym. Nawet czas dla impulsu cz wydluzalem do trzech sekund aby sprawnie radiowka działała. Każdy z nich miał sterownik pod schowkiem. Co do przekaznika to mogły się styki upalić w gnieździe i ktoś to obszedł skoro go tam nie ma. Skoro w r6 startuje to zrób swoją instalację do stacyjki. Zajmie Ci to 15 minut. Nad kolumną kierownicy masz dziurę i miejsce na kable. Jak R6 sprawne, przekaznika nie było a auto paliło to albo stacyjka była obciążona prądem rozrusznika albo po ostatniej jeździe ktoś ci go ukradł. Bo jakie inne wyjście?
  • #13 13135776
    Conradec
    Poziom 11  
    carrot mucios gracies sinior :) Do szczęścia brakuje mi tylko odpowiedzi na zasadnicze pytanie: Którędy powinien iść właściwy przewód do wysterowania R6 i dlaczego nie ma obwodu ze stacyjki do cewki R6?
    Pójdę boso o jakim siłowniku mechanicznym piszesz bo nie ogarniam? Masz na myśli siłownik elektryczny czy jeszcze inny? Kolego zasadniczo proszę o wybaczenie za OT ale wyjaśnię może co w moim rozumowaniu jest siłownikiem pneumatycznym (wymagającym sprężarki/pompy i przewodów/rurek, którymi regulowane jest sterowanie ciśnieniowo) a co jest jak to określasz siłownikiem mechanicznym czyli jak rozumiem elektrycznym. Otóż w moim aucie nie ma żadnych rurek ciśnieniowych prowadzących do zamków i już. Do każdych drzwi idzie wiązka instalacji elektrycznej i jest złącze na słupku, do którego to złącza przyłącza się wiązkę drzwi. Nie ściemniaj mi więc, że mam pneumatyke. A czas musiałeś wydłużać bo to są siłowniki samonapędzające (czy tak jakoś) i wysterowanie takiego typu CZ wymaga stosowania dodatkowych dwóch przekaźników pracujących w trybie rewizyjnym (przełączanie styku) i na tych właśnie przekaźnikach zasilany bezpośrednio jest silnik siłownika master. To już dzisiaj w dzień dorwałem pełną dokumentację tego CZ i metodę wysterowania.
  • #14 13135902
    Pójdę boso
    Poziom 20  
    Ja nic Ci nie wmawiam. Czytaj proszę ze zrozumieniem.
  • #15 13136126
    Conradec
    Poziom 11  
    Pójdę boso wybacz mi jeżeli miałeś coś innego na myśli pisząc: "Mondeo 1 miały pneumatyczne silowniki, natomiast nie spotkałem z silownikiem mechanicznym." a ja bez namysłu przyjąłem, że masz na myśli CZ sterownay pneumatycznie (pompa, siłowniki ciśnieniowe, etc.) Dalej też piszesz, że: "Każdy z nich miał sterownik pod schowkiem." Skoro tak to widocznie w moim aucie ktoś go wymontował i bez niego tez działa CZ. :| Otóż Szanowny Panie kolego nie każde Mondeo MK1 ma sterownik. Owszem były stosowane sterowniki, były też immobilisery, ale nie w każdym. Odsyłam Ciebie najpierw do źródeł lub na fora tematyczne forda, a po zapoznaniu się z tematem i zbadaniu rozwiązań technicznych mógłbyś przynajmniej nie wprowadzać zamieszania i nie robić OT bo twoja wypowiedź o siłownikach, sterownikach etc. nie przybliżyła nas do rozwiązania/lokalizacji usterki, której dotyczy ten temat. I jeszcze prośba: Jeśli ktokolwiek czytał ten temat bez zrozumienia to chyba nie ja. A jeśli używasz jakiś skrótów myślowych to wybacz, ale nie trafiłem widocznie w ich sedno.
    Pozdrawiam i dziękuję za dobre chęci, proszę jeszcze kolegów o schemat dotyczący Mondeo MK1 z instalacja do DIESEL'a bo są podobno znaczne rozbieżności pomiędzy benzyną a Diesel'em pod maską.

    ==============================================
    Wiadomość z ostatniej chwili. Właśnie wróciłem z garażu i doprowadziłem do takiego stanu, że auto odpala z kluczyka. Kilka razy sprawdzałem wiązkę pomiędzy czarną skrzynką pod maską a kostkami w kabinie i za Chiny Ludowe nie mam pojęcia dokąd biegnie ten przewód szary z białym paskiem, który wychodzi ze stacyjki jako ten sterujący startem rozrusznika. Podchodziłem do jego przebiegu kilka razy i ani nie znalazłem bezpiecznika dedykowanego do tego przewodu, ani nie namierzyłem miejsca, w którym ten przewód miałby mieć jakikolwiek kontakt z przekaźnikiem R6. Co się tyczy samego R6 tutaj też nie wiem jak to jest. Niby w slocie jest cztery końcówki żeńskie widoczne, jednak w żadnej sterującej (85,86) nie ma masy. Napięcia startowego też nie ma. Nie żebym się czepiał ale gdyby mi ktoś pokazał na schemacie przebieg od kostki stacyjki do tego R6 to byłbym zobowiązany.
    Następna ciekawostka dotyczy właśnie masy występującej w tej skrzynce pod maską. Otóż kiedy poprowadziłem już dodatkowy przewód podłączony do wyjścia w stacyjce do wysterowania R6 masę podałem z wolnego slotu przekaźnika R8, który normalnie załącza pompę paliwa. U mnie nie ma elektrycznej pompy. Wcześniej sprawdziłem, która strona to masa i przewód masy z R6 wpiołem w masę R8. Siadam do palenia, przekręcam zapłon i ZONK - nie działają świeczki, rozrusznik tez milczy. Czystym przypadkiem pomyślałem o sprawdzeniu stacyjki na żarówkę. Podłączyłem żarówkę do tego przewodu szarego z białym paskiem i przy próbie odpalenia żarówka świeciła i przekaźnik działa. Podłączyłem mój przekaźnik R6 do innej masy i w tym przypadku padło na R10 (światło lewe drogowe?). Dopiero po podaniu masy z R10 do R6 wszystko działa jak powinno - świeczki grzeją i jest normalny start.
    Na koniec mam zapytanie dotyczące kontrolki ładowania. Sprawdziłem miernikiem poziom ładowania - 14,48V i ku mojemu zaskoczeniu kontrolka żarzy się. Czy coś nie halo z alternatorem się robi czy to inna przyczyna?
    Dziękuje za zainteresowanie i pomoc. Pozdrawiam
  • #16 13138014
    Abada37
    Poziom 15  
    Witam. Kolego "Pójdę boso" mam na myśli czujnik włącznik znajdujący się przy pedale sprzęgła. Montowany po to żeby odpalać na wyłączonym sprzęgle.
  • #17 13138914
    Conradec
    Poziom 11  
    Abada37 a kolega to - przepraszam za moją postawę - ale chyba nie koniecznie kojarzy temacik rozruchu lub braku możliwości uruchomienia rozrusznika w tym samochodzie.
    Kolego rozumiem dobrą wolę i chęć pomocy, ale najpierw może przeczytaj od początku ten temacik, i jeśli niekoniecznie jesteś pewien słuszności swojego pomysłu, który wrzucasz na forum to może poszukaj dodatkowych informacji dotyczących Forda Mondeo MK1 w wersji z najprostszym (bez popmpowtryskiwaczy, czujników, etc.) silnikiem DIESEL'a. Bo akurat w tym modelu brak jest wszelkich zabezpieczeń elektronicznych, elektronicznego sterowania na silniku czy choćby poszerzonego systemu informacji o stanie pracy (panel kontrolek) Więc może pomyśl zanim wprowadzisz w błąd innych, którzy nie będą mieli wiedzy technicznej i doświadczenia a być może trafią na ten temat i będą chcieli kiedyś skorzystać z porad/metod usunięcia usterki. Twój pomysł z czujnikiem na pedale sprzęgła w tym aucie jest tak samo zasadny jak katalizator spalin w parowozie i dodatkowo zastosowaniem EGR.
    Pozdrawiam i jeszcze raz dziękuję za zaangażowanie, wsparcie i pomoc jakiej wszyscy mi udzielili.
REKLAMA