logo elektroda
logo elektroda
X
logo elektroda
REKLAMA
REKLAMA
Adblock/uBlockOrigin/AdGuard mogą powodować znikanie niektórych postów z powodu nowej reguły.

VW Golf 3 - instalacja i sterowanie wskaźnika paliwa

to82 11 Lut 2014 13:55 10443 1
REKLAMA
  • #1 13288607
    to82
    Poziom 14  
    Witam.
    Posiadam samochód VW Golf III 1.4 92r.
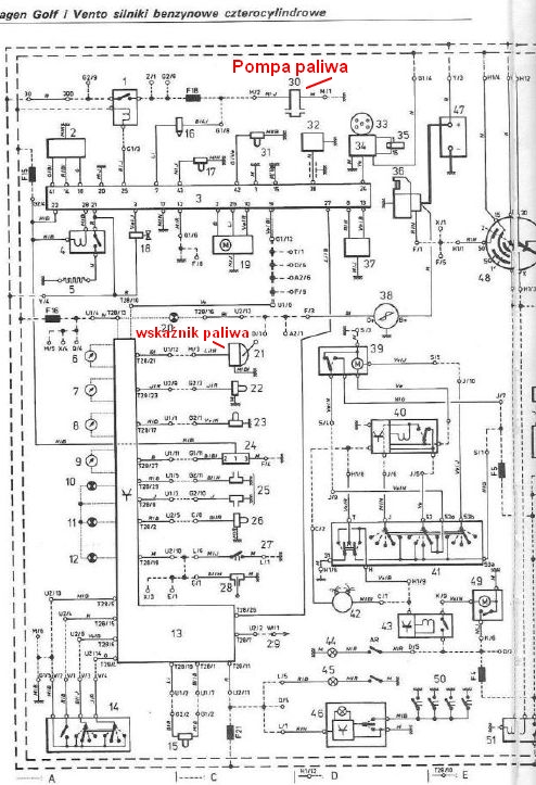
    Chciałbym się dowiedzieć na jakiej zasadzie jest sterowany wskaźnik poziomu paliwa od strony elektrycznej. Wiem, że w baku znajduje się pływak i na pompce jest potencjometr który pod wpływem zmiany ilości benzyny w baku ustawia dany poziom położenia potencjometru i zmienia się jego rezystancja i dzięki temu na wskaźniku od paliwa widać jaki mam obecny stan w baku. Ale nie oto mi chodzi. Chciałbym się dowiedzieć taką rzecz. Mianowicie do pompy paliwa dochodzą 4 kable.
    Te pierwsze zewnętrzne grubsze po lewej i z prawej strony to są zasilające pompę a te wewnątrz cienkie (pływak - potencjometr).
    Na jednym z tych cienkich mam +10V (które zapewne jest podawane z urządzenia sterującego) a ten drugi to jest masa? Czy to jest też prądowy?
    Względem schematu golfa 3 jest pokazane, że sam wskaźnik paliwa ma zasilanie i masę a od strony pływaka na schemacie nie widać. Jest tam aby tylko pompka bez pływaka.
    Czy ktoś wie może jak przebiegają kable od licznika poprzez pływak?
    Pozdrawiam
  • REKLAMA
  • #2 13288667
    to82
    Poziom 14  
    Nie wiem ale czy to by nie było czasami w ten sposób zrobione instalacja licznika?
    Wolę się zorientować niż coś spaprać VW Golf 3 - instalacja i sterowanie wskaźnika paliwa

    Dodano po 5 [godziny] 33 [minuty]:

    Witam ponownie.
    Przepraszam ale wkradł się błąd i w opisie schematu źle doczytałem się czujnika i wskaźnika paliwa. Znalazłem prawidłowy opis (czytelny) i poprawę zamieszczam na obrazku

    VW Golf 3 - instalacja i sterowanie wskaźnika paliwa

    Dodano po 6 [minuty]:

    Na to wygląda że napięcie jest podane ze stabilizatora napięcia 10V
    (doczytałem się na necie) i podany na wskaźnik poziomu paliwa a za nim na potencjometr (pływak) i do masy.
    Temat rozwiązany i zamykam go.
    Jednak na przyszłość może komuś się to przyda dla tych którzy chcą zrobić elektroniczny
    (na diodach led) wskaźnik poziomu paliwa.
REKLAMA