logo elektroda
logo elektroda
X
logo elektroda
REKLAMA
REKLAMA
Adblock/uBlockOrigin/AdGuard mogą powodować znikanie niektórych postów z powodu nowej reguły.

Golf 3 - Golf 3 silnik 2E dokładka klimatyzacji -kilka pytań .

psilos1 08 Mar 2014 20:05 9102 19
REKLAMA
  • #1 13383437
    psilos1
    Poziom 32  
    Witam,szukam kilku informacji dotyczących montażu klimatyzacji w golfie 3 silnik 2E rocznik 97.Dawca klimy nie znany ale na pewno benzyna.Mechanicznie wszystko podeszło bez problemów natomiast mam kilka pytań co do elektryki.
    Mam dwa wolne kabelki do sterownika silnika(dawca pin 33 i 35 kable oznaczone)jak je wpiąć do 2E.Drugie pytanie -został mi wolny gruby kabel czarno-żółty w małej wiązce idącej do włącznika klimatyzacji oraz nagrzewnicy(foto)Został wypięty i nie mogę znaleźć skąd .
  • REKLAMA
  • #2 13383496
    ociz
    VIP Zasłużony dla elektroda
    Na pewno masz 2E? W tym roczniku to już raczej coś nowszego powinno być.
    Przewód ze zdjęcia to po kolorze można się domyślić że ma iść do obwodu "X" czyli po przekaźniku tym z nr 18.
  • #3 13383537
    grala1
    Specjalista grupy V.A.G.
    Masz kolory tych 2 przewodów - 33, 35?
    Jeden pewnie będzie do informacji dla ECU że klima włączona a drugi to wyłączenie klimy przez ECU.
    Klima manualna czy climatronic?
  • REKLAMA
  • #4 13383553
    psilos1
    Poziom 32  
    grala1 napisał:
    Masz kolory tych 2 przewodów - 33, 35?
    Jeden pewnie będzie do informacji dla ECU że klima włączona a drugi to wyłączenie klimy przez ECU.
    Klima manualna czy climatronic?

    Witam,klima manual w oryginale kable były podpięty do ECU-niestety w sterowniku 2E piny sie nie zgadzają (są zajęte)

    Dodano po 17 [minuty]:

    ociz napisał:
    Na pewno masz 2E? W tym roczniku to już raczej coś nowszego powinno być.
    Przewód ze zdjęcia to po kolorze można się domyślić że ma iść do obwodu "X" czyli po przekaźniku tym z nr 18.

    Witam,silnik to 2E (2litry 8v).
  • #5 13383694
    krissdom
    Poziom 12  
    Z włącznika klimatyzacji z pinu 7 przewód idzie do komputera silnika do pinu 39.
    Często oznaczany jest jako niebieski.
    Podaj kolego kolory przewodów które są nie podłączone... będzie łatwiej znaleźć ich miejsce.
    Ten gruby czarno-żółty jak kolego pisał wyżej będzie podłączony do prądu po zapłonie. Gdybyś podał do czego jest obecnie podłączony (włącznik lub coś innego) i nr pinu we wtyczce to bym dokładniej określił gdzie ma być.
    Podaj też jakiego typu masz sterownik wentylatorów -jakie wtyczki i po ile pinów?
  • #6 13383878
    psilos1
    Poziom 32  
    krissdom napisał:
    Z włącznika klimatyzacji z pinu 7 przewód idzie do komputera silnika do pinu 39.
    Często oznaczany jest jako niebieski.
    Podaj kolego kolory przewodów które są nie podłączone... będzie łatwiej znaleźć ich miejsce.
    Ten gruby czarno-żółty jak kolego pisał wyżej będzie podłączony do prądu po zapłonie. Gdybyś podał do czego jest obecnie podłączony (włącznik lub coś innego) i nr pinu we wtyczce to bym dokładniej określił gdzie ma być.
    Podaj też jakiego typu masz sterownik wentylatorów -jakie wtyczki i po ile pinów?

    Witam i dziękuje za zainteresowanie.
    Kolory kabelków niestety nie moge podać w tej chwili ale na pewno idą w podszybie do sterownika silnika-są wypięte razem z konektorami oraz mają taśmy z oznaczeniami 33 oraz 35.Jezeli chodzi o ten gruby kabel czarno-żółty to wychodzi z dużej wtyczki która natępnie rozgałęzia sie na wlaczniki klimy oraz nagrzewnicę.
  • REKLAMA
  • #7 13384654
    grala1
    Specjalista grupy V.A.G.
    Tam raczej powinien być niebieski i zielony.
    Niebieski to info dla ECU że klima włączona, zielony to sterowanie załączeniem klimy (sterownik wentylatorów) z ECU.
  • #8 13384681
    psilos1
    Poziom 32  
    grala1 napisał:
    Tam raczej powinien być niebieski i zielony.
    Niebieski to info dla ECU że klima włączona, zielony to sterowanie załączeniem klimy (sterownik wentylatorów) z ECU.

    Tak dokładnie kolory sie zgadzają ale według schematu sterownika 2E podpinany tylko niebieski pod pin 39.Link
  • #9 13384695
    grala1
    Specjalista grupy V.A.G.
    Tyle że bez sygnału na zielonym sterownik wentylatorów nie załączy kompresora.
    Na tą chwilę po włączeniu klimy nic nie powinno się dziać. Jak podasz na niebieski plusa z włącznika to też się nie włączy bo nic nie wysteruje sterownika wentylatorów.
    Dopiero jak podasz sygnał na zielony do sterownika wentylatorów to klima ruszy (nawet bez niebieskiego przewodu).
  • #10 13384711
    ociz
    VIP Zasłużony dla elektroda
    Zielony to nie załączanie kompresora, a jego chwilowe rozłączanie przy większych obciążeniach silnika. Sterownik od 2E tego nie ma. Przynajmniej tak było w Golfach 3, tylko z czego ta klimatyzacja to nie wiadomo.
  • REKLAMA
  • #11 13384713
    psilos1
    Poziom 32  
    grala1 napisał:
    Tyle że bez sygnału na zielonym sterownik wentylatorów nie załączy kompresora.
    Na tą chwilę po włączeniu klimy nic nie powinno się dziać. Jak podasz na niebieski plusa z włącznika to też się nie włączy bo nic nie wysteruje sterownika wentylatorów.
    Dopiero jak podasz sygnał na zielony do sterownika wentylatorów to klima ruszy (nawet bez niebieskiego przewodu).

    W tej chwili nie moge sprawdzic ponieważ klima jest nie nabitą.Jak radzisz to podłączyć.

    Dodano po 5 [minuty]:

    ociz napisał:
    Sterownik od 2E tego nie ma. Przynajmniej tak było w Golfach 3, tylko z czego ta klimatyzacja to nie wiadomo.

    Skontaktowałem sie ze sprzedawcą-klimę wydłubał z ABS-a.
  • #12 13384807
    ociz
    VIP Zasłużony dla elektroda
    Czyli się zgadza tak jak pisałem. Niebieski co w ABS był na pinie 33 podłączasz do pinu 39 2E, zielnego nie podłączasz wcale.
    Tylko nadal nie rozumiem co robi 2E w 97 roczniku... Jak możesz to podaj numery z ECU.
  • #13 13384850
    psilos1
    Poziom 32  
    ociz napisał:
    Czyli się zgadza tak jak pisałem. Niebieski co w ABS był na pinie 33 podłączasz do pinu 39 2E, zielnego nie podłączasz wcale.
    Tylko nadal nie rozumiem co robi 2E w 97 roczniku... Jak możesz to podaj numery z ECU.

    Numer sterownika będę mógł podać dopiero jutro.
    Wiesz może dokładnie(do której kostki i pinu)idzie ten czarno-żółty?Chciałem jutro założyć deskę.
  • #14 13390777
    psilos1
    Poziom 32  
    Witam,podczas podłączania klimatyzacji do sterownika silnika w pinie 39 ECU jest już zielony kabelek-według schematu pod ten pin podpinany klimę której samochód nie miał.Co robić?
  • #15 13390820
    milejow
    Poziom 43  
    Zielony kabel leci na ten pin w silniku AGG.
  • #16 13390863
    psilos1
    Poziom 32  
    milejow napisał:
    Zielony kabel leci na ten pin w silniku AGG.

    Wiesz może pod jaki pin podpinany klimatyzację?Jutro podam numer sterownika silnika.Juz sam nie wiem co o tym Golfie myślec -w papierach rocznik '97 silnik 2E...chyba to jest niemożliwe w tym roczniku chociaż według auto data produkowany był od 91 do 98 roku.Czy 2E bedzie działał na sterowniku od AGG?
  • #17 13392678
    psilos1
    Poziom 32  
    ociz napisał:
    Jak możesz to podaj numery z ECU.

    {\Golf 3 - Golf 3 silnik 2E dokładka klimatyzacji -kilka pytań .}
    Sterownik od 2E-w pinie 39 ma już zielony kabelek...według autodata w ten pin wpinamy niebieski klimatyzacji(przekladka z ABS podłączone do ECU dwa kabelki niebieski oraz zielony)Jak podłączyć?
  • #18 13392790
    ociz
    VIP Zasłużony dla elektroda
    2E to raczej tylko Digifant Bosch-a z klapowym przepływomierzem, a tu masz Simensa więc kod silnika to AGG lub AKR.
    Niebieski tak samo, pin 39, a odcięcie kompresora na pinie 15.
  • #19 13392934
    psilos1
    Poziom 32  
    W papierach i na osłonie paska rozrzadu jest 2E ...
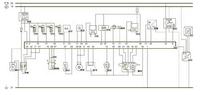
    Według schematu AGG 13 oraz 39 Golf 3 - Golf 3 silnik 2E dokładka klimatyzacji -kilka pytań . Golf 3 - Golf 3 silnik 2E dokładka klimatyzacji -kilka pytań .
  • #20 13393111
    milejow
    Poziom 43  
    psilos1 napisał:
    według auto data produkowany był od 91 do 98 roku

    W-g mojej Autodaty 2E siedział od 91 do 94r.
REKLAMA