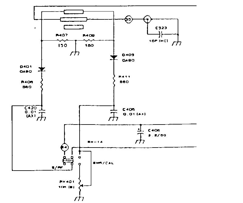
Cześć, wpadł mi w ręce Alan 28 i chciałbym go uzdrowić. Radio załącza się ale brakuje kilku elementów. Filtra ceramicznego Murata o symbolu w oryginale 55 HT, kwarcu 10,240 MHz. Pytanie czy mogę zastąpić brakujący filtr, filtrem Murata CFW 455HT? Czy wstawienie kwarcu spowoduje pojawienie się numerów kanałów? (po włączeniu radia pokazuje się litera H). Proszę o pomoc w temacie.
Dbamy o jednostki miar SI gdzie tą częstotliwość podajemy w Mega Hz [MHz] a nie w mili Hz.
10,240 MHz a nie (mHz).
Regulamin pkt 3.1.17.
[SP5ANJ]
Poprawione
Dbamy o jednostki miar SI gdzie tą częstotliwość podajemy w Mega Hz [MHz] a nie w mili Hz.
10,240 MHz a nie (mHz).
Regulamin pkt 3.1.17.
[SP5ANJ]
Poprawione