logo elektroda
logo elektroda
X
logo elektroda
REKLAMA
REKLAMA
Adblock/uBlockOrigin/AdGuard mogą powodować znikanie niektórych postów z powodu nowej reguły.

Passat B3 91R - brak napięcia na pinie 2 przełącznika nawiewu z AC

hlaalu 30 Wrz 2014 00:38 4029 6
REKLAMA
  • #1 14002458
    hlaalu
    Poziom 10  
    Witam

    Nabyłem niedawno passata B3 91R. Nie działa w nim dmuchawa. Na żadnym biegu. W aucie jest klimatyzacja manualna.

    Nie ma napięcia na pinie numer 2 (czarny gruby kabel) w przełączniku siły nawiewu na środku konsoli.

    Co sprawdziłem:
    - Dmuchawa sprawna na każdym biegu - podłączana na krótko. Rezystor OK
    - Bezpieczniki 8 i 19 OK
    - Przekaźnik 18 podmieniany w slocie numer 4 w skrzynce bezpieczników - brak efektu.
    - Przewód od N/01 w skrzynce bezpieczników do kostki w panelu nawiewu jest nieprzerwany

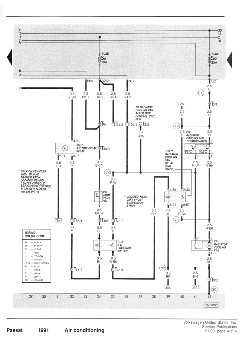
    Nie rozumiem schematów niektórych bo wg nich sygnal na kostkę w panelu powinien iść ze slota Q/02 a u mnie idzie z N/01. N/01 mają chyba urządzenia z klimatyzacją? Załączam schemat (rys.7), który udało mi się znaleźć w internecie. Ale on nie do końca odpowiada temu co widzę w tym aucie. Na końcu w opisie skrzynki bezpieczników jest info że Q to tablica wskaźników a N to kabelki do nawiewów.

    Nie wiem co dalej. Czy podmienić skrzynkę bezpieczników? Wygląda na to że +12V się na N/01 nie pojawia. Co mnie zastanowiło to w slocie numer 1 przekaźników "A/C Relay " nie ma przekaźnika 13 lub 140 (bo chyba takie powinny tam być?). Jest tylko jakiś bliżej nieokreślony 4 pinowy bez podanego numeru. Czy to dobry trop?
  • REKLAMA
  • REKLAMA
  • #3 14002695
    hlaalu
    Poziom 10  
    Strumien swiadomosci swia napisał:
    Kolego sprawa prosta tam masz przełącznik i silnik .
    Czego brakuje na silniu lub przełączniku.


    Hej,

    Na przełączniku brak + który byłby podawany dalej na silnik (poprzez przekręcenie pokrętła). Przewód który idzie do przełącznika z pinu numer 2 do skrzynki wchodzi w slocie N/01. Przewód przełącznik <-> skrzynka bezpieczników nie jest przerwany.

    Czytam i czytam tematy podobne i nic nie mogę podobnego znaleźć. Ktoś miał podobny problem i było to związane z kostką stacyjki ale nie działały mu też tylna wycieraczka i p. mgłowe. Mi nie działa tylna wycieraczka ale zmieniałem klapę i nie wiem czy silnik nie jest po prostu spalony. P. mgłowe działa jak należy.

    Tutaj podobny temat który znalazłem:
    https://www.elektroda.pl/rtvforum/topic2616133.html#12565772
  • #4 14005537
    hlaalu
    Poziom 10  
    Witam,

    Uprzejmie proszę o jakąś podpowiedź. Stanąłem w martwym punkcie i nie wiem co dalej. Na razie przychodzi mi do głowy tylko puszczenie zasilania na nawiew z innego punktu poprzez bezpiecznik ale chciałbym uniknąć robienia tzw drutów.

    Edit:

    Kolejny podobny temat tylko że passat B4.

    https://www.elektroda.pl/rtvforum/topic2034991.html#9684095

    Właśnie rysunek autora tego tematu przedstawia to co się u mnie stało. Sprwadzę czy bezpiecznik nie zaśniedziała ale to raczej nie to..
  • REKLAMA
  • #5 14005635
    Pawel wawa
    VIP Zasłużony dla elektroda
    Prześledź zasilanie od kostki stacyjki do samego wyłącznika i zobaczysz gdzie go brak.
  • #6 14005722
    hlaalu
    Poziom 10  
    Witam

    Zrobię to. Dodam że właśnie znalazłem właściwy schemat do mojego passata!

    I wszystko jasne. Tzn jednak mam dobrze że z N/01 wychodzi zasilanie czarnym kablem na przełącznik nawiewów. A skoro brakuje na N/01 prądu to wg tego schematu nie podaje go przekaźnik lub brak go na N/03 ale N/03 jest OK - tam bezpiecznik itp jest OKi.

    Cóż za szczęście jak się ma właściwy schemat !

    Czyli moim celem jest teraz przekaźnik. Tylko nie posiadam takowego :/

    Zadam jeszcze pytanie poza tematem. Czy sterownik wentylatorów jest tylko w climatronicu ? Bo posiadam cały climatronic w warsztacie który chcę przełożyć do swojego auta. Tam ten sterownik jest. W moim 2.0 z manualną go nie mogę znaleźć.
  • REKLAMA
  • #7 14009700
    hlaalu
    Poziom 10  
    Witam,

    Montaż przekaźnika numer 13 załatwił sprawę. Nawiew działa.
REKLAMA