logo elektroda
logo elektroda
X
logo elektroda
REKLAMA
REKLAMA
Adblock/uBlockOrigin/AdGuard mogą powodować znikanie niektórych postów z powodu nowej reguły.

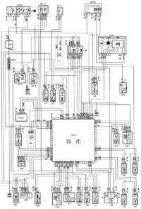
Peugeot 306 1.6i '95 - nie odpala. brak +12v na przekaźniku

sokvl 16 Paź 2014 12:56 1560 2
REKLAMA
  • #1 14046073
    sokvl
    Poziom 2  
    Witam. Mam problem w Peugeot 306xr 1.6i 1995rok. Wymieniałem rozrusznik i zrobiło się małe zwarcie. Teraz nie odpala, brak iskry, nie świeci kontrolka komputera. Bezpieczniki całe. Wypiąłem przekaźnik zespolony koło komputera. Nie ma na żadnbym pinie stałego +12v. Czy ktoś mógłby poratować?
  • REKLAMA
  • Pomocny post
    #2 14046125
    carrot
    Moderator Samochody
    Wg schematu idzie bezpośrednio do śruby + rozrusznika
    Peugeot 306 1.6i '95 - nie odpala. brak +12v na przekaźniku
  • #3 14046147
    sokvl
    Poziom 2  
    Zaktualizowałem, nie ma na żadnym pinie stałego +12v ;/

    Dodano po 27 [minuty]:

    Okazał się nie podpięty przewód przy rozruszniku :)
REKLAMA