logo elektroda
logo elektroda
X
logo elektroda
REKLAMA
REKLAMA
Adblock/uBlockOrigin/AdGuard mogą powodować znikanie niektórych postów z powodu nowej reguły.

Honda CRV 2003 - Potrzebuję schemat elektryczny podgrzewania siedzeń

Silver_leon 26 Sty 2015 08:46 10764 5
REKLAMA
  • #1 14369183
    Silver_leon
    Poziom 9  
    Witam Wszystkich.
    Potrzebuje schemat elektryczny podgrzewania siedzeń Honda CRV II 2003 r silnik 2.0 Benzyna .

    Mam oryginalne maty grzewcze + moduły sterujące z wiązką pod siedzenie i wyłączniki w deskę . W samochodzie widzę kawałek wiązki z wtyczką pod zaślepką w desce gdzie oryginalnie jest montowany wyłącznik.
    Po podłączaniu wyłącznika do wtyczki działa podświetlanie ale nic więcej.

    Potrzebuję info / rysunku gdzie dalej idzie wiązka i czego brakuje ,żeby zadziało.

    Dziękuję za wszelką pomoc.
  • REKLAMA
  • REKLAMA
  • #3 14369430
    Silver_leon
    Poziom 9  
    @pisior1987 masz może jeszcze czytelniejszy przebieg okablowania w aucie ? Chciałbym zostawić fabryczną wiązkę od wyłącznika w spokoju .
  • REKLAMA
  • Pomocny post
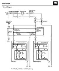
    #4 15934325
    Froostie
    Poziom 11  
    Honda CRV 2003 - Potrzebuję schemat elektryczny podgrzewania siedzeń Honda CRV 2003 - Potrzebuję schemat elektryczny podgrzewania siedzeń Honda CRV 2003 - Potrzebuję schemat elektryczny podgrzewania siedzeń

    Dodano po 11 [minuty]:

    To chyba wyczerpujące informacje. Podświetlenie przycisku jest niezależne. Sprawdź, czy posiadasz resztę elementów.

    Honda CRV 2003 - Potrzebuję schemat elektryczny podgrzewania siedzeń Honda CRV 2003 - Potrzebuję schemat elektryczny podgrzewania siedzeń Honda CRV 2003 - Potrzebuję schemat elektryczny podgrzewania siedzeń Honda CRV 2003 - Potrzebuję schemat elektryczny podgrzewania siedzeń Honda CRV 2003 - Potrzebuję schemat elektryczny podgrzewania siedzeń Honda CRV 2003 - Potrzebuję schemat elektryczny podgrzewania siedzeń
  • REKLAMA
  • #5 15934619
    Silver_leon
    Poziom 9  
    Wiadomość
    Froostie - dziękuję za wyczerpujące info - teraz z takim schematem to i ślepy by podłączył.
  • #6 19265801
    karolb78
    Poziom 1  
    Jak zakończyło się podłączenie siedzeń?
    Mam ten sam problem
REKLAMA