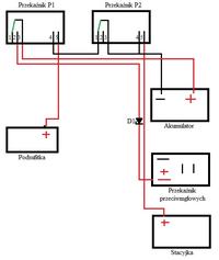
Witam zrobiłem powyższy moduł wg schematu który zamieszczam, i mam mały problem, ponieważ MB w Lampce zamiast dwóch minusów i po zapaleniu jeden powinien zrobić się plus jest odwrotnie są dwa plusy i po zapaleniu jeden robi się minusem, jak przerobić ten schemat żeby działał poprawnie?
