logo elektroda
logo elektroda
X
logo elektroda
REKLAMA
REKLAMA
Adblock/uBlockOrigin/AdGuard mogą powodować znikanie niektórych postów z powodu nowej reguły.

Skoda Felicia - Jak przystosować oryginalną wiązkę do metalowych podnośników szyb?

nolab 30 Sty 2015 20:41 3171 2
REKLAMA
  • #1 14384794
    nolab
    Poziom 13  
    Wymieniłem u siebie elektryczne szyby plastikowe na metalowe.
    Cała wiązkę mam oryginalną. Chciałem ją przystosować do obecnych podnośników.
    Plastikowe używają 5 pinów ( +12, +12 po stacyjce, masa, sterowanie, dodatkowy nie wiem od czego, ale to nie istotne bo bez niego działa) a metalowe 2 (+12 i masa, zmieniane miejscami w celu opuszczenia lub podniesienia szyby)
  • REKLAMA
  • #2 14752854
    nolab
    Poziom 13  
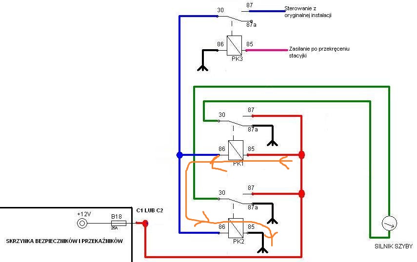
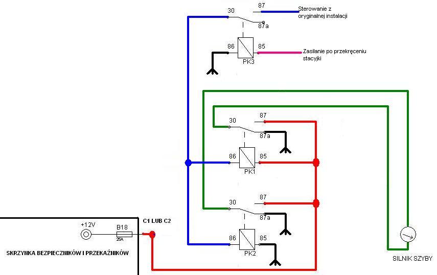
    Plastikowe używają 5 pinów ( +12, +12 po stacyjce, masa, sterowanie, dodatkowy) a metalowe 2 (+12 i masa, zmieniane miejscami w celu opuszczenia lub podniesienia szyby).

    Zrobiłem to w ten sposób.
    PK1 i PK2 sterują silnikiem zależnie od tego czy na przewodzie od sterowania pojawia się +12 czy masa.
    PK3 odcina elektryczne szyby kiedy kluczyka nie ma w stacyjce (tak jak w oryginale).

    Ale nie chce to działać jak należy, tzn szyba po krótkim naciśnięciu i puszczeniu przycisku szyba idzie do końca i jeszcze przez chwile silnik chce pracować.

    Użyłem takich przekaźników :
    Przekaźnik zwierno - rozwierny 12V 30/40A LIMING 4120

    Co zrobiłem źle ?
  • Pomocny post
    #3 14899613
    Mice
    Poziom 14  
    Hey,

    Też teraz przechodzę przez ten etap:)
    Cały pic polega na wysterowaniu przekaźników, co za pomocą jednego przewodu jest kłopotliwe bo napięcie przechodzi przez cewkę przekaźnika i oba są podłączone szeregowo i dzieją się cyrki.

    Na obrazku narysowałem ten przypadek.
    Skoda Felicia - Jak przystosować oryginalną wiązkę do metalowych podnośników szyb?

    Jako, że nie znalazłem nigdzie rozwiązania to postawiłem zrobić je najprościej jak potrafiłem.

    Układ działa i ma się dobrze. Prąd pobierany to ok 160uA w stanie spoczynku czyli mało;) Jak kogoś to drażni to może pobawić się wartościami rezystorów, albo dać przekaźnik na zasilaniu tego układu.
    Im mniejszy prąd załączenia przekaźnika tym mniejszy jest prąd spoczynkowy, ja u siebie zszedłem do 100uA.
    Przykładowy schemat:
    Skoda Felicia - Jak przystosować oryginalną wiązkę do metalowych podnośników szyb?

    Pod tym linkiem KLIK znajduje się interaktywna wersja tego schamatu gdzie możesz odczytać wartości elementów wraz z symulacją tego schemaciku.

    P.S
    Klikając na przełącznik po lewej stronie symulujesz włącznik szyb w felicii.
    Tranzystory obojętnie jakie tylko dopasuj ich wzmocnienie(Beta/hfe, etc) oraz napięcie pracy. I nie zapomnij o diodach przy cewkach przekaźników, bo coś może oberwać i przestać działać:)

    Pozdrawiam i mam nadzieje, że pomogłem.
    Michał
REKLAMA