logo elektroda
logo elektroda
X
logo elektroda
Adblock/uBlockOrigin/AdGuard mogą powodować znikanie niektórych postów z powodu nowej reguły.

Schemat zegara rosyjskiego Elektronika 6.31 - poszukiwany schemat

elemaster 03 Lut 2015 19:00 6951 28
  • #3 14402643
    elemaster
    Poziom 9  
    Witam.
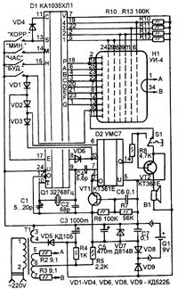
    Dziękuję za zainteresowanie tematem. Przeszukałem wiele w internecie, ale nie odnalazłem schematu tego typu. Zegar ten jest na układzie scalonym KA1035HŁ1, UMS7-05 (alfabet łaciński). Może ktoś ma sprawny tego typu zegar i poda napięcia na nóżkach układów. Zegar ten jest niesprawny jedynie brzęczyk gra melodyjkę. Chciałbym spróbować go naprawić.
  • #4 14403872
    aksakal
    Specjalista - urządzenia lampowe
    To potrzebny ci schemat. Schemat zegara rosyjskiego Elektronika 6.31 - poszukiwany schemat
  • #5 14404330
    elemaster
    Poziom 9  
    Witam.
    W moim zegarze jest inny wyświetlacz- IŁC-5/7Ł i niestety nie pasuje ten schemat. Bez odpowiedniego schematu nie mogę odnaleźć usterki.
  • #6 14404430
    mariann
    Poziom 38  
    Witam
    elemaster napisał:
    W moim zegarze jest inny wyświetlacz- IŁC-5/7Ł i niestety nie pasuje ten schemat. Bez odpowiedniego schematu nie mogę odnaleźć usterki.

    Wyświetlacze są podobne. Teraz, wystarczy sprawdzić czy w odpowiednich punktach zegara, jest właściwe zasilanie. Szczególnie czy ma żarzenie wyświetlacz i czy zasilane są układy scalone.
    Pozdrawiam
  • #7 14405416
    aksakal
    Specjalista - urządzenia lampowe
    Schemat ILC4 - 5/7L Schemat zegara rosyjskiego Elektronika 6.31 - poszukiwany schemat

    Dodano po 1 [godziny] 20 [minuty]:

    U tych wskaźników różnica tylko w rozkładzie wyprowadzeń.
  • #8 14408139
    elemaster
    Poziom 9  
    Witam.
    Napięcie żarzenia prawidłowe, napięcia zasilające na układach scalonych też prawidłowe. Jakie jeszcze wykonać pomiary żeby ustalić usterkę. Nie posiadam oryginalnego schematu i za małą mam wiedzę, doświadczenie w tej dziedzinie żeby szukać w ciemno.
  • #9 14409389
    aksakal
    Specjalista - urządzenia lampowe
    Zarzenie na wyprowadzeniach 1 i 16. Odlutuj jedno z tych wyprowadzeń i sprawdź zdatność do użytku nici zarzenia omomierzem.

    Dodano po 16 [minuty]:
    To schemat użycia twojego wyswetlacza. Schemat zegara rosyjskiego Elektronika 6.31 - poszukiwany schematSchemat zegara rosyjskiego Elektronika 6.31 - poszukiwany schemat Schemat zegara rosyjskiego Elektronika 6.31 - poszukiwany schemat

    Dodano po 28 [minuty]:

    Przepisanie wyprowadzeń twojego wyswietlacza. 1-16 - zarzenie. Segmenty - A - 15, B - 13, C - 12, D - 4, E - 5, F - 7, G - 8, K - 2, L - 10, 1-14, 2-11, 3-9, 4-6, 5-3.

    Moderowany przez Dzimi:

    Temat przenoszę do działu serwisowego

  • #10 14409919
    elemaster
    Poziom 9  
    Witam.
    Nici żarzenia są w porządku. Napięcie 5V, prąd 90mA.
  • #11 14409942
    aksakal
    Specjalista - urządzenia lampowe
    Wymierzyj napięcie na С3 i С5 ( elektrolity).
  • #12 14411821
    elemaster
    Poziom 9  
    Witam.
    Napięcie na C3: 30÷34V(waha się w rytm budzika), C5: 10V stabilne. Przypuszczam,że uszkodzone są przyciski do ustawiania. Jak je sprawdzić- nie są one rozbieralne (przyklejone do płytki drukowanej)? Czy to może być przyczyną?
  • #13 14412461
    aksakal
    Specjalista - urządzenia lampowe
    Wskazane tobą napięcie odpowiada normie. Przyciski mogą być przyczyną uszkodzenia, lecz nie myślę, że oni są uszkodzone wszyscy razem. Przyciski można sprawdzić omomierzem .Zawiadom, co pokazuje wyswetlacz, czy on całkiem nie świeci.
  • #14 14412549
    elemaster
    Poziom 9  
    Witam.
    Właśnie wyświetlacz jest martwy, nic nie wyświetla.
  • #15 14412663
    aksakal
    Specjalista - urządzenia lampowe
    Przy zdatności do użytku wyswetlacza powinno być widoczne słaba poświata nici zarzenia w ciemności. Europejskie analogi wyswetlacza - F6620F1, FG425A1, 4 - G1 - 02

    Dodano po 2 [minuty]:

    Wymierzyj napięcie na wyprowadzeniach wyswetlacza .
  • #16 14412716
    elemaster
    Poziom 9  
    Względem jakiego punktu wykonać pomiary napięcia (,,-" C3)?
  • #17 14412772
    aksakal
    Specjalista - urządzenia lampowe
    Względem +C3
  • #18 14412929
    elemaster
    Poziom 9  
    Podaję napięcia:
    1. 24-27V
    2. 12-14V
    3. 25-29V
    4. 17-19V
    5. 13-15V
    6. 25-29V
    7. 12-14V
    8. 13-15V
    9. 25-29V
    10. 5,5-6,4V
    11. 25-29V
    12. 17-19V
    13. 17-19V
    14. 25-29V
    15. 16-18V
    16. 23-27V
    Napięcia tak się wahają, bo budzik gra cały czas melodyjkę. Obciąża układ.
  • #19 14413060
    aksakal
    Specjalista - urządzenia lampowe
    Jeden z przycisków wyłącza budzik. Włącz plus woltomierza na plus С3, minus woltomierza na wyprowadzenie 2 wyswetlacza . Popatrz jak zmieniają się świadczenia woltomierza. Lepiej napięcie mierzyć nie elektronowym woltomierzem a strzałkowym. To pozwoli wizualnie obserwować przemianę napięcia.
  • #20 14413241
    elemaster
    Poziom 9  
    Pomiary wykonuję miernikiem analogowym UM-5B na zakresie 50V. Teraz wyłączył się sygnał budzika i napięcie na nóżce 2 jest stabilne 14V. Pozostałe napięcia też są stabilne (wyłączony budzik).
  • #21 14413751
    aksakal
    Specjalista - urządzenia lampowe
    Analogicznie wymierzyj napięcie na wyprowadzeniu 10 wyswetlacza , to napięcie musi zmieniać się każdą sekundę.. Przetestowałem wyswetlacz. W ciemnym pokoju nić zarzenia bardzo dobrze widać.
  • #22 14413951
    elemaster
    Poziom 9  
    Witam.
    Linie żarzenia są widoczne, a na nóżce 10 napięcie 4V (nie pulsuje)- mierzone miernikiem o mniejszej oporności. Pomiar miernikiem UM-5B na zakresie 10V-1.8V; zakres 50V-7V; zakres 250V-15V.
  • #23 14414107
    aksakal
    Specjalista - urządzenia lampowe
    W ciemnym pokoju włącz i wyłącz zegar. Przy włączonym zegarze nić zarzenia powinna być czerwienna, przy wyłączonych białego koloru.
  • #24 14414302
    elemaster
    Poziom 9  
    Przy wyłączaniu czasem mruga cyfra z lewej strony wyświetlacza, a ostatnia cyfra po włączeniu świeci bardzo słabo, jakby 4.
  • #25 14416136
    aksakal
    Specjalista - urządzenia lampowe
    Dotychczas dawałem rekomendacji po usunięciu prostych możliwych uszkodzeń. Jeśli wszystko sprawdziłeś poprawnie ( opory, kondensatory, diody, napięcia, plytka drukowana ), to pozostało 2 możliwe uszkodzenie - kwarc Q1 i uklad KA1035HL1. Na początku należy sprawdzić kwarc zamianą na gwarantowano sprawny. Zamień również kondensatory elektrolity, oni mają właściwość z czasem tracić pojemność. Żal, że mogę dawać tylko rekomendacje . U mnie dużo elementów dla remontu zegara podobnego modelu, w czas przeszły ja by ci wszystko wysłał pocztą, lecz teraz to nie być może, przesyłka będzie kosztowała drożej w kilka razy, czym nowy zegar.
  • #26 14426263
    elemaster
    Poziom 9  
    Wymieniłem kwarc ze sprawnego zegara i nic to nie pomogło. Później wymieniłem trzy elektrolity i też nic. Chyba zostaje ten układ KA1035HŁ1, ale gdzie go zdobyć?
  • #27 14427577
    aksakal
    Specjalista - urządzenia lampowe
    Na żal zamiany KA1035HL1 nie ma. Ten uklad dział się tylko w ZSRR. Sprawdź jeszcze raz przyciski, rezystory, kondensatory, tranzystory.
    W internecie znalazłem zdjęcie z post #9, który lepszej jakości.
    Schemat zegara rosyjskiego Elektronika 6.31 - poszukiwany schemat
  • #28 14437365
    elemaster
    Poziom 9  
    Po wymianie elektrolitów, wzrosło napięcie na elektrodach wyświetlacza 5-7V. Tranzystory KT361D (3 sztuki) chyba sprawne. T1: E- 0V; K- 38V; B- 0V (jak gra 0,6V)
    T2: E- 3,3V; K- 8,4V; B- 3,6V
    T3: E- 0V; K- 3,4V; B- o,6V
    Pomiary względem "+".
  • #29 15343090
    multir
    Poziom 1  
    Sprzedam taki za koszty transportu - nie wiem czy sprawny bo nie ma trafa.
    Oferta ważna do końca stycznia 2016 - po tym czasie oddam na złom.
REKLAMA