logo elektroda
logo elektroda
X
logo elektroda
REKLAMA
REKLAMA
Adblock/uBlockOrigin/AdGuard mogą powodować znikanie niektórych postów z powodu nowej reguły.

BMW E34 IHKR - Czy powinna działać płynna regulacja dmuchawy między 0 a 1?

unitra 08 Maj 2015 20:51 2043 10
REKLAMA
  • #1 14679175
    unitra
    Poziom 15  
    Witam
    Mam pytanie czy w BMW E34 system IHKR powinna działać płynna regulacja dmuchawy pomiędzy stopniami 0 - 1?
    W tym aucie jest klimatyzacja manualna IHKR, Jest opornica, nie ma miecza a sterownik klimatyzacji wygląda tak: BMW E34 IHKR - Czy powinna działać płynna regulacja dmuchawy między 0 a 1? BMW E34 IHKR - Czy powinna działać płynna regulacja dmuchawy między 0 a 1?
  • REKLAMA
  • REKLAMA
  • #3 14679450
    unitra
    Poziom 15  
    Czy to znaczy że nie reguluje prędkości obrotowej dmuchawy, a tylko klapą zew? Czy ktoś z posiadaczy E34 może to potwierdzić czy regulując pomiędzy 0 a 1 jest wyczuwalna różnica w sile nadmuchu? bo u mnie nie ma żadnej co by oznaczało, że silniczek klapy główniej nie działa.
  • REKLAMA
  • #4 14679951
    Piotr520
    Poziom 24  
    Nie ma regulacji między 0-1.
  • REKLAMA
  • #5 14679962
    domex32
    VIP Zasłużony dla elektroda
    Nie będzie różnicy, bo silnik wentylatora powinien ruszyć na 1 a wcześniej kiedy to wentylator nie działa, ruch samej kalpy nie wywoła ruchu powietrza w kabinie.
  • #6 14679977
    Don de Leon
    Poziom 24  
    W moim E34 odcinek 0 - 1 załączał dmuchawę na 1 biegu. Klima manual z mieczem.
  • #7 14680130
    Piotr520
    Poziom 24  
    Małe sprostowanie. Aż poszedłem i sprawdziłem. Byłem pewny, że wentylator załącza się dopiero na jedynce. Faktycznie włącza się zaraz za zerem, gdy zaczyna uchylać się klapa. Auto bez klimy.
  • #8 14681029
    unitra
    Poziom 15  
    Piotr520 napisał:
    Małe sprostowanie. Aż poszedłem i sprawdziłem. Byłem pewny, że wentylator załącza się dopiero na jedynce. Faktycznie włącza się zaraz za zerem, gdy zaczyna uchylać się klapa. Auto bez klimy.

    Wentylator u mnie też załącza się zaraz za zerem, a nie od pierwszego stopnia . Ruchu klapy nie słyszę i różnicy w nadmuchu nie ma, więc nie rozumiem w jakim celu BMW zastosowało potencjometr.
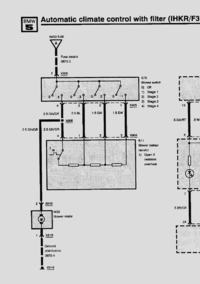
    Schemat nie tłumaczy roli potencjometru, pokazuje tylko opornicę:
    BMW E34 IHKR - Czy powinna działać płynna regulacja dmuchawy między 0 a 1?
  • #9 14783734
    unitra
    Poziom 15  
    Sterownik klimatyzacji okazał się uszkodzony. Po wymianie słyszę, że klapy już działają.
  • #10 14783748
    grala1
    Specjalista grupy V.A.G.
    Wedle schematu nie ma regulacji płynnej pomiędzy 0 a 1.
    Zwykły przełącznik więc jeżeli wam się włącza zaraz za zerem to nie powinno być różnicy w pracy wentylatora jak dacie na 1.
    Tylko 4 biegi i 4 różne prędkości które są stałe.
  • #11 14822114
    unitra
    Poziom 15  
    Problem rozwiązany. Zamykam temat.
REKLAMA