logo elektroda
logo elektroda
X
logo elektroda
REKLAMA
REKLAMA
Adblock/uBlockOrigin/AdGuard mogą powodować znikanie niektórych postów z powodu nowej reguły.

Lantra - Prośba o pomoc w podłączeniu i rozszyfrowaniu schematów c.z.

-KrZySieK- 16 Paź 2015 20:29 2745 35
REKLAMA
  • #1 15072562
    -KrZySieK-
    Poziom 15  
    Witam. Proszę o pomoc. Podłączyłem centralny zamek SM-188F w aucie Hyundai Lantra J2.
    Wszystko działa jak powinno ale zniknęła opcja sterowania nim z kluczyka.
    Nie jest to dziwne, bo fabrycznie w miejscu siłownika był tzw. SWITCH czyli przełącznik-aktywator sterowany cięgnem z zamka.

    Lantra - Prośba o pomoc w podłączeniu i rozszyfrowaniu schematów c.z.

    Po przekręceniu kluczyka lub poruszeniu rygla przy klamce wewnątrz auta, SWITCH zostaje poruszony cięgnem i zostaje podany sygnał do otwierania/zamykania siłowników we wszystkich drzwiach. Tylko w drzwiach kierowcy nie ma siłownika.
    Siłownik do tych drzwi fabryczny z opcją SWITCH wygląda tak samo jeśli chodzi o kształt i budowę jak siłownik drzwi pasażera
    Lantra - Prośba o pomoc w podłączeniu i rozszyfrowaniu schematów c.z.
    ale posiada on w sobie ten SWITCH który dodatkowo daje sygnał do innych siłowników przy mechanicznym ruchu kluczyka we wkładce lub rygla.

    Lantra - Prośba o pomoc w podłączeniu i rozszyfrowaniu schematów c.z.

    Centralka fabryczna reaguje na pilot i podając napięcie do tej samej wtyczki uruchamia wszystkie siłowniki. Centralki nie mam w aucie bo fabrycznie była dodawana tylko do wersji z alarmem.
    Problem w tym, że cena takiego siłownika drzwi który działa i przy sterowaniu z pilota i z kluczyka jest absurdalna jako nowego a na allegro nie ma takiego (przynajmniej w Polsce) lub są bez oznaczeń a więc tak naprawdę nie wiadomo czy jest to taki siłownik czy sam SWITCH.
    Wpadłem na pomysł zrobienia tzw. hybrydy czyli połączenia fabrycznego SWITCHa który byłby tam gdzie był zanim go zdemontowałem, a uniwerslny siłownik dołożyłbym w innym miejscu i podłączył do cięgna do którego podpięty jest SWITCH. SWITCH i siłownik byłyby zasilane z tej samej wtyczki. Wtyczka ma 4 piny. Jest to +12V, masa, przewód zamykania i przewód otwierania. SWITCH posiada w sobie przekaźnik i nim steruje, zapewne zwiera poprzez przekaźnik +12V z jednym z przewodów otwierania/zamykania.

    W momencie gdy będę np. zamykał auto z pilota to centralka poda na 0,5sek napięcie na przewód zamykania siłownika, który poruszy przełącznikiem i on również zewrze tą samą linię na moment. Czy te elementy nie będą się dublowały z opóźnieniem i w momencie gdy będę auto zamykał z pilota lub kluczyka czy siłowniki nie będą podwójnie dobijały ?

    Chyba, że coś w ogóle poknociłem i można by wsadzić siłownik z drzwi pasażera, zamienić tylko we wtyczce kable zamykania/otwierania, ale jak wtedy będzie realizowana reakcja na kluczyk ? W drzwiach pasażera gdy zamknę kluczykiem to zamykają się tylko i jedynie one, cała reszta nie reaguje.

    Lantra - Prośba o pomoc w podłączeniu i rozszyfrowaniu schematów c.z.

    Będę wdzięczny za pomoc.
  • REKLAMA
  • Pomocny post
    #2 15073404
    CameR

    Moderator Zabezpieczeń Pojazdów
    Ponownie zamontuj fabryczny przełącznik-aktywator sterowany cięgnem z zamka w drzwiach kierowcy, przywróć fabryczną instalację do pełnej funkcjonalności a następnie zainstaluj siłownik (slave) w drzwiach kierowcy i podłącz go (jako jedyny) do nowej centralki z pilotem.
    Pozostałe drzwi samochodu "zamknie" oryginalny zamek.
    Pomogłem? Kup mi kawę.
  • #3 15073489
    -KrZySieK-
    Poziom 15  
    Aha. Hmmm, czyli jednak nie da się tego tak zrobić aby wykorzystać tylko istniejącą instalację i muszę pociągnąć dwa kable do drzwi do samego sterowania siłownika. Uparłem się, żeby wykorzystać tylko istniejącą instalację i nie wiercić żadnych otworów - a rozwiązanie jest takie proste. Dziękuję bardzo.
  • REKLAMA
  • Pomocny post
    #4 15073642
    Błażej
    VIP Zasłużony dla elektroda
    Da się zrobić. Sprawdź, czy przypadkiem do złącza drzwiowego nie masz doprowadzonych przewodów do siłownika. W niektórych autach było tak. Wtedy pozostanie ci jedynie dorobienie dwóch przewodów w wiązce drzwi.
    Równie dobrze możesz zastosować siłownik master i przepiąć się pod switch w nim umieszczony.
    Rozwiązanie proponowane przez @CameR'a jest najprostsze i gwarantuje galwaniczną separację między oryginalnym zamkiem, a dokładanym sterownikiem. Choć ja osobiście nie lubię takiego szeregowego połączenia, gdzie jedyny sprzęg jest mechaniczny. I staram się podłączyć sterownikiem impulsami do oryginalnej instalacji.
  • #5 15073747
    -KrZySieK-
    Poziom 15  
    Hmm. Czyli gfybym zastosował zamiast slave,a - master to jak by wygladalo jego podłaczenie do oryginalnej kostki switcha ? (Do drzwi nie ma doprowadzonych dodatkowych kabli, siłownik fabryczny jest podpinany pod tą samą kostkę co switch). Które z wyprowadzeń msstera to jest switch i czy przy mechanicznym poruszaniu siłownika master będzie uruchamiany jego switch ? Kostka w drzwiach podpinana do switcha ma wyprowadzenia:
    +12V
    Masa
    Zamykanie
    Otwieranie

    Siłownik master byłby taki jaki mam teraz slave czyli 8kg z 5 przewodami: niebieski, zielony, czarny, bialy, brazowy.
  • #6 15073884
    Błażej
    VIP Zasłużony dla elektroda
    Popatrz na schemat. Przekaźniki od siłowników są przełączne. W stanie spoczynku na wyjściach (2,9) masz masę. Po wysterowaniu cewki którego przekaźnika sygnałem masy (zasilanie wspólne dla przekaźników i styków - 3,5,7) przełącza on wyjście na plus. I masz zamiennie +/- i -/+ na wyjściach 2 i 9. Silniczki siłowników są połączone równolegle. Więc spokojnie możesz dopiąć do tych linii dodatkowy siłownik. Pozostaje jeszcze sterowanie, a do tego wykorzystujesz przewody idące do tej pory do tego switcha w lewych drzwiach. Przepinasz je do switcha w masterze.
  • REKLAMA
  • #7 15073925
    -KrZySieK-
    Poziom 15  
    Hmmm. Przepraszam. Nie kapuję.
    We wtyczce która jest w drzwiach i byla wpieta do switcha są tylko 4 przewody. + i - oraz sygnał zamykania i otwierania. I jak do tego podpiac master ?

    Moment. Czyli wychodzi na to, że i tak bede musiał pociągnąć dwa przewody z samej centralki sterujace silownikiem ?
  • #8 15073955
    Błażej
    VIP Zasłużony dla elektroda
    Patrz na schemat! Według niego, to przewody niebieski i niebiesko żółty idą do siłownika. Takie masz kolory we wtyczce? Te dwa pozostałe to jakie? To +12V na którym przewodzie jest?
  • #9 15073986
    -KrZySieK-
    Poziom 15  
    Tak. Dokładnie tak. We wtyczce od zamykania/otwierania są przewody niebieski i niebiesko-żółty i pod te przewody mam podpięty obecny siłownik SLAVE. Dwa pozostałe to masa-czarny i +12V stałe bezpośrednio z akumulatora chyba bo przy wyjętym kluczyku dalej jest na nim napięcie, jest to biało-czerwony ale na schemacie może być inny kolor. W każdym razie jego stan się nei zmienia i zawsze jest na nim +12V.

    Ale zaraz zejdę do auta zdejmę boczek i sprawdzę dokładnie jeszcze.
  • #10 15074003
    Błażej
    VIP Zasłużony dla elektroda
    Sprawdź, czy przypadkiem podczas zamykania/otwierania nie pojawia się na tym czerwono białym maa. To +12V to może być efekt pomiaru miernikiem wejścia do sterownika, które może być wykazywać stan wysoki.
  • #11 15074007
    -KrZySieK-
    Poziom 15  
    Sprawdzę. Bo jeśli tak jest to nie jest to przewód z którego zasilam centralkę. Napewno jest czerwony, ale pasek ma albo biały albo niebieski. Mam próbnik napięcia 12V więc powinien zareagować na pojawienie się masy.
  • Pomocny post
    #12 15074015
    Błażej
    VIP Zasłużony dla elektroda
    Do dotychczasowego switcha jest osobna kostka?
  • #13 15074051
    -KrZySieK-
    Poziom 15  
    Tam jest tylko jedna kostka która dochodzi do switcha - czteropinowa, więc możliwe, ze jest to ten przewód oznaczony na schemacie jako zielony.

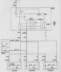
    Tu są schematy tego ETACS:

    Lantra - Prośba o pomoc w podłączeniu i rozszyfrowaniu schematów c.z. Lantra - Prośba o pomoc w podłączeniu i rozszyfrowaniu schematów c.z. Lantra - Prośba o pomoc w podłączeniu i rozszyfrowaniu schematów c.z. Lantra - Prośba o pomoc w podłączeniu i rozszyfrowaniu schematów c.z.
  • Pomocny post
    #14 15074082
    Błażej
    VIP Zasłużony dla elektroda
    Nawet na pewno. 14 wchodzący do Etacs Module. Pisałem, byś patrzył na schemat!
  • #15 15074167
    -KrZySieK-
    Poziom 15  
    Aha. Czyli jednak pojawia się na nim masa. Ja kolego staram się śledzić te schematy zanim w ogóle zacząłem tutaj pisać bo to co mi sprzedawca dał było instrukcją podłączenia do zupełnie innego auta. Jednak nie ogarniam 13 bloków odpowiedzialnych za to samo i wolałbym aby fabrycznie dano siłownik do drzwi a nie switch i do każdych drzwi inny siłownik.

    Czyli zielony i zielono-niebieski do silownika, czarny silownika do masy, a switch silownika do masy i zielonego ?
  • #16 15074827
    wiesiekj
    Poziom 28  
    Wtrącę się, jeżeli w drzwiach jest:
    "Kostka w drzwiach podpinana do switcha ma wyprowadzenia:
    +12V
    Masa
    Zamykanie
    Otwieranie "
    To jest tak jak w Matizie, w obudowie siłownika jest moduł cz. Nigdzie nie ma sygnałów sterujących. Moduł cz jest sterowany mechanicznie z kluczyka.
    Mało elegancko, ale najszybciej i najłatwiej zamontować jest moduł z pilotami w drzwiach (jest + i -), dołożyć równolegle (do modułu) siłownik i po robocie. Minus jest taki, że do kierunków wraz trzeba ciągnąć przewody, lub z nich zrezygnować.
  • #17 15074855
    Błażej
    VIP Zasłużony dla elektroda
    Siłownik można spokojnie spiąć z resztą siłowników. Switch oryginalny zostawić, a sterowanie z centralki dopiąć do przewodów zielono żółtego (8) i niebiesko czarnego (15) w przekaźniku zamka centralnego (door lock central relay), który jest sterowany impulsami masy.
  • #18 15075063
    -KrZySieK-
    Poziom 15  
    A jeżeli wykorzystać switch w masterze to jak jego switch podlaczyć ? Czy jednak się nie da ?

    Już nic nie wiem.
  • #19 15075103
    Błażej
    VIP Zasłużony dla elektroda
    Przedzwoń miernikiem oryginalny switch i podłącz nowy zgodnie z nim.
  • #20 15075128
    -KrZySieK-
    Poziom 15  
    Według schematu na styki wykonawcze przekaźnika switcha idzie przewód zielony i czarny, przy stanie otwartych zamków to połączenie jest przerwane a przy zamykaniu przekaźnik switcha łączy je ze sobą.
    Czy tak mam podpiąć switch siłownika master ?
  • #21 15076447
    -KrZySieK-
    Poziom 15  
    Kurcze. Przepraszam, że dopiero teraz. Ale te schamty nei dotyczą w ogóle mojego auta. Dotyczą auta z alarmem które ma siłowniki we wszystkich drzwiach, moduł przekaźników i ETACS. U mnie nie ma tych elementów lub są w ogóle pominięte:

    Lantra - Prośba o pomoc w podłączeniu i rozszyfrowaniu schematów c.z.

    Do drzwi idzie zasilanie po bezpieczniku nr 2.
    Ja nie posiadam alarmu a więc zasilanie idzie z bezpiecznika na przewód biało-czerwony - więc dobrze mam zasilanie centralki podpięte. Dodatkowo ten oto przewód idzie bezpośrednio do pinu nr 4 wtyczki zasilania siłownika drzwi. Czyli jest tam stałe niezmienne +12V. Nie ma zasilania na 3,5,7 na Door Control Relay o ile on w takim razie u mnie w ogóle jest.

    Lantra - Prośba o pomoc w podłączeniu i rozszyfrowaniu schematów c.z.

    Na wtyczce drzwi kierowcy pin 2 - stała masa.

    Właściwy schemat połączeń zamków i schemat tego switcha fabrycznego w drzwiach dla dokładnie mojego auta:

    Lantra - Prośba o pomoc w podłączeniu i rozszyfrowaniu schematów c.z.

    Ale nie bardzo rozumiem górną część czyli schemat przełącznika drzwi kierowcy. O co chodzi z tymi: lock/unlock inputs ? Co to jest ta circuit locking ?
    W jaki sposób to działa ?
  • Pomocny post
    #22 15077591
    wiesiekj
    Poziom 28  
    Tak to wychodzi w teorii. Kontrolkę w łapki i sprawdzić co jest na przewodach w drzwiach. + i - znalazłeś, sprawdź na pozostałych dwóch czy masz plusy przy zamykaniu i otwieraniu i przeczytaj jeszcze raz mój post powyżej.
  • #23 15078070
    -KrZySieK-
    Poziom 15  
    No tak mam dokładnie. We wtyczce mam +12, masę, na jednym przewodzie sygnał przy zamykaniu i na kolejnym sygnał przy otwieraniu - są te sygnały, sprawdzałem kontrolką.
    Wiem, że najprostszym sposobem jest podpięcie siłownika pod centralkę i tylko sprzężenie go mechanicznie z cięgnem otwierania, zamykania. Tak czy inaczej chcę podpiąć kierunki (już mam) oraz otwieranie bagażnika. Więc i tak kable musiałbym ciągnąć montując centralkę w drzwiach.
    Mi chodzi o to jak wykorzystać obecną instalację i nie przerabiając jej, jak i czy da się podpiąć siłownik master i jego switch wykorzystać zamiast switcha fabrycznego do sterowania maka kluczykiem.
    Dlatego też próbuję dojść jak działa fabryczny switch według tego schematu który podałem jako ostatni.

    Jeśli się nei da lub wymagałoby to np. dodatkowego układu przekaźnikowego to szkoda czasu, sprzężę to mechanicznie, wsadzę oryginalny switch i pociągnę dwa kable zasilające siłownik do centralki, ale pojawiła się informacja, że da się, więc pytam jak....
  • #24 15078103
    wiesiekj
    Poziom 28  
    Switch masz masz w module zamka ("siłowniku"). Musiałbyś wlutować się w płytkę w module zamka Na żadnym kablu w samochodzie nie masz sterowania cz. Pozostaje tylko sprawdzić, czy masz niewykorzystane kable w przelotce drzwi (czasami zdarza się)
  • #25 15078119
    Błażej
    VIP Zasłużony dla elektroda
    No to teraz trochę skomplikowałeś sprawę. Faktycznie najłatwiej będzie ci się zapiąć z nowym sterownikiem tylko do dokładanego siłownika i z niego wysterować mechanicznie istniejący centralny zamek. Najmniej kombinacji. Tylko centralka, dwa przewody do siłownika i gotowe.
  • #26 15078207
    -KrZySieK-
    Poziom 15  
    No rozumiem. To tak zrobię. A teraz czysto dla informacji - jak działa ten zamek. Ten switch jest też swojego rodzaju modułem przekaźników i mocy dla pozostałych siłowników ? Co trzeba by było zrobić gdybym (czysto teoretycznie teraz) chciał zamiast tego switcha wykorzystać switch siłownika ?

    wiesiekj napisał:
    Pozostaje tylko sprawdzić, czy masz niewykorzystane kable w przelotce drzwi (czasami zdarza się)

    Nie ma, a nawet jeśli by były to nie dochodzą do wtyczki drzwi, więc żadna różnica czy musiałbym je przedłużać czy poprowadzić nowe kable.
  • #27 15078380
    wiesiekj
    Poziom 28  
    Zamienić moduł cz na każdy uniwersalny.
  • REKLAMA
  • #28 15078609
    -KrZySieK-
    Poziom 15  
    A jeśli uniwersalny moduł to jaki ?
    Czy dobrze się domyślam, że przy demontażu rozsypał mi się kluczowy element tego fabrycznego zamka ? Zamiast całego Control Relay Module umieszczonego w aucie pod deską w tym przypadku mam to w tym switchu, który był umieszczony w drzwiach. Niedobrze, ale trudno. Nabędę i zrobię jak ma być.
    Pójdę też za radą kolegi wiesiekj i zamontuję centralkę w drzwiach kierowcy. Przemawia za tym kilka aspektów. Łatwo to schować i pogrupować kable w krótką wiązkę a kluczowe sygnały które są mi potrzebne mam - stałe +12V.
    Jest też wiele otworów montażowych do zamocowania centralki a kable kierunkowskazów z kablem otwierania bagażnika doprowadzę przez przelotkę gumową ładnie dołączając je taśmą do istniejącej tam wiązki.
    Chyba, że umieszczenie centralki w drzwiach to głupi pomysł ?
  • #29 15078982
    wiesiekj
    Poziom 28  
    "to głupi pomysł ?"
    Jeżeli masz ciągnąć kable to tak, łatwo zamoczyć.
  • #30 15079049
    -KrZySieK-
    Poziom 15  
    Centralkę bym umieścił pod tapicerką drzwi, od tej strony a nie od wewnętrznej. Kable to nie problem - żaden.
REKLAMA